МиГ-21 в фотографиях, изнутри и снаружи
Сегодня мы поговорим и внимательно рассмотрим многоцелевой истребитель МиГ-21, первый вылет которого состоялся в 1994 году. Фотографии сняты на летно-испытательном комплексе Нижегородского авиастроительного завода «Сокол».
Начнем с борта под номером 08.

Носовая стойка самолета.

Шина уже никуда не годится…

Тормозные щитки в открытом положении.

Основная стойка под крылом самолета.

Хвостовая часть.

Носовая часть.

ПВД


Ближе.

А в этой штуковине скрывается парашют для торможения.

ПВД, угол атаки.

Интересное приспособление, наверняка это своего рода перископ, для того чтобы наблюдать за тем что происходит сзади.

А что это за ниша, знаете?

Как выяснилось, это 5 литровый бачок заправляемый чистым спиртом для антиобледенительной системы лобового остекления…


А это другой борт с номером 901 рассчитанный на двух членов экипажа — МиГ-21УМ — учебный фронтовой истребитель.

Кабина на двух человек, в которой несколько лет назад была возможность полетать любому желающему… за денежку конечно. Кстати, заказать самолет возможно и сейчас, причем любой вместимости, и полетит он туда, куда пожелаете…

Носовая часть.


Резина тоже не годная.


Воздухозаборники у 901-го

отличаются от 08-го борта.

ЛТХ МиГ-21бис:
Масса пустого: 5 460 кг
Максимальная взлётная масса: 10 100 кг
Тяга максимальная без форсажа: 4 100 кгс
Максимальная тяга на форсаже: 6 850 кгс
Максимальная скорость на высоте: 2230 км/ч
Крейсерская скорость: 1000 км/ч
Дальность полёта:
без ПТБ: 1225 км
с ПТБ: 1470 км
Практический потолок: 17 800 м
Скороподъёмность: 235 м/с
Максимальная перегрузка: + 8,5 g
Вооружение:
Пушечное: 23-мм встроенная пушка ГШ-23Л (боезапас — 200 снарядов)
Масса подвесных элементов: 1300 кг
Управляемые ракеты:
«воздух-воздух: » Р-3, Р-60, Р-60М
«воздух-поверхность»: Х-66, Х-31А
НАР: калибром 57 и 240 мм
Свободнопадающие бомбы: различных типов и весом до 500 кг.


Заглянем внутрь передней кабины МиГ-21УМ. Кому интересно посмотреть на органы управления и приборы поближе, кликните на фото, откроется в новом окне в большом разрешении.

Общий вид кабины.


Огромное количество различных приборов и переключателей поражает воображение…



Ручка управления самолетом — РУС



Пилотажно-навигационные приборы.




Задняя кабина инструктора:








Катапультное кресло.



Таблица с показаниями.

Примитивный кондиционер.


Теперь МиГ-21 борт — 08


Так как борт боевой, эргономика выглядит немного иначе.









Катапультное кресло КМ-1М


Поделиться в социальных сетях
pulson.ru
75 лет ЛИКу Сокола ч.1: МиГ-21
Юбилей отмечал летно-испытательный комплекс (ЛИК) Нижегородского авиастроительного завода «Сокол» 8 мая. Ему исполнилось 75 лет. Удивительно,но на этот праздник пригласили малую авиацию и даже позволили прилететь на местный аэродром. Я постепенно начну рассказывать об этом мероприятии. Сегодня же немного фотографий тех МиГ-21,которые удалось там увидеть.
Сразу по прилету на аэродром мы увидели два борта с номерами 08 и 901. Сердце Володи Лисняка не выдержало и он тут же полез в кабину.
ЛИК это одно из наиболее значимых подразделений завода, которое включает в себя аэродром и обслуживающие его наземные службы.
На заводе Сокол производились в том числе и самолеты МиГ-21,правда далеко не всех модификаций.
Неудивительно,что некоторые экземпляры остались тут.Причем еще несколько лет тому назад они летали,а год назад техники запускали их движки на земле.Большое начальство все время порывается порезать эти самолеты и оборудование к ним,но пока эти порывы удавалось отбить.
Про борт 08 синий у меня информации нет,кроме того,что он не так давно снимался в художественном фильме.На другой его стороне вы сможете увидеть арабскую вязь,я так понимаю это остатки съемочного процесса. Женя тоже не удержался и вскарабкался наверх:-)))
Носовая стойка,резину бы поменять…
Открытые тормозные щитки.
Ниша уборки основных стоек.
И основная стойка со стершейся резиной.
Хвостовое оперение
А рядом стоит второй более-менее живой борт.Как видите тут два места экипажа,поэтому он предпочтительнее для попадания в частные руки. И научить летать можно и народ покатать.
Микоян-Гуревич МиГ-21УМ Бортовой: 901
s/n: 516913001. МиГ-21УМ (1971) — учебный фронтовой истребитель с модернизированным БРЭО.Любопытно,что эта модификация строилась на других заводах:в Тбилиси с 1962-го по 1971 год и в Москве на «Знамя труда» — с 1964-го по 1968 год на экспорт.
Ну и наш борт 08 синий в полной красе.
Носовая часть.
ПВД.
Очень интересно всегда смотреть на хвостовое оперение боевых самолетов. Тут столько всяких антенок,выступов и прочей замечательной для нас ерунды.
Вот что это за гриб растет на самом верху? Я такие в пустыне гоби встречал:-))).
Место для парашюта.
Еще ПВД,угол атаки.
Вид назад с крыла
Перископ,чтобы смотреть назад и видеть приближающихся врагов?.
Любопытная ниша,для чего ее оставили такой открытой? Не отвлекает ли это пилота?
Крупнее,как подсказал Дмитрий Осминский,это4,5 литровый бачок с чистым спиртом для антиобледенительной системы лобового остекленения фонаря.
А вот и та самая арабская вязь,оставшаяся от киношников
А это мы уже на крыле 901. В 1968 году на испытания поступил УТС МиГ-21УМ (изделие «69»). От предшественника он отличался, прежде всего, двигателем Р13-300 (имеются сведения, что на некоторых машинах устанавливались Р11Ф2С-300). На самолете, кроме того, доработали топливную систему и увеличили объем накладного бака, установили стрелковый прицел АСП-ПФ-Д-21, в систему управления включили автопилот АП-155.
Передняя часть кабины,для меня всегда было загадкой: почему тут оборудование не закрыто никаким чехлом?
Тут уже носовая часть устроена по другому. В кабине курсанта появилось кресло КМ-ly, у инструктора — КМ-1и. На откидной части фонаря кабины инструктора появился перископ, значительно улучшивший обзор из задней кабины при взлете и посадке. Были и другие, на первый взгляд, мелкие доработки, значительно упростившие эксплуатацию машины.
Общий вид 08
лобовое стекло
А теперь 901 целиком вид спереди
Теперь вид сбоку
Кабина на два человека
Носовая часть. На самолете эмблема МиГа. Несколько лет можно было за денежку полетать и на этом МиГе-21
Носовая стойка,резина тоже умерла почти
Основная стойка
Хвостовое оперение
Тут вместо грибочка,три палочки
Мне все же флаг СССР больше нравился. Он един и ничем не разделен!!!
Фото 39.
Общий вид на 901 и 08
Фото 41.
Фото 42.
Разные воздухозаборники у 901
и 08
Фото 46.
Немного отвлечемся и прогуляемся в сторону завода. Тут мы можем увидеть еще четыре МиГ-21 различных модификаций.
Ближний к нам МиГ-21Бис(тип 75) бортовой номер 06 серийный 75025087.Эти МиГ-21бис выпускались с 1972 по 1985 годы на Горьковском авиазаводе № 21; всего было выпущено 2013 экземпляров. Индийским заводом HAL в Насике было собрано примерно 220 истребителей из комплектов, поставленных из Советского Союза. Сборка последнего индийского МиГ-21бис завершилась в 1987 г.
еще 09,07,75.
Немного фотографий 06
МиГ-21бис
Масса пустого: 5 460 кг
Нормальная взлетная масса: 8 726 кг
Максимальная взлётная масса: 10 100 кг
Масса топлива: 2750
Двигатель: ТРДДФ Р-25-300
Тяга максимальная без форсажа: 4 100 кгс
Тяга на форсаже: 6 850 кгс
Тяга на чрезвычайном форсаже: 7 100 кгс[73]
Лётные характеристики
Максимальная скорость на высоте: 2230 км/ч
Максимальная скорость у земли: 1300 км/ч
Крейсерская скорость: 1000 км/ч
Дальность полёта:
без ПТБ: 1225 км
с ПТБ: 1470 км
Практический потолок: 17 800 м
Скороподъёмность: 235 м/с
Максимальная эксплуатационная перегрузка: + 8,5 g[74]
Вооружение
Пушечное: 23-мм встроенная пушка ГШ-23Л (боезапас — 200 снарядов)
Точки подвески: 5
Масса подвесных элементов: 1300 кг
Управляемые ракеты:
«воздух-воздух: » Р-3, Р-60, Р-60М
«воздух-поверхность»: Х-66, Х-31А
НАР: калибром 57 и 240 мм
Свободнопадающие бомбы: различных типов и весом до 1000 кг
Общий вид
Его хвостовое оперение отличается от других. МиГ-21бис — последняя и наиболее совершенная модификация из всего огромного семейства «двадцать первых», выпускаемых в СССР.
Главным новшеством стал двигатель Р-25-300, который развивал тягу без форсажа 4100 кгс, на форсаже — 6850 кгс, а на чрезвычайном форсаже — 7100 кгс (по некоторым источникам — даже 9900 кгс). Форсаж теперь разжигался за более короткое время. Скороподъёмность машины увеличилась почти в 1,6 раза. На МиГ-21бис объём внутренних баков уменьшили до 2880 л.На самолёте также устанавливались: более совершенная РЛС «Сапфир-21М» (С-21М или РП-22М), доработанный оптический прицел, позволивший снять ограничения при стрельбе из пушки при больших перегрузках, и новая система автоматизированного контроля состояния самолёта и двигателя, сократившая время технического обслуживания. Ресурс МиГ-21бис достиг 2100 часов.
А это МиГ-21 с бортовым номером 09
Соответственно 07
И 75
А мы возвращаемся к нашим 901 и 08
Идем к 901
И лезем в кабину,общий вид передней кабины
Кабина спарки 901
Общий вид передней кабины
Приборы поближе.В общем ничего хитрого
подробнее
Центральная консоль с управлением вооружением и подвесными баками
РУС
Правая боковинка кабины
левая сторона,тут РУД и прочие интересные вещи
Пилотажно-навигационные приборы
все для управления полетом
Что интересно было на этом пенопласте?.
Ну и запоминающееся лобовое стекло
КМ-1М
Теперь задняя кабина
Судя по всему это кабина инструктора
правая боковина
крупнее
центральная панель
Пилотажно-навигационные приборы
левая боковина,РУД
в нормальной проекции
Катапультное кресло задней кабины
Общий вид кабины
Фонарь задней кабины
Тут же корректировочные таблички
Знатный вентилятор,а уж сколько всего может из этой кабины отключить инструктор… чтобы заставить попотеть курсанта…
Общий вид
Теперь возвращаемся к МиГ-21 08
Также забираемся в кабину
Общий вид кабины
Правая сторона кабины
Левая сторона кабины
Катапультное кресло
РУС
Немного подробнее взглянем на приборы
Центральная приборная панель. Тут немного по другому эргономика. Борт все же боевой
слева
справа
А вокруг все безмятежно.
Тут же рядом было выставлено катапультное кресло КМ-1М,которое используется на МиГ-21.
Фото 105.
ЛТХ:
Модификация МиГ-21УМ
Размах крыла, м 7.15
Длина самолета,м 13.46
Высота самолета,м 4.80
Площадь крыла,м2 23.00
Масса, кг
пустого самолета 5610
нормальная взлетная 8000
Внутренне топливо, кг 2030
Тип двигателя 1 ТРДФ Р-11Ф2С-300
Тяга, кгс 1 х 6175
Максимальная скорость, км/ч
на высоте 2175
у земли 1150
Перегоночная дальность, км 1460
Дальность действия, км 1210
Практический потолок, м 17300
Макс. эксплуатационная перегрузка 7.0
Экипаж, чел 2
Вооружение: две УР воздух-воздух К-13, блоки НАР калибром 57 и 240 мм, свободнопадающие практические и боевые бомбы различных типов на двух подкрыльевых узлах внешней подвески.
igor113.livejournal.com
МиГ-21 крупным планом (63 фото)
Сегодня мы поговорим и внимательно рассмотрим многоцелевой истребитель МиГ-21, первый вылет которого состоялся в 1959 году. Фотографии сняты на летно-испытательном комплексе Нижегородского авиастроительного завода «Сокол».Начнем с борта под номером 08.
Носовая стойка самолета.
Шина уже никуда не годится…

Тормозные щитки в открытом положении.

Основная стойка под крылом самолета.

Хвостовая часть.
Носовая часть.

ПВД

Хвостовое оперение снабжено различными устройствами.

Ближе.

А в этой штуковине скрывается парашют для торможения.

ПВД, угол атаки.

Интересное приспособление, наверняка это своего рода перископ, для того, чтобы наблюдать за тем что происходит сзади.

А что это за ниша, знаете?

Как выяснилось, это 5 литровый бачок, заправляемый чистым спиртом для антиобледенительной системы лобового остекления…


А это другой борт с номером 901, рассчитанный на двух членов экипажа — МиГ-21УМ — учебный фронтовой истребитель.

Кабина на двух человек, в которой несколько лет назад была возможность полетать любому желающему… за денежку, конечно. Кстати, заказать самолет возможно и сейчас, причем любой вместимости, и полетит он туда, куда пожелаете…

Носовая часть.


Резина тоже негодная.


Воздухозаборники у 901-го
отличаются от 08-го борта.

ЛТХ МиГ-21бис:
Масса пустого: 5 460 кг
Максимальная взлётная масса: 10 100 кг
Максимальная масса топлива: 2750 кг
Тяга максимальная без форсажа: 4 100 кгс
Максимальная тяга на форсаже: 6 850 кгс
Максимальная скорость на высоте: 2230 км/ч
Крейсерская скорость: 1000 км/ч
Дальность полёта:
без ПТБ: 1225 км
с ПТБ: 1470 км
Практический потолок: 17 800 м
Скороподъёмность: 235 м/с
Максимальная перегрузка: + 8,5 g
Вооружение:
Пушечное: 23-мм встроенная пушка ГШ-23Л (боезапас — 200 снарядов)
Масса подвесных элементов: 1300 кг
Управляемые ракеты:
«воздух-воздух: » Р-3, Р-60, Р-60М
«воздух-поверхность»: Х-66, Х-31А
НАР: калибром 57 и 240 мм
Свободнопадающие бомбы: различных типов и весом до 1000 кг.

Заглянем внутрь передней кабины МиГ-21УМ.

Общий вид кабины.


Огромное количество различных приборов и переключателей поражает воображение…



Ручка управления самолетом — РУС



Пилотажно-навигационные приборы.




Задняя кабина инструктора:








Катапультное кресло.



Таблица с показаниями.

Примитивный кондиционер.


Теперь МиГ-21 борт — 08


Так как борт боевой, эргономика выглядит немного иначе.







Катапультное кресло КМ-1М

mainfun.ru
МиГ-21 крупным планом | Fresher
Сегодня мы поговорим и внимательно рассмотрим многоцелевой истребитель МиГ-21, первый вылет которого состоялся в 1959 году. Фотографии сняты на летно-испытательном комплексе Нижегородского авиастроительного завода «Сокол». Начнем с борта под номером 08.
Носовая стойка самолета.
Шина уже никуда не годится…
Тормозные щитки в открытом положении.
Основная стойка под крылом самолета.
Хвостовая часть.
Носовая часть.
ПВД
Хвостовое оперение снабжено различными устройствами.
Ближе.
А в этой штуковине скрывается парашют для торможения.
ПВД, угол атаки.
Интересное приспособление, наверняка это своего рода перископ, для того, чтобы наблюдать за тем что происходит сзади.
А что это за ниша, знаете?
Как выяснилось, это 5 литровый бачок, заправляемый чистым спиртом для антиобледенительной системы лобового остекления… 
А это другой борт с номером 901, рассчитанный на двух членов экипажа — МиГ-21УМ — учебный фронтовой истребитель.
Кабина на двух человек, в которой несколько лет назад была возможность полетать любому желающему… за денежку, конечно. Кстати, заказать самолет возможно и сейчас, причем любой вместимости, и полетит он туда, куда пожелаете…
Носовая часть. 
Резина тоже негодная. 
Воздухозаборники у 901-го
отличаются от 08-го борта.
ЛТХ МиГ-21бис:
Масса пустого: 5 460 кг
Максимальная взлётная масса: 10 100 кг
Максимальная масса топлива: 2750 кг
Тяга максимальная без форсажа: 4 100 кгс
Максимальная тяга на форсаже: 6 850 кгс
Максимальная скорость на высоте: 2230 км/ч
Крейсерская скорость: 1000 км/ч
Дальность полёта:
без ПТБ: 1225 км
с ПТБ: 1470 км
Практический потолок: 17 800 м
Скороподъёмность: 235 м/с
Максимальная перегрузка: + 8,5 g
Вооружение:
Пушечное: 23-мм встроенная пушка ГШ-23Л (боезапас — 200 снарядов)
Масса подвесных элементов: 1300 кг
Управляемые ракеты:
«воздух-воздух: » Р-3, Р-60, Р-60М
«воздух-поверхность»: Х-66, Х-31А
НАР: калибром 57 и 240 мм
Свободнопадающие бомбы: различных типов и весом до 1000 кг. 
Заглянем внутрь передней кабины МиГ-21УМ.
Общий вид кабины.
Огромное количество различных приборов и переключателей поражает воображение…
Ручка управления самолетом — РУС
Пилотажно-навигационные приборы.
Задняя кабина инструктора:
Катапультное кресло.
Таблица с показаниями.
Примитивный кондиционер.
Теперь МиГ-21 борт — 08
Так как борт боевой, эргономика выглядит немного иначе.
Катапультное кресло КМ-1М 
www.fresher.ru
Памятник: истребитель МиГ-21 в Батайске
Продолжаю рассказывать вам о технопамятниках нашей необъятной. Ранее, у меня уже был пост про монумент самолету-истребителю МиГ-15 в городе Батайск Ростовской области. Сегодняшний памятник находится там же — это памятник истребитель МиГ-21 в Батайске. Но расположен он не в самом городе, а в авиагородке — то есть, как раз на территории того самого Высшего Военного училища летчиков, о которой я ранее подробно писал.

Сам монумент в авиагородке был открыт, как это принято, на очередную годовщину Дня Победы — 9 мая 1985 года. В качестве главного действующего лица установили отслуживший свое реактивный истребитель-перехватчик МиГ-21. А по обе стороны от него — соорудили две мраморные стелы, на которых высеченными имена 90 Героев Советского Союза, окончивших летное училище им. А.Серова. Задумка о возведении мемориала возникла в конце 1984 года, поэтому, чтобы успеть к 40-летию Победы, пришлось работать скоростными темпами. Прообразом послужил памятник в станице Кущевской. Промёрзшую землю прогревали, забивали сваи и заливали бетон. А для транспортировки стел с именами героев и самолёта «Миг-21» понадобились специальные салазки и мощный кран.


Стела достаточно высокая, до самолета не добраться, а потому — и детальных фотографий сделать не получается. Покажу сегодня то, что удалось заснять. А подробный фотообход истребителю МиГ-21 сделаем в другой раз.
Истребитель МиГ-21: история создания
Многоцелевой истребитель МиГ-21 был основным фронтовым истребителем ВВС СССР шестидесятых-семидесятых годов прошлого века. Более того — МиГ-21 является самым массовым военным сверхзвуковым самолетом в мире! Всего было произведено 11 496 экземпляров — не считая китайской копии J-7.
МиГ-21 был первенцем советских реактивных истребителей третьего поколения — машин, созданных в эпоху правления доктрины ядерных ударов и ракетных воздушных боев. В те времена крылатые боевые машины проектировались в расчете на сверхзвуковую скорость и встречный ракетный бой. Считалось, что маневренные схватки навсегда ушли в прошлое, как и пушечное вооружение. В соответствии с этой концепцией, новый истребитель проектировали как скоростной и низкоманевренный самолет-ракетоносец. Тонкое треугольное крыло, из-за которого самолет получил среди летчиков прозвище «балалайка» помогало самолету достичь нужных скоростных характеристик.

Истребитель МиГ-21 впервые поднялся в воздух в 1958 году, и, спустя несколько лет испытаний и доводок, начал поступать в части военно-воздушных сил СССР. Производственный срок машины оказался очень долгим — самолет строился крупной серией, на нескольких заводах, в течение более четверти века! Из-за массовости производства самолет был достаточно дешевым — дешевле чем, например, БМП-1!

Естественно, что за такой длинный производственный цикл, было выпущено множество модификаций истребителя МиГ-21. Например, машина-памятник, запечатленная на этих фото — это МиГ-21бис: последняя и наиболее совершенная модификация самолета.

Истребитель МиГ-21бис
Модификация МиГ-21бис от более ранних отличалась, прежде всего, более мощным двигателем, выдававшим тягу до 7100кгс (при нормальном взлетном весе машины 8300кг), более совершенным радиолокационным оборудованием, а также пилотажным комплексом.


Модернизировалось также и подвесное вооружение. Истребитель МиГ-21бис получил возможность применять новые легкие маневренные управляемые ракеты ближнего боя Р-60
Правда, те ракеты, что установлены на памятнике, больше похоже на бутафорские… Пожалуйста, поправьте меня, если я ошибаюсь.


МиГ-21бис выпускался с 1972 по 1985 годы на Горьковском авиазаводе № 21; всего было выпущено 2013 экземпляров. Одной из первых эти истребители закупила Финляндия. Первые самолёты были доставлены туда в 1977, где они заменили состоявшие на вооружении МиГ-21Ф-13. В Индии «бисы» по лицензии не выпускались, но заводом HAL в Насике было собрано примерно 220 истребителей из комплектов, поставленных из Советского Союза. Сборка последнего индийского МиГ-21бис завершилась в 1987 г.


Боевое применение истребителя МиГ-21
Было бы странно, если бы самому массовому реактивному истребителю не удалось бы нигде повоевать. На самом деле, боевая карьера «двадцатьпервого» очень богата — тут и Карибский кризис, и Вьетнамская война, и Афганистан, и множество ближневосточных конфликтов. Хотя, конечно, именно Вьетнам был звездным часом «МиГ»ов.

На Ближнем Востоке истребитель стоял на вооружении в ВВС Пакистана, Сирии, Египта и Алжира. Таким образом, машины принимали участие во всех вооруженных конфликтах с участием этих стран, в шестидесятых, семидесятых и восьмидесятых годах. На них даже были свои асы — например, сирийский летчик Бассам Хамшу, сбивший в воздушных боях семь самолетов противника.

Вообще, про боевые подвиги ближневосточных МиГ-21 можно писать книги — да это, в принципе, уже и сделано. Поэтому, я ограничусь такой небольшой справкой.

А подробно про конструкцию самолета я расскажу в другой раз — памятников и музейных МиГ-21 достаточно много, так что — шанс точно представится!

Ну и, напоследок, традиционно — схема проезда к памятнику
comments powered by HyperCommentstechtraveling.ru
Профиль Название:Russian Aviation Community Записи на странице Ссылки и кнопки Метки сообщества «Беспощадный», «Максим Горький», 1941, 344 ЦБП и ПЛС, 747, MD 450 Ураган, a-10, a-310, a-318, a-319, a-320, a-320-211, a-320-214, a-321, a-330, a-330-243, a-330-300, a-380, a320, a330, a330-300, a350, a380, a400m, aeromacchi, air berlin, air france, air india, air seychelles, airbus, aircraft design, airliners.net, alpha jet, ar.234, atr 72, au-30, augusta westland, av-8, avro rj-70, avro vulcan, awacs, b-17, b-1a, b-1b, b-2, b-52, b-737, b-737-500, b-737-800, b-747, b-757, b-767, b-777, b-787, b737, b787, baltic bees, bbj, beechcraft sierra 200, bell, bell ah-1w supercobra, bellagusta, bellanca, birdstrike, bleriot xi-2, blue angels, boeing, bombardier, bombardier crj-100lr, breitling, britten-norman bn-2a-26 islander, business jet aviation, c-130 hercules, c-17, c-series, cactus 1549, california, caravelle, casa 295, catalina, cessna, cessna 210, cessna-150a, ch-46 sea knight, ch-47, cias, citation xls, clickair, colorado, concorde, costa rica, crj1000, d-emeh, dash q400, dassault, dassault-breget, daytona beach, dc-10, dc-3, de Havilland Canada DHC-6 Twin OtterВ, de schelde s.21, dehavilland, denver, dhc-6 twin otter, dme, dogfight, dornier, dornier/dassault-breget, dreamliner, dubai airshow, dusseldorf international, e-190, e-2c hawkeye, e-jet, egbp, egss, embraer, embraer-120, embraer-190, eurofighter, expedition e350, f-104, f-111f, f-15, f-16, f-22, f-35, f-84f, f-86, f-ck-1, f/a-18, falcon, finnair, flamand, florida, fokker dr.1, fouga, frecce tricolori, french airforce, g.222, gen h-4, google earth, gulfstream, h-6, hawk t1, hercules, hermes450, hokum-a, hsiang sheng, iaf, icon a5, imds, italian airforce, j-10, jas.39 gripen, jet expo 2008, jet expo 2009, jet team, jetexpo, jfk, ju-52, ju-88, junkers, kc-135r, kc-390, kissimmee, klm, l-29, l-39, l-410, le bourget, lightning, lufthansa, mb-339, mcdonnell douglas, mcdonnell douglas 80, md-902, md.450, mfs 2004, mirage-2000, mojave airport, mq-1b, mq-9, mrj, nimrod, oh-58d kiowa, oshkosh, paris, paris air show, patrouille de france, pby-5, pc-24, pilottv, piper, pitts, quepos — la managua (xqp / mrqp), rafale, rafale-c, rc-135w, red arrows, red bull flugtag, republic, riat, robinson, ru_aviation, ruzyne, rw06, s7, saab, sikorsky, sikorsky uh-60 blackhawk, sky express, sky hunters, skydiving, skyexpress, skyteam, solar impulse, sportstar max, spotting, spring airlines, srilankan, ssj, ssj-100, stansted, sukhoi, sullenberger, superjet-100, svx/usss, tas, tiger, transaero, turkish airlines, ua, uav, uh60, uk, ur_nta, usa, uzbekistan airways, uzbekistan airways technics, v-22, v-280 valor, vc-25a, vero beach, vickers vanguard, vip, vog, vp-blx, vp-bly, vq-bbe, wittman tailwind, ww2, xb-70, yf-22, yf-23, zlin-142, А-50, АГВП, АГВП «Русские Витязи», АНТК, АОН, АОН СЛА, АП, Авиазаправка, Авиакомпании, Авиамузей, Авиапарад, Авиапроисшествие, Авиасалон, Авиаторы, Австрия, Адмирал Кузнецов, Алматы, Алроса, Альпы, Ан-12, Ан-124, Ан-14, Ан-148, Ан-178, Ан-2, Ан-22, Ан-225, Ан-22А, Ан-24, Ан-26, Ан-26Ш, Ан-28, Ан-30Д, Ан-70, Ан-72, Ан-74, Ангола, Ант-4, Арарат, Армавиа, Армения, Аэродром, Аэропорт, Аэросвит, Аэрофлот, Аэрофлот-Норд, БЕ-200, БЛА, БЛУГА, БПЛА, БШ-МВ, Бе-12, Бе-200, Беларусь, Бериев, Блерио, Блоха, Большое Грызлово, Бомбардировщики Второй мировой войны, Борки, Борнео, Борт №1, Бугуруслан, Быково, В. Обухович, Вoeing, ВВС, ВВС России, ВВС Франции, ВТА, Ватулино, Великая Отечественная Война, Верея, Вертолёты России, Владимир Котельников, Внуково, Война в воздухе, Волгоград, Вторая Мировая Война, Вторая мировая, Главком ВВС, Гроза, Гу-2, Гумрак, Гюнтер Грасс, Дальний бомбардировщик Ер-2, День Авиации, День Победы, Дизайн самолетов, Домодедово, Домодедово (UUDD), Дюссельдорф, Ереван, Ершов, Жуковский, Жуляны, ЗАГАДОЧНЫЕ САМОЛЕТИКИ, ЗРК, Звартноц, И-15, И-152, И-153, И-15бис, И-16, И-5, ИЛ-96-400, ИТП, Ил-10, Ил-112, Ил-14, Ил-18, Ил-2, Ил-28, Ил-6, Ил-62, Ил-76, Ил-76ТД, Ил-78, Ил-86, Ил-96-300, Ил-96-400, Ильюшин, Иран, Иркутск, История, История создания и применения, Истребители Второй мировой войны, Истребитель Миг-15, Исчезновение самолета, КА-26, КБ им. А.С. Яковлева, КД-Авиа, Ка-226, Ка-32, Ка-52, Калининград, Киев, Кинг-Кобра, Китай, Коктебель, Конотоп, Коробчеево, Королев, КрасЭйр, Крым, Кубинка, Кубинский АТСК РОСТО, Л-29, Л-410, Ле Бурже, Летающие Легенды, Летающие крепости, Летающие лодки Второй мировой войны 1939, Ли-2, Логиново, Лунь, М-15, М.Л.Миль, М4, МАИ, МАК, МАКС-2009, МАКС-2017, МВЗ, МВМС-2009, МС-21, МЧС, Макс-2009, Малайзия, Мальдивы, Мещеряков Дмитрий, Ми-1, Ми-17, Ми-2, Ми-26, Ми-28, Ми-34, Ми-4, Ми-6, Ми-8, МиГ, МиГ-15, МиГ-15УТИ, МиГ-17, МиГ-19, МиГ-21, МиГ-29, МиГ-29 КУБ, МиГ-29СМТ, МиГ-31, МиГ-35, Миг-21, Миг-25, Миг-29, Миг-31, Миг-35, Миль, Минск, Мираж III, Михаил Маслов, Моздок, |
ru-aviation.livejournal.com
www.Airforce.ru — МиГ-21БИС UPG
Последняя модификацияПроект 21-93 который фактически так и остался на бумаге, (кроме двух переоборудованных самолетов с.н. 75001105 (75-01-10), 75009521 (75-07-10), для показухи, которые таскали по всем выставкам и авиа-салонам . При всех разрекламированных достоинствах и превосходствах оказался никому ненужным. И только проект МиГ-21бис UPG (в последствии получившим название «Бизон») в числе двух переоборудованных на А.О. НАЗ «Сокол» индийских самолетов (с.н. 04-001 и 04-002) и последующей поставке комплектов для самостоятельной модернизации машин уже на территории Индии нашел своего единственного заказчика.

Давайте посмотрим, что представляла собой модификация, которая поставила точку в истории славного МиГ двадцать первого.

Планер самолета представляет собой цельнометаллический среднеплан с треугольным крылом и хвостовым оперением стреловидной формы, состоящим из горизонтального и вертикального оперения.

Планер имеет эксплуатационные разъемы, расчленяющие его на носовую и хвостовую части фюзеляжа, крыло, стабилизатор, руль поворота и другие части. Такое расчленение создает удобство при эксплуатации, замене двигателя, выполнение регламентных и других работ.
По конструкции фюзеляж представляет собой монокок. Имеющий эксплуатационный разъем по шпангоуту №28. Носовая часть фюзеляжа по конструкции является наиболее сложной. Поперечный силовой набор носовой части состоит из 28 шпангоутов, из которых шпангоуты № 1, 3, 11, 13, 16, 20,25 и 28 являются силовыми. Продольный набор каркаса состоит лонжеронов и балок с небольшим количеством стрингеров, что компенсируется применением наружных обшивок значительной толщины.

В зоне шпангоутов № 3-6 снизу фюзеляжа имеется ниша носовой стойки шасси, а сверху в отсеке размещены блоки оборудования.
От шпангоута № 6 до шпангоута № 11 расположена кабина летчика, где размещены приборы и органы управления самолетом, за кабиной, между шпангоутами № 13 и 28, размещены контейнеры пяти мягких топливных баков. Дополнительный (металлический) топливный бак накладывается сверху на фюзеляж.
В зоне шпангоутов № 16-20 справа и слева находятся ниши колес основных стоек шасси.
Внутренняя цилиндрическая полость фюзеляжа от шпангоута № 22 до шпангоута № 28 занята двигателем.

Передний обрез носовой части фюзеляжа образует воздухозаборник с выдвижным всережимным конусом, предназначенным для уменьшения потерь давления воздушного потока на входе в двигатель и для обеспечения устойчивой работы двигателя на всех режимах полета.

Управление положением конуса осуществляется автоматически системой в зависимости от степени сжатия воздуха в компрессоре. Кроме того на определенных высота полета и углах атаки вводится коррекция на дополнительный выход (уборку) конуса по углам отклонения стабилизатора.

Для предупреждения помпажа воздухозаборника на больших скоростях и высотах полета, при переводе самолета на большие углы атаки или при выключении форсажа в передней части воздухозаборника по обеим сторонам фюзеляжа установлены автоматически управляемые противопомпажные створки.
На случай отказа автоматического управления конусом воздухозаборника и противопомпажными створками предусмотрено ручное управление этими агрегатами.

В носовой части фюзеляжа установлены две симметрично расположенные створки для дополнительного забора воздуха в двигатель при взлете. Эти створки не управляются и открываются, когда давление воздуха снаружи воздухозаборника превышает давление внутри его.
Между шпангоутами № 11 и 13 в нижней части фюзеляжа справа и слева расположены ниши передних тормозных щитков. В зоне шпангоутов № 22-25 внизу находится ниша и узлы крепления заднего тормозного щитка и его гидроцилиндра.
Каркас хвостовой части фюзеляжа выполнен в виде поперечного (шпангоуты) и продольного (стрингеры) силовых наборов. Поперечный силовой набор состоит из 13 шпангоутов, из которых силовыми являются шпангоуты № 28А, 34, 35А и 36. Стыковой шпангоут № 28А имеет восемнадцать стыковых точек со шпангоутом № 28 носовой части фюзеляжа. Продольный (силовой) набор выполнен из прессованных профилей уголкового сечения.

Вертикальное оперение самолета состоит из киля и руля поворота, который крепится к узлам киля в трех точках. Киль жестко закреплен на хвостовой части фюзеляжа по шпангоутам № 34-36, а также заклепками к стальным угольникам.

Руль поворота клепанной конструкции состоит из лонжеронов, стрингеров, набора нервюр, обшивки и трех узлов навески. По задней кромке руля поворота установлен концевой вкладыш для регулировки путевой устойчивости самолета.

Горизонтальное оперение (управляемый стабилизатор) состоит из двух половин. Основными элементами конструкции каждой половины стабилизатора являются стрингеры, две силовые балки, набор нервюр и обшивка.
Крыло самолета треугольной формы в плане, с углом стреловидности по передней кромке 57º. Обводы крвла набраны из профилей с относительной толщиной у корня 4,2% и на конце 5%. На крыле установлены закрылки «плавающего» типа и элероны с осевой аэродинамической компенсацией.
В каждой консоли крыла имеется ниша для размещения основной стойки шасси. Крепление консоли к фюзеляжу осуществляется по стыковочным узлам на шпангоутах № 13, 16, 22, 25 и 28.

Кроме того, в каждой консоли имеются два герметичных топливных отсека, образованных элементами конструкции крыла. По размаху закрылков в крыле установлен газовый канал системы сдува пограничного слоя с закрылков.

В стыковочных узлах крепления консолей крыла с фюзеляжем сверху, на шпангоутах № 13, 16, 22, и 25 крепятся конформные контейнеры.

Закрылок клепано-клееной конструкции, расположен в задней корневой части крыла и состоит из лонжерона, лобового обтекателя, нервюр, сотового наполнителя, верхней и нижней обшивок и концевого вкладыша.

Элерон клепаной конструкции, расположен в задней концевой части крыла, ограниченной задним стрингером, нервюрой и законцовкой крыла, и подвешивается в трех точках. Каркас состоит из переднего и заднего лонжеронов, набора нервюр, верхней и нижней обшивок и концевого профиля – ножа, который на левом элероне используется в качестве неуправляемого триммера. В носке элерона установлен противофлаттерный груз из стального литья, вписанный в контур элерона.

Элерон управляется ручкой управления самолетом при помощи системы тяг и качалок и двух бустеров БУ-45А, включенных по необратимой схеме. Для имитации аэродинамических нагрузок при отклонении ручки управления от нейтрального положения в поперечном направлении служит пружинный загрузочный механизм.

Для понижения чрезмерной эффективности элеронов треугольного крыла на больших скоростях полета в системе управления элеронами установлен механизм нелинейного отклонения, который понижает «строгость» управления элеронами на больших скоростях полета и позволяет сохранить в допустимых пределах усилия на всех режимах полета с отключенными бустерами элеронов.

Стабилизатор управляется ручкой управления самолетом при помощи системы жестких тяг и качалок и двухкамерного бустера БУ-210Б, включенного по необратимой схеме.
Необходимая эффективность стабилизатора и естественный характер усилий на ручке управления обеспечивается автоматом АРУ-3ВМ, изменяющим величину передаточных отношений от ручки управления к стабилизатору и пружинному загрузочному механизму в зависимости от скорости и высоты полета ( пружинный механизм служит для имитации аэродинамических нагрузок при отклонении ручки управления от нейтрального положения в продольном направлении).

В систему управления стабилизатором включен механизм триммерного эффекта, позволяющий снимать или изменять усилие на ручке управления.
В системе продольного и поперечного управления установлен двухканальный автопилот АП-155СН, служащий для облегчения пилотирования самолета и повышения безопасности полета за счет стабилизации задаваемых летчиком параметров, определяющих положение самолета в воздухе (высоты полета, углов курса, а также углов и угловых скоростей крена и тангажа).

Управление поворотом осуществляется при помощи педалей через систему тяг и качалок без применения бустеров и нелинейных механизмов.

Шасси самолета – трехколесное убирающееся в полете. Носовая стойка убирается вперед и размещается в нише носовой части фюзеляжа. Эта стойка оборудована демпфером, предупреждающим возникновение автоколебаний. Основные стойки убираются в ниши крыла, при этом оси колес разворачиваются с помощью специального механизма и колеса в вертикальном положении убираются в ниши фюзеляжа.

Для предупреждения юза на пробеге после посадки шасси оборудовано системой автоматического растормаживания колес. В случае выхода из строя основной системы торможения предусмотрено аварийное торможение основных колес.
Для сокращения пробега имеется тормозной парашют, размещенный в гондоле под рулем поворота, и система сдува пограничного слоя с закрылков крыла. Сдув осуществляется воздухом, нормированный отбор которого производится за последней ступенью компрессора двигателя.
Турбореактивный двухвальный двигатель (изделие-25) имеет осевой восьмиступенчатый компрессор, десять индивидуальных камер сгорания трубчато-кольцевого типа в общем кожухе, двухступенчатую осевую газовую турбину и форсажную камеру с управляемым реактивным соплом.

Подача топлива в двигатель обеспечивается регулируемой топливной системой. Маслосистема автономная.
Запуск двигателя автоматизирован и производится нажатием одной кнопки.
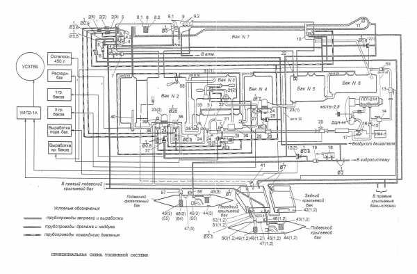
В топливную систему самолета входят шесть фюзеляжных баков, четыре бака-отсека в крыле (по два в левой и правой консолях) и три подвесных бака – один подфюзеляжный (центральный) и два крыльевых.

Автоматически регулируемый порядок выработки топлива из баков обеспечивается сохранение необходимой центровки самолета на всех режимах полета.

Гидросистема состоит их основной и бустерной систем. Давление в каждой из гидросистем создается своим насосом переменной производительности НП34М-1Т. Максимальное рабочее давление составляет 210 кгс/см². Заправка обеих гидросистем закрытого типа.

Основная Гидросистема обслуживает шасси, закрылки, тормозные щитки, противопомпажные створки, выдвижной конус воздухозаборника, регулируемое сопло двигателя, одну камеру бустера стабилизатора, систему автоматического затормаживания основных колес при уборке шасси, клапаны обдува передних отсеков фюзеляжа и устройство для блокировки автопилота. Кроме того, основная система является дублирующей для питания бустеров элеронов при отказе бустерной системы.

Бустерная Гидросистема обслуживает два бустера элеронов, вторую камеру бустера стабилизатора, а также устройство для блокировки автопилота.
При отказе той или иной гидросистемы продольное управление самолетом обеспечивается одной работающей камерой бустера стабилизатора.

В случае остановки двигателя в полете управление самолетом до его посадки, при нормальных оборотах авторотации компрессора, обеспечивается автоматически включающейся аварийной насосной станцией и гидронасосами. При заклинивании двигателя или при пониженных оборотах авторотации посадка самолета обеспечивается насосной станцией и гидроаккумуляторами.
Воздушная система включает в себя две самостоятельные системы – основную и аварийную. Основная система обеспечивает торможение колес, выпуск и сброс тормозного парашюта, герметизацию откидной части фонаря, работу противообледенительной системы. Аварийная система обслуживает аварийный выпуск шасси и аварийное торможение колес основного шасси.

Кабина самолета закрывается фонарем, который защищает летчика от воздействия воздушного потока и обеспечивает ему необходимый обзор при взлете, полете и на посадке.

Герметизация кабины осуществляется с помощью резинового шланга, установленного в подфонарной панели.

Воздух для кабины отбирается от двигателя за компрессором. Необходимое давление в кабине поддерживается регулятором давления 2013В (АРД-57В) и выпускным клапаном 520Т. Температура воздуха в кабине поддерживается системой регулирования температуры, состоящей из задатчика температуры РР-53-5Т, приемник температуры ПП-19, блока управления БУТК-1, регулирующих заслонок 3410 и 3137.
Питание летчика кислородом на больших высотах, а также в случае разгерметизации кабины обеспечивается кислородной системой, состоящей из бортового оборудования и кислородной маски.

32 Источником постоянного тока на самолете является генератор-стартер ГСР-СТ-12000ВТ, обеспечивающий питание потребителей в полете и раскрутку двигателя при запуске на земле. На самолете предусмотрен автономный запуск двигателя от двух бортовых серебряно-цинковых аккумуляторных батарей 15СЦС-45Б. Они же, работая параллельно с генератором, являются резервным источником постоянного тока.
Источником переменного трехфазного тока напряжением 200/120в служит привод генератор ПГЛ-21И.
Потребители электроэнергии переменного трехфазного тока напряжением 37в питаются от понижающего трехфазного трансформатора Т-1,5/0,2.
Резервным источником электроэнергии переменного является преобразователь ПТО 1000/1500ОМ, который преобразует постоянный ток в переменный однофазный напряжением 115в и переменный трехфазный 37в.
Приборное и радиоэлектронное оборудование самолета обеспечивает пилотирование днем и ночью в любых метеорологических условиях.
Спасение летчика в аварийной ситуации обеспечивается катапультным креслом КМ-1М.
Продолжение следует.
В статье использованы фотографии с сайтов : www.tehno-foto.narod.ru. www.airliners.net
Выражаю огромную благодарность коллегам за помощь и содействие при подготовке данной статьи.
www.airforce.ru
