Π‘ΠΈΡΡΠ΅ΠΌΠ° ΡΠ΅Π³ΡΠ»ΠΈΡΠΎΠ²Π°Π½ΠΈΡ Π΄Π°Π²Π»Π΅Π½ΠΈΡ Π²ΠΎΠ·Π΄ΡΡ Π° Π² ΡΠΈΠ½Π°Ρ Π°Π²ΡΠΎΠΌΠΎΠ±ΠΈΠ»Π΅ΠΉ ΠΠΠ-3308, 33081
______________________________________________________________________________
Π‘ΠΈΡΡΠ΅ΠΌΠ° ΡΠ΅Π³ΡΠ»ΠΈΡΠΎΠ²Π°Π½ΠΈΡ Π΄Π°Π²Π»Π΅Π½ΠΈΡ Π²ΠΎΠ·Π΄ΡΡ Π° Π² ΡΠΈΠ½Π°Ρ Π°Π²ΡΠΎΠΌΠΎΠ±ΠΈΠ»Π΅ΠΉ ΠΠΠ-3308, 33081
Π‘ΠΈΡΡΠ΅ΠΌΠ° Π΄Π°Π²Π»Π΅Π½ΠΈΡ Π²ΠΎΠ·Π΄ΡΡ Π° Π² ΡΠΈΠ½Π°Ρ Π°Π²ΡΠΎΠΌΠΎΠ±ΠΈΠ»Π΅ΠΉ ΠΠΠ-3308, 33081 ΠΏΡΠΈ Π΄Π²ΠΈΠΆΠ΅Π½ΠΈΠΈ ΠΏΠΎ ΠΌΡΠ³ΠΊΠΎΠΌΡ Π³ΡΡΠ½ΡΡ ΡΠΌΠ΅Π½ΡΡΠ°Π΅Ρ ΡΠ΄Π΅Π»ΡΠ½ΠΎΠ΅ Π΄Π°Π²Π»Π΅Π½ΠΈΠ΅ Π½Π° Π³ΡΡΠ½Ρ ΠΈ ΠΏΠΎΠ²ΡΡΠ°Π΅Ρ ΠΏΡΠΎΡ ΠΎΠ΄ΠΈΠΌΠΎΡΡΡ.
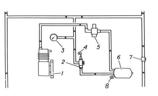
Π‘ΠΈΡΡΠ΅ΠΌΠ° ΡΠ΅Π³ΡΠ»ΠΈΡΠΎΠ²Π°Π½ΠΈΡ Π΄Π°Π²Π»Π΅Π½ΠΈΡ Π²ΠΎΠ·Π΄ΡΡ Π° Π² ΡΠΈΠ½Π°Ρ Π°Π²ΡΠΎΠΌΠΎΠ±ΠΈΠ»Π΅ΠΉ ΠΠΠ-3308, 33081 (ΡΠΈΡ.1) ΠΎΠ±Π΅ΡΠΏΠ΅ΡΠΈΠ²Π°Π΅Ρ ΠΈΠ·ΠΌΠ΅Π½Π΅Π½ΠΈΠ΅ Π΄Π°Π²Π»Π΅Π½ΠΈΡ Π² ΡΠΈΠ½Π°Ρ Ρ ΠΌΠ΅ΡΡΠ° Π²ΠΎΠ΄ΠΈΡΠ΅Π»Ρ, ΠΊΠ°ΠΊ Π½Π° ΡΡΠΎΡΠ½ΠΊΠ΅, ΡΠ°ΠΊ ΠΈ Π½Π° Ρ ΠΎΠ΄Ρ Π² Π·Π°Π²ΠΈΡΠΈΠΌΠΎΡΡΠΈ ΠΎΡ Ρ Π°ΡΠ°ΠΊΡΠ΅ΡΠ° Π΄ΠΎΡΠΎΠΆΠ½ΠΎΠ³ΠΎ ΠΏΠΎΠΊΡΡΡΠΈΡ ΠΈ ΡΠΊΠΎΡΠΎΡΡΠΈ Π΄Π²ΠΈΠΆΠ΅Π½ΠΈΡ, Π° ΡΠ°ΠΊΠΆΠ΅ ΠΊΠΎΠ½ΡΡΠΎΠ»Ρ Π·Π° Π΄Π°Π²Π»Π΅Π½ΠΈΠ΅ΠΌ Π²ΠΎΠ·Π΄ΡΡ Π° Π² ΡΠΈΠ½Π°Ρ .

Π ΠΈΡ.1. Π‘Ρ Π΅ΠΌΠ° ΡΠΈΡΡΠ΅ΠΌΡ ΡΠ΅Π³ΡΠ»ΠΈΡΠΎΠ²Π°Π½ΠΈΡ Π΄Π°Π²Π»Π΅Π½ΠΈΡ Π² ΡΠΈΠ½Π°Ρ Π°Π²ΡΠΎΠΌΠΎΠ±ΠΈΠ»Π΅ΠΉ ΠΠΠ-3308, 33081
1-ΠΊΠΎΠΌΠΏΡΠ΅ΡΡΠΎΡ; 2-ΠΊΡΠ°Π½ ΡΠΏΡΠ°Π²Π»Π΅Π½ΠΈΡ; 3-ΠΌΠ°Π½ΠΎΠΌΠ΅ΡΡ; 4-ΡΡΠΊΠΎΡΡΠΊΠ° ΠΊΡΠ°Π½Π° ΡΠΏΡΠ°Π²Π»Π΅Π½ΠΈΡ; 5-ΡΠ΅Π³ΡΠ»ΡΡΠΎΡ Π΄Π°Π²Π»Π΅Π½ΠΈΡ; 9-Π²ΠΎΠ·Π΄ΡΡΠ½ΡΠΉ Π±Π°Π»Π»ΠΎΠ½; 7-ΠΊΠ»Π°ΠΏΠ°Π½ ΠΊΠΎΠ½ΡΡΠΎΠ»ΡΠ½ΠΎΠ³ΠΎ Π²ΡΠ²ΠΎΠ΄Π°; 8-ΠΊΡΠ°Π½ ΡΠ»ΠΈΠ²Π° ΠΊΠΎΠ½Π΄Π΅Π½ΡΠ°ΡΠ°
ΠΡΠΈ Π½Π΅Π·Π½Π°ΡΠΈΡΠ΅Π»ΡΠ½ΡΡ ΠΏΠΎΠ²ΡΠ΅ΠΆΠ΄Π΅Π½ΠΈΡΡ ΠΊΠ°ΠΌΠ΅ΡΡ ΡΠΈΡΡΠ΅ΠΌΠ° ΡΠ΅Π³ΡΠ»ΠΈΡΠΎΠ²Π°Π½ΠΈΡ Π΄Π°Π²Π»Π΅Π½ΠΈΡ Π² ΡΠΈΠ½Π°Ρ ΠΏΠΎΠ·Π²ΠΎΠ»ΡΠ΅Ρ ΠΏΡΠΎΠ΄ΠΎΠ»ΠΆΠ°ΡΡ Π΄Π²ΠΈΠΆΠ΅Π½ΠΈΠ΅ Π°Π²ΡΠΎΠΌΠΎΠ±ΠΈΠ»Ρ, Π½Π΅ ΠΏΡΠΈΠ±Π΅Π³Π°Ρ ΠΏΡΠΈ ΡΡΠΎΠΌ ΠΊ Π½Π΅ΠΌΠ΅Π΄Π»Π΅Π½Π½ΠΎΠΉ ΡΠΌΠ΅Π½Π΅ ΠΊΠΎΠ»Π΅ΡΠ°, ΠΏΠΎΡΠΊΠΎΠ»ΡΠΊΡ ΠΊΠΎΠΌΠΏΡΠ΅ΡΡΠΎΡ Π²ΠΎΡΠΏΠΎΠ»Π½ΡΠ΅Ρ ΡΡΠ΅ΡΠΊΡ Π²ΠΎΠ·Π΄ΡΡ Π° ΠΈΠ· ΠΊΠ°ΠΌΠ΅ΡΡ.
Π Π°Π±ΠΎΡΠ° ΡΠΈΡΡΠ΅ΠΌΡ ΡΠ΅Π³ΡΠ»ΠΈΡΠΎΠ²Π°Π½ΠΈΡ Π΄Π°Π²Π»Π΅Π½ΠΈΡ Π² ΡΠΈΠ½Π°Ρ Π°Π²ΡΠΎΠΌΠΎΠ±ΠΈΠ»Π΅ΠΉ ΠΠΠ-3308, 33081
ΠΠΎΠ·Π΄ΡΡ ΠΈΠ· ΠΊΠΎΠΌΠΏΡΠ΅ΡΡΠΎΡΠ° ΡΠ΅ΡΠ΅Π· ΡΠ΅Π³ΡΠ»ΡΡΠΎΡ Π΄Π°Π²Π»Π΅Π½ΠΈΡ ΠΏΠΎ ΡΡΡΠ±ΠΎΠΏΡΠΎΠ²ΠΎΠ΄Ρ ΠΏΠΎΡΡΡΠΏΠ°Π΅Ρ Π² Π²ΠΎΠ·Π΄ΡΡΠ½ΡΠΉ Π±Π°Π»Π»ΠΎΠ½, ΠΊΠΎΡΠΎΡΡΠΉ ΡΠΎΠΎΠ±ΡΠ°Π΅ΡΡΡ Ρ ΠΊΡΠ°Π½ΠΎΠΌ ΡΠΏΡΠ°Π²Π»Π΅Π½ΠΈΡ ΡΠΈΡΡΠ΅ΠΌΡ ΡΠ΅Π³ΡΠ»ΠΈΡΠΎΠ²Π°Π½ΠΈΡ Π΄Π°Π²Π»Π΅Π½ΠΈΡ Π²ΠΎΠ·Π΄ΡΡ Π° Π² ΡΠΈΠ½Π°Ρ .
ΠΡΠΈ ΡΡΡΠ°Π½ΠΎΠ²ΠΊΠ΅ ΡΡΠΊΠΎΡΡΠΊΠΈ ΠΊΡΠ°Π½Π° Π² ΠΏΠΎΠ»ΠΎΠΆΠ΅Π½ΠΈΠ΅ Π£ΠΠΠΠΠ§ΠΠΠΠ ΠΠΠΠΠΠΠΠ― Π²ΠΎΠ·Π΄ΡΡ ΠΈΠ· Π²ΠΎΠ·Π΄ΡΡΠ½ΠΎΠ³ΠΎ Π±Π°Π»Π»ΠΎΠ½Π° ΠΏΠΎ ΡΡΡΠ±ΠΎΠΏΡΠΎΠ²ΠΎΠ΄Π°ΠΌ ΠΏΠΎΡΡΡΠΏΠ°Π΅Ρ Π² ΠΊΠ°ΠΌΠ΅ΡΡ ΠΊΠΎΠ»ΡΡ (ΠΏΡΠΈ ΠΎΡΠΊΡΡΡΡΡ Π·Π°ΠΏΠΎΡΠ½ΡΡ Π²ΠΎΠ·Π΄ΡΡΠ½ΡΡ ΠΊΡΠ°Π½Π°Ρ ).
ΠΡΠΈ ΠΏΠ΅ΡΠ΅Π²ΠΎΠ΄Π΅ ΡΡΠΊΠΎΡΡΠΊΠΈ Π² ΠΏΠΎΠ»ΠΎΠΆΠ΅Π½ΠΈΠ΅ Π‘ΠΠΠΠΠΠΠ ΠΠΠΠΠΠΠΠ― Π²ΠΎΠ·Π΄ΡΡ ΠΈΠ· ΡΠΈΠ½ (ΠΏΡΠΈ ΠΎΡΠΊΡΡΡΡΡ Π²ΠΎΠ·Π΄ΡΡΠ½ΡΡ ΠΊΡΠ°Π½Π°Ρ ) Π²ΡΡ ΠΎΠ΄ΠΈΡ Π² Π°ΡΠΌΠΎΡΡΠ΅ΡΡ.
ΠΡΠΈ ΠΏΠ΅ΡΠ΅Π²ΠΎΠ΄Π΅ ΡΡΠΊΠΎΡΡΠΊΠΈ Π² ΠΠΠΠ’Π ΠΠΠ¬ΠΠΠ ΠΠΠΠΠΠΠΠΠ Π²ΠΎΠ·Π΄ΡΡ ΠΈΠ· Π²ΠΎΠ·Π΄ΡΡΠ½ΠΎΠ³ΠΎ Π±Π°Π»Π»ΠΎΠ½Π° Π½Π΅ ΠΏΠΎΡΡΡΠΏΠ°Π΅Ρ.
ΠΡΠΈ ΠΎΡΠΊΡΡΡΡΡ Π²ΠΎΠ·Π΄ΡΡΠ½ΡΡ ΠΊΡΠ°Π½Π°Ρ ΠΊΠ°ΠΌΠ΅ΡΡ ΠΊΠΎΠ»ΡΡ ΡΠΎΠ΅Π΄ΠΈΠ½Π΅Π½Ρ ΠΌΠ΅ΠΆΠ΄Ρ ΡΠΎΠ±ΠΎΠΉ, ΠΈ Π΄Π°Π²Π»Π΅Π½ΠΈΠ΅ Π² ΡΠΈΠ½Π°Ρ ΠΊΠΎΠ½ΡΡΠΎΠ»ΠΈΡΡΠ΅ΡΡΡ ΠΌΠ°Π½ΠΎΠΌΠ΅ΡΡΠΎΠΌ.
ΠΠ°ΠΏΡΠ΅ΡΠ°Π΅ΡΡΡ ΡΡΠ°Π²ΠΈΡΡ ΠΊΡΠ°Π½ ΡΠΏΡΠ°Π²Π»Π΅Π½ΠΈΡ Π² ΠΏΠΎΠ»ΠΎΠΆΠ΅Π½ΠΈΠ΅ Π£ΠΠΠΠΠ§ΠΠΠΠ ΠΠΠΠΠΠΠΠ― ΠΏΡΠΈ Π·Π°ΠΊΡΡΡΡΡ Π²ΠΎΠ·Π΄ΡΡΠ½ΡΡ ΠΊΡΠ°Π½Π°Ρ , ΡΠ°ΠΊ ΠΊΠ°ΠΊ ΠΏΡΠΈ ΡΡΠΎΠΌ ΠΌΠΎΠΆΠ΅Ρ Π±ΡΡΡ ΠΏΠΎΠ²ΡΠ΅ΠΆΠ΄ΡΠ½ ΠΌΠ°Π½ΠΎΠΌΠ΅ΡΡ.
ΠΠ° Π΄Π»ΠΈΡΠ΅Π»ΡΠ½ΡΡ ΡΡΠΎΡΠ½ΠΊΠ°Ρ , Π²ΠΎ ΠΈΠ·Π±Π΅ΠΆΠ°Π½ΠΈΠ΅ ΡΡΠ΅ΡΠΊΠΈ Π²ΠΎΠ·Π΄ΡΡ Π° ΠΈΠ· ΡΠΈΠ½ ΡΠ΅ΡΠ΅Π· Π½Π΅ΠΏΠ»ΠΎΡΠ½ΠΎΡΡΠΈ ΡΠΎΠ΅Π΄ΠΈΠ½Π΅Π½ΠΈΠΉ ΡΡΡΠ±ΠΎΠΏΡΠΎΠ²ΠΎΠ΄ΠΎΠ² ΠΈ ΡΠ°Π»ΡΠ½ΠΈΠΊΠΎΠ², Π·Π°ΠΏΠΎΡΠ½ΡΠ΅ Π²ΠΎΠ·Π΄ΡΡΠ½ΡΠ΅ ΠΊΡΠ°Π½Ρ Π½Π΅ΠΎΠ±Ρ ΠΎΠ΄ΠΈΠΌΠΎ Π·Π°ΠΊΡΡΠ²Π°ΡΡ.
Π ΠΏΠ΅ΡΠΈΠΎΠ΄ ΠΏΠΎΠ΄ΠΊΠ°ΡΠΊΠΈ ΡΠΈΠ½ (ΠΏΠΎΡΠ»Π΅ ΠΏΡΠ΅ΠΎΠ΄ΠΎΠ»Π΅Π½ΠΈΡ ΡΡΠΆΡΠ»ΡΡ ΡΡΠ°ΡΡΠΊΠΎΠ² ΠΏΡΡΠΈ) Π΄ΠΎ Π²Π½ΡΡΡΠ΅Π½Π½Π΅Π³ΠΎ Π΄Π°Π²Π»Π΅Π½ΠΈΡ Π²ΠΎΠ·Π΄ΡΡ Π° Π² Π½ΠΈΡ Π½Π΅ ΠΌΠ΅Π½Π΅Π΅ 150 ΠΊΠΠ° (1,5 ΠΊΠ³Ρ/ΡΠΌ2) ΡΠ΅ΠΊΠΎΠΌΠ΅Π½Π΄ΡΠ΅ΡΡΡ, Π΅ΡΠ»ΠΈ ΠΏΠΎΠ·Π²ΠΎΠ»ΡΠ΅Ρ ΠΎΠ±ΡΡΠ°Π½ΠΎΠ²ΠΊΠ°, Π°Π²ΡΠΎΠΌΠΎΠ±ΠΈΠ»Ρ ΠΎΡΡΠ°Π½ΠΎΠ²ΠΈΡΡ.
ΠΡΠΈ Π΄Π»ΠΈΡΠ΅Π»ΡΠ½ΠΎΠΌ Π΄Π²ΠΈΠΆΠ΅Π½ΠΈΠΈ ΠΏΠΎ Π΄ΠΎΡΠΎΠ³Π°ΠΌ Ρ ΡΠ²ΡΡΠ΄ΡΠΌ ΠΏΠΎΠΊΡΡΡΠΈΠ΅ΠΌ ΠΊΠΎΠ»ΡΡΠ½ΡΠ΅ ΠΊΡΠ°Π½Ρ ΡΠ΅ΠΊΠΎΠΌΠ΅Π½Π΄ΡΠ΅ΡΡΡ Π·Π°ΠΊΡΡΡΡ. Π ΡΠΊΠΎΡΡΠΊΡ ΠΊΡΠ°Π½Π° ΡΠΏΡΠ°Π²Π»Π΅Π½ΠΈΡ Π½ΡΠΆΠ½ΠΎ ΠΏΠΎΡΡΠ°Π²ΠΈΡΡ Π² ΠΏΠΎΠ»ΠΎΠΆΠ΅Π½ΠΈΠ΅ Π‘ΠΠΠΠΠΠΠ ΠΠΠΠΠΠΠΠ― (Π΄Π»Ρ Π²ΡΡ ΠΎΠ΄Π° ΠΎΡΡΠ°Π²ΡΠ΅Π³ΠΎΡΡ Π²ΠΎΠ·Π΄ΡΡ Π°) ΠΈ Π·Π°ΡΠ΅ΠΌ ΠΏΠΎΡΡΠ°Π²ΠΈΡΡ Π² ΠΠΠΠ’Π ΠΠΠ¬ΠΠΠ ΠΠΠΠΠΠΠΠΠ.
ΠΡΠΎ Π½Π΅ΠΎΠ±Ρ ΠΎΠ΄ΠΈΠΌΠΎ Π΄Π΅Π»Π°ΡΡ Π²ΠΎ ΠΈΠ·Π±Π΅ΠΆΠ°Π½ΠΈΠ΅ Π²ΡΡ ΠΎΠ΄Π° ΠΈΠ· ΡΡΡΠΎΡ ΠΌΠ°Π½ΠΆΠ΅Ρ Π±Π»ΠΎΠΊΠ° ΡΠΏΠ»ΠΎΡΠ½ΠΈΡΠ΅Π»Π΅ΠΉ ΡΠΈΡΡΠ΅ΠΌΡ ΡΠ΅Π³ΡΠ»ΠΈΡΠΎΠ²Π°Π½ΠΈΡ Π΄Π°Π²Π»Π΅Π½ΠΈΡ Π²ΠΎΠ·Π΄ΡΡ Π° Π² ΡΠΈΠ½Π°Ρ .
ΠΡΠΎΠ²Π΅ΡΠΊΠ° Π΄Π°Π²Π»Π΅Π½ΠΈΡ Π²ΠΎΠ·Π΄ΡΡ Π° Π² ΡΠΈΠ½Π°Ρ ΠΊΠΎΠ»ΡΡ ΠΈ ΠΏΠΎΠ΄ΠΊΠ°ΡΠΊΠ° ΡΠΈΠ½ Π°Π²ΡΠΎΠΌΠΎΠ±ΠΈΠ»Π΅ΠΉ ΠΠΠ-3308, 33081
ΠΠ°Π²Π»Π΅Π½ΠΈΠ΅ Π²ΠΎΠ·Π΄ΡΡ Π° Π² ΡΠΈΠ½Π°Ρ ΠΊΠΎΠ»ΡΡ Π°Π²ΡΠΎΠΌΠΎΠ±ΠΈΠ»Π΅ΠΉ ΠΠΠ-3308, 33081 ΠΏΡΠΎΠ²Π΅ΡΡΡΡ Π½Π° Ρ ΠΎΠ»ΠΎΠ΄Π½ΡΡ ΡΠΈΠ½Π°Ρ ΠΏΡΠΈ Π½Π΅ΠΉΡΡΠ°Π»ΡΠ½ΠΎΠΌ ΠΏΠΎΠ»ΠΎΠΆΠ΅Π½ΠΈΠΈ ΡΡΠΊΠΎΡΡΠΊΠΈ ΠΊΡΠ°Π½Π° ΡΠΏΡΠ°Π²Π»Π΅Π½ΠΈΡ Π΄Π°Π²Π»Π΅Π½ΠΈΠ΅ΠΌ Π²ΠΎΠ·Π΄ΡΡ Π° Π² ΡΠΈΠ½Π°Ρ ΠΈ ΠΎΡΠΊΡΡΡΡΡ ΠΊΠΎΠ»ΡΡΠ½ΡΡ ΠΊΡΠ°Π½Π°Ρ ΡΠΎΠΎΡΠ²Π΅ΡΡΡΠ²Π΅Π½Π½ΠΎ ΠΏΠ΅ΡΠ΅Π΄Π½ΠΈΡ ΠΈΠ»ΠΈ Π·Π°Π΄Π½ΠΈΡ ΠΊΠΎΠ»ΡΡ Π² ΡΠ»Π΅Π΄ΡΡΡΠ΅ΠΌ ΠΏΠΎΡΡΠ΄ΠΊΠ΅:
— ΠΎΡΠΊΡΡΡΡ ΠΊΠΎΠ»ΡΡΠ½ΡΠ΅ ΠΊΡΠ°Π½Ρ ΠΏΠ΅ΡΠ΅Π΄Π½ΠΈΡ
ΠΊΠΎΠ»ΡΡ;
— ΠΏΠΎΠ΄Π½ΡΡΡ Π²Π²Π΅ΡΡ
ΠΈ ΠΏΠΎΠ²Π΅ΡΠ½ΡΡΡ ΡΡΠΊΠΎΡΡΠΊΡ ΠΊΡΠ°Π½Π° ΡΠΏΡΠ°Π²Π»Π΅Π½ΠΈΡ (ΠΏΠΎ ΡΠ°ΡΠΎΠ²ΠΎΠΉ
ΡΡΡΠ΅Π»ΠΊΠ΅) Π² ΠΏΠΎΠ»ΠΎΠΆΠ΅Π½ΠΈΠ΅ Β«ΡΠ²Π΅Π»ΠΈΡΠ΅Π½ΠΈΠ΅ Π΄Π°Π²Π»Π΅Π½ΠΈΡΒ». ΠΠΎΠ»ΠΎΠΆΠ΅Π½ΠΈΡ ΡΡΠΊΠΎΡΡΠΊΠΈ ΠΊΡΠ°Π½Π°
ΡΠΏΡΠ°Π²Π»Π΅Π½ΠΈΡ ΡΠΊΠ°Π·Π°Π½Ρ Π½Π° ΡΠ°Π±Π»ΠΈΡΠΊΠ΅, ΡΡΡΠ°Π½ΠΎΠ²Π»Π΅Π½Π½ΠΎΠΉ Π½Π° ΠΏΠ°Π½Π΅Π»ΠΈ ΠΏΡΠΈΠ±ΠΎΡΠΎΠ²;
— ΠΏΡΠΈ Π½Π΅ΠΎΠ±Ρ
ΠΎΠ΄ΠΈΠΌΠΎΡΡΠΈ, ΠΏΡΡΡΠΈΡΡ Π΄Π²ΠΈΠ³Π°ΡΠ΅Π»Ρ ΠΈ Π½Π°ΠΊΠ°ΡΠ°ΡΡ ΡΠΈΠ½Ρ ΠΊΠΎΠ»ΡΡ Π΄ΠΎ
Π½ΠΎΠΌΠΈΠ½Π°Π»ΡΠ½ΠΎΠ³ΠΎ Π΄Π°Π²Π»Π΅Π½ΠΈΡ Π²ΠΎΠ·Π΄ΡΡ
Π° β 340 ΠΊΠΠ° (3,4 ΠΊΠ³Ρ/ΡΠΌ2)
— Π·Π°ΠΊΡΡΡΡ ΠΊΠΎΠ»ΡΡΠ½ΡΠ΅ ΠΊΡΠ°Π½Ρ ΠΏΠ΅ΡΠ΅Π΄Π½ΠΈΡ
ΠΊΠΎΠ»ΡΡ;
— Π²Π΅ΡΠ½ΡΡΡ ΡΡΠΊΠΎΡΡΠΊΡ ΠΊΡΠ°Π½Π° ΡΠΏΡΠ°Π²Π»Π΅Π½ΠΈΡ Π² Π½Π΅ΠΉΡΡΠ°Π»ΡΠ½ΠΎΠ΅ ΠΏΠΎΠ»ΠΎΠΆΠ΅Π½ΠΈΠ΅.
ΠΠ½Π°Π»ΠΎΠ³ΠΈΡΠ½ΠΎ ΠΏΡΠΎΠΈΠ·Π²ΠΎΠ΄ΠΈΡΡ ΠΏΡΠΎΠ²Π΅ΡΠΊΡ Π΄Π°Π²Π»Π΅Π½ΠΈΡ Π² ΡΠΈΠ½Π°Ρ Π·Π°Π΄Π½ΠΈΡ ΠΊΠΎΠ»ΡΡ. ΠΠΎΠΌΠΈΠ½Π°Π»ΡΠ½ΠΎΠ΅ Π΄Π°Π²Π»Π΅Π½ΠΈΠ΅ Π²ΠΎΠ·Π΄ΡΡ Π° Π² ΡΠΈΠ½Π°Ρ Π·Π°Π΄Π½ΠΈΡ ΠΊΠΎΠ»ΡΡ β 440 ΠΊΠΠ° (4,5 ΠΊΠ³Ρ/ΡΠΌ2).
Π£Ρ ΠΎΠ΄ Π·Π° ΡΠΈΡΡΠ΅ΠΌΠΎΠΉ ΡΠ΅Π³ΡΠ»ΠΈΡΠΎΠ²Π°Π½ΠΈΡ Π΄Π°Π²Π»Π΅Π½ΠΈΡ Π²ΠΎΠ·Π΄ΡΡ Π° Π² ΡΠΈΠ½Π°Ρ Π°Π²ΡΠΎΠΌΠΎΠ±ΠΈΠ»Π΅ΠΉ ΠΠΠ-3308, 33081, ΠΊΡΠΎΠΌΠ΅ ΡΠ²ΠΎΠ΅Π²ΡΠ΅ΠΌΠ΅Π½Π½ΠΎΠΉ ΡΠΌΠ°Π·ΠΊΠΈ ΠΌΠ°Π½ΠΆΠ΅Ρ Π±Π»ΠΎΠΊΠ° ΡΠΏΠ»ΠΎΡΠ½ΠΈΡΠ΅Π»Π΅ΠΉ, ΡΠΎΡΡΠΎΠΈΡ Π² ΡΠ»Π΅Π΄ΡΡΡΠ΅ΠΌ:
— ΠΡΠΎΠ²Π΅ΡΠΊΠ° Π³Π΅ΡΠΌΠ΅ΡΠΈΡΠ½ΠΎΡΡΠΈ ΡΠΈΡΡΠ΅ΠΌΡ Π² ΡΠ΅Π»ΠΎΠΌ ΠΈ Π΅Ρ ΠΎΡΠ΄Π΅Π»ΡΠ½ΡΡ ΡΠ»Π΅ΠΌΠ΅Π½ΡΠΎΠ².
ΠΡΠΎΠ±ΠΎΠ΅ Π²Π½ΠΈΠΌΠ°Π½ΠΈΠ΅ Π½Π°Π΄ΠΎ ΠΎΠ±ΡΠ°ΡΠ°ΡΡ Π½Π° Π³Π΅ΡΠΌΠ΅ΡΠΈΡΠ½ΠΎΡΡΡ ΡΠΎΠ΅Π΄ΠΈΠ½Π΅Π½ΠΈΠΉ ΡΡΡΠ±ΠΎΠΏΡΠΎΠ²ΠΎΠ΄ΠΎΠ² ΠΈ Π³ΠΈΠ±ΠΊΠΈΡ ΡΠ»Π°Π½Π³ΠΎΠ². ΠΠ΅ΡΡΠ° ΡΠΈΠ»ΡΠ½ΠΎΠΉ ΡΡΠ΅ΡΠΊΠΈ Π²ΠΎΠ·Π΄ΡΡ Π° ΠΌΠΎΠ³ΡΡ Π±ΡΡΡ ΠΎΠΏΡΠ΅Π΄Π΅Π»Π΅Π½Ρ Π½Π° ΡΠ»ΡΡ , ΠΌΠ΅ΡΡΠ° ΡΠ»Π°Π±ΠΎΠΉ ΡΡΠ΅ΡΠΊΠΈ β ΠΏΡΠΈ ΠΏΠΎΠΌΠΎΡΠΈ ΠΌΡΠ»ΡΠ½ΠΎΠΉ ΠΏΠ΅Π½Ρ.
Π ΠΈΡΠΏΡΠ°Π²Π½ΠΎΠΉ ΡΠΈΡΡΠ΅ΠΌΠ΅ ΠΏΡΠΈ ΠΎΡΠΊΡΡΡΡΡ Π·Π°ΠΏΠΎΡΠ½ΡΡ Π²ΠΎΠ·Π΄ΡΡΠ½ΡΡ ΠΊΡΠ°Π½Π°Ρ ΠΈ Π½Π΅ΠΉΡΡΠ°Π»ΡΠ½ΠΎΠΌ ΠΏΠΎΠ»ΠΎΠΆΠ΅Π½ΠΈΠΈ ΡΡΠΊΠΎΡΡΠΊΠΈ ΠΊΡΠ°Π½Π° ΡΠΏΡΠ°Π²Π»Π΅Π½ΠΈΡ ΠΏΠ°Π΄Π΅Π½ΠΈΠ΅ Π΄Π°Π²Π»Π΅Π½ΠΈΡ Π²ΠΎΠ·Π΄ΡΡ Π° Π² ΡΠΈΠ½Π°Ρ Π½Π΅ Π΄ΠΎΠ»ΠΆΠ½ΠΎ Π±ΡΡΡ Π±ΠΎΠ»Π΅Π΅ ΡΠ΅ΠΌ 50 ΠΊΠΠ° (0,5 ΠΊΠ³Ρ/ΡΠΌ2) Π·Π° 10 ΡΠ°ΡΠΎΠ². ΠΡΠΈ ΡΡΠΎΠΌ ΡΠ»Π΅Π΄ΡΠ΅Ρ ΠΈΠΌΠ΅ΡΡ Π² Π²ΠΈΠ΄Ρ, ΡΡΠΎ ΠΏΡΠΎΠ²Π΅ΡΠΊΠ° Π³Π΅ΡΠΌΠ΅ΡΠΈΡΠ½ΠΎΡΡΠΈ Π΄ΠΎΠ»ΠΆΠ½Π° ΠΏΡΠΎΠΈΠ·Π²ΠΎΠ΄ΠΈΡΡΡΡ ΠΏΠΎΡΠ»Π΅ ΠΎΡ Π»Π°ΠΆΠ΄Π΅Π½ΠΈΡ ΡΠΈΠ½ Π΄ΠΎ ΡΠ΅ΠΌΠΏΠ΅ΡΠ°ΡΡΡΡ ΠΎΠΊΡΡΠΆΠ°ΡΡΠ΅ΠΉ ΡΡΠ΅Π΄Ρ.
— ΠΠΎ ΠΈΠ·Π±Π΅ΠΆΠ°Π½ΠΈΠ΅ ΠΎΠ±ΡΠ°Π·ΠΎΠ²Π°Π½ΠΈΡ Π»Π΅Π΄ΡΠ½ΡΡ ΠΏΡΠΎΠ±ΠΎΠΊ Π² ΡΠΈΡΡΠ΅ΠΌΠ΅ ΠΏΡΠΈ Π΄Π»ΠΈΡΠ΅Π»ΡΠ½ΡΡ ΡΡΠΎΡΠ½ΠΊΠ°Ρ ΠΈ Π±Π΅Π·Π³Π°ΡΠ°ΠΆΠ½ΠΎΠΌ Ρ ΡΠ°Π½Π΅Π½ΠΈΠΈ Π°Π²ΡΠΎΠΌΠΎΠ±ΠΈΠ»Ρ Π² Π·ΠΈΠΌΠ½Π΅Π΅ Π²ΡΠ΅ΠΌΡ Π½Π΅ΠΎΠ±Ρ ΠΎΠ΄ΠΈΠΌΠΎ ΠΏΡΠΎΠ΄ΡΡΡ ΡΠΈΡΡΠ΅ΠΌΡ ΡΠΆΠ°ΡΡΠΌ Π²ΠΎΠ·Π΄ΡΡ ΠΎΠΌ. ΠΠ»Ρ ΡΡΠΎΠ³ΠΎ ΡΠ»Π΅Π΄ΡΠ΅Ρ Π½Π°ΠΊΠ°ΡΠ°ΡΡ ΡΠ°Π΄ΠΈΠ°Π»ΡΠ½ΡΠ΅ ΡΠΈΠ½Ρ Π΄ΠΎ 600 ΠΊΠΠ° (6 ΠΊΠ³Ρ/ΡΠΌ2) ΠΈ Π²ΡΠΏΡΡΡΠΈΡΡ Π²ΠΎΠ·Π΄ΡΡ Π΄ΠΎ 450 ΠΊΠΠ° (4,5 ΠΊΠ³Ρ/ΡΠΌ2) Π² Π·Π°Π΄Π½ΠΈΡ ΡΠΈΠ½Π°Ρ .
ΠΠ°ΠΊΡΡΡΡ ΠΊΠΎΠ»ΡΡΠ½ΡΠ΅ ΠΊΡΠ°Π½Ρ Π·Π°Π΄Π½Π΅Π³ΠΎ ΠΌΠΎΡΡΠ° ΠΈ ΡΠ½ΠΈΠ·ΠΈΡΡ Π΄Π°Π²Π»Π΅Π½ΠΈΠ΅ Π²ΠΎΠ·Π΄ΡΡ Π° Π² ΠΏΠ΅ΡΠ΅Π΄Π½ΠΈΡ ΡΠΈΠ½Π°Ρ Π΄ΠΎ 340 ΠΊΠΠ° (3,5 ΠΊΠ³Ρ/ΡΠΌ2). ΠΠ°ΠΊΡΡΡΡ ΠΊΠΎΠ»ΡΡΠ½ΡΠ΅ ΠΊΡΠ°Π½Ρ ΠΏΠ΅ΡΠ΅Π΄Π½Π΅Π³ΠΎ ΠΌΠΎΡΡΠ°.
Β
______________________________________________________________________________
______________________________________________________________________________
______________________________________________________________________________
______________________________________________________________________________
ΠΠ°ΡΠ°Π»ΠΎΠ³ΠΈ Π·Π°ΠΏΠ°ΡΠ½ΡΡ ΡΠ°ΡΡΠ΅ΠΉ ΠΈ ΡΠ±ΠΎΡΠΎΡΠ½ΡΡ Π΄Π΅ΡΠ°Π»Π΅ΠΉ
avtoremtech.ru
ΠΠ°ΠΊΠΎΠ΅ Π΄Π°Π²Π»Π΅Π½ΠΈΠ΅ Π΄ΠΎΠ»ΠΆΠ½ΠΎ Π±ΡΡΡ Π² ΡΠΈΠ½Π°Ρ Π³ΡΡΠ·ΠΎΠ²ΠΎΠ³ΠΎ Π°Π²ΡΠΎΠΌΠΎΠ±ΠΈΠ»Ρ Π³Π°Π· 53
Π¨ΠΈΠ½Ρ ΠΈ Π΄ΠΈΡΠΊΠΈ | ΠΠ²ΡΠΎΡ ΡΠΎΠΏΠΈΠΊΠ°: Ramprasad
Π¨ΠΈΠ½Ρ ΠΈ Π΄ΠΈΡΠΊΠΈ
ΠΠ»Π΅ΠΊΡΠ°Π½Π΄Ρ (Shakarah)βΠΠ°ΡΠ½ΠΈ ΠΊΡΠΎ Π·Π½Π°Π΅Ρ ΠΊΠ°ΠΊΠΈΠ΅ Π΄ΠΈΡΠΊΠΈ ΠΌΠ΅Π½ΡΡΠ΅Π³ΠΎ Π΄ΠΈΠ°ΠΌΠ΅ΡΡΠ° ΠΌΠΎΠΆΠ½ΠΎ ΠΏΠΎΡΡΠ°Π²ΠΈΡΡ Π½Π° Π³Π°Π·ΠΎΠ½ 3307
Π‘ΡΠ»ΡΠ°Π½ (Bambina)βΠΠ»Π΅ΠΊΡΠ°Π½Π΄Ρ, Π² Π³ΡΡΠΏΠΏΠ΅ Π²ΠΈΠ΄Π΅Π» ΡΠΎΡΠΎ 53Π³ΠΎ Π°ΡΡΠ΅Π½ΠΈΠ·Π°ΡΠΎΡΠ° Ρ Π±Π΅ΡΠΊΠ°ΠΌΠ΅ΡΠ½ΠΎΠΉ ΡΠ΅Π·ΠΈΠ½ΠΎΠΉ Π½Π° 19, 5 Π½Π° ΠΏΠΎΡΡΠ΄ΠΎΠΊ Π½ΠΈΠΆΠ΅ ΡΡΠ°Π½Π΄Π°ΡΡΠ½ΡΡ ΠΊΠΎΠ»Π΅Ρ
ΠΡΡΠ΅ΡΠ»Π°Π² (Lamya)βΠ¨ΠΈΡΠΈΠ³ΠΎΠ²ΡΠΊΠΈΠ΅ Π²ΠΎΠΎΠ±ΡΠ΅ Π½Π° 18.
ΠΠ°ΠΉΠ΄ΡΡΠ΅ Π½Π° ΡΠ°ΠΊΠΎΠΉ Π΄ΠΈΡΠΊ ΠΏΠΎΠΊΡΡΡΠΊΡ — Π²ΠΎΠΎΠ±ΡΠ΅ Π±ΡΠ΄Π΅Ρ Π½ΠΈΠ·ΠΊΠΎΠΏΡΠΎΡΠΈΠ»ΡΠ½ΠΎ. ))ΠΠ»Π΅ΠΊΡΠ°Π½Π΄Ρ (Shakarah)βΠ’Π΅ΠΌΠ° ΠΏΠΎΡΡΠ°: ΠΡΠΎ ΡΡΠ°Π²ΠΈΠ» ΡΠΈΠ½Ρ ΠΎΡ ΠΠΠΠ° Π½Π° Π³Π°Π· 53?
ΠΠΎΠ΄ΡΠΎΠ±Π½Π΅Π΅: http://vk.com/welovegas? w=wall-14391979_100514/all
ΠΠ²Π°Π½ (Arietta)βΠΏΠ°ΡΠ½ΠΈ ΠΏΠΎΠ΄ΡΠΊΠ°ΠΆΠΈΡΠ΅ ΠΊΡΠΎ ΡΡΠ°Π²ΠΈΠ» ΡΠ°ΠΊΡΡ ΡΠ΅Π·ΠΈΠ½Ρ Π½Π° 53 ΠΊΠ°ΠΊ Π½Π° ΡΠΎΡΠΎ Π·Π°Π΄Π½ΠΈΠ΅. ΠΈ ΠΊΠ°ΠΊ Π±ΡΡΡ Ρ Π΄ΠΈΡΠΊΠ°ΠΌΠΈ
ΡΡΠΎΠ±Ρ ΠΏΠΎΡΡΠ°Π²ΠΈΡΡ Π½Π° 53

ΠΡΡΠ΅ΡΠ»Π°Π² (Lamya)βΠΠ²Π°Π½, Π½ΡΠΆΠ½Ρ ΡΠ°Π·Π±ΠΎΡΠ½ΡΠ΅ Π±ΠΎΠ»ΡΠΎΠ²ΡΠ΅ Π΄ΠΈΡΠΊΠΈ ΠΠΠ 66. ΠΠ° ΠΎΠ΄Π½ΠΎ ΠΊΠΎΠ»Π΅ΡΠΎ Π΄Π²Π° Π΄ΠΈΡΠΊΠ°. Π‘ ΠΎΠ΄Π½ΠΎΠ³ΠΎ Π±Π΅ΡΡΡΡΡ ΡΠΈΡΠΎΠΊΠ°Ρ Π²Π½ΡΡΡΠ΅Π½Π½ΡΡ ΡΠ°ΡΡΡ (Π½ΠΎΠΌΠ΅Ρ 4), ΠΈΠ· Π½Π΅Ρ ΠΊΡΠ²Π°Π»Π΄ΠΎΠΉ Π²ΡΠ±ΠΈΠ²Π°Π΅ΡΡΡ ΡΠ΅ΡΠ΄ΡΠ΅Π²ΠΈΠ½Π° (Π½ΠΎΠΌΠ΅Ρ 6) ΠΈ ΡΡΠ°Π²ΠΈΡΡΡ Π½Π° Π²ΡΠΎΡΠΎΠΉ Π΄ΠΈΡΠΊ Π²ΠΌΠ΅ΡΡΠΎ ΡΠ·ΠΊΠΎΠΉ Π½Π°ΡΡΠΆΠ½ΠΎΠΉ ΡΠ°ΡΡΠΈ (Π½ΠΎΠΌΠ΅Ρ 2).
ΠΡΠΎ Π²Π°ΡΠΈΠ°Π½Ρ ΠΏΠΎΠΏΡΠΎΡΠ΅.
ΠΠΎΡΠ»ΠΎΠΆΠ½Π΅Π΅, ΡΡΠΎ Π²Π·ΡΡΡ ΡΠΎΠ΄Π½ΠΎΠΉ Π΄ΠΈΡΠΊ ΡΡΠΎΠΉ ΡΠ΅Π·ΠΈΠ½Ρ ΠΈ Π²Π²Π°ΡΠΈΡΡ Π²Π½ΡΡΡΡ ΡΡΠ΅Π΄ΡΠ΅Π²ΠΈΠ½Ρ ΠΏΠΎΠ΄ ΡΡΡΠΏΠΈΡΡ ΠΠΠ.

ΠΠ°ΡΡΡ (Marlee)βΠΠΎΡ Π΅ΡΡ Π΅ΡΡΡ Π΄ΠΈΡΠΊΠΈ ΠΎΡ ΠΠ½ΠΈΡΠ΅Ρ, ΡΠ°Π·Π±ΠΎΠ»ΡΠΎΠ²ΠΊΠ° ΠΊΠ°ΠΊ Π½Π° Π³Π°Π·ΠΎΠ½Π΅, ΡΠΎΠ»ΡΠΊΠΎ ΡΠΏΠΈΠ»ΡΠΊΠΈ Π½Π° 18. ΠΠΎ Π½Π°Π΄ΠΎ ΠΏΡΠΈΠΌΠ΅ΡΡΡΡ, ΡΡΠΎΠ±Ρ ΠΊΠΎΠ½ΠΊΡΠ΅ΡΠ½ΠΎ Π·Π½Π°ΡΡ. Π― Π½Π΅ ΠΏΡΠΈΠΌΠ΅ΡΡΠ», ΠΏΡΠΎΡΡΠΎ ΠΊΠ°ΠΊ Π²Π°ΡΠΈΠ°Π½Ρ ΠΏΠΎΠ΄ΠΊΠΈΠ½ΡΠ» ΠΈΠ΄Π΅ΠΉΠΊΡ)))

ΠΠ°ΡΡΡ (Marlee)βΠ ΠΏΠΎΠ΄ΡΠΈΠΏΠ½ΠΈΠΊΠΈ Π²ΡΠΎΠ΄Π΅ ΠΊΠ°ΠΊ Π½Π° ΠΏΠ΅ΡΠ΅Π΄Π½ΠΈΡ Π³Π°Π·ΠΎΠ½ΠΎΠ²ΡΠΊΠΈΡ ΡΡΡΠΏΠΈΡΠ°Ρ …
ΠΡΡΠ΅ΡΠ»Π°Π² (Lamya)βΠΠ°ΡΡΡ, Ρ ΠΎ, ΠΈΠ½ΡΠ΅ΡΠ΅ΡΠ½Π΅Π½ΡΠΊΠΎ! ))
ΠΠ°ΡΡΡ (Marlee)βΠΡΡΠ΅ΡΠ»Π°Π², Π΄Π° ΡΠ΅Π³ΠΎΠ΄Π½Ρ ΡΠ»ΡΡΠ°ΠΉΠ½ΠΎ Π² ΠΌΠ°ΡΡΠ΅ΡΡΠΊΠΎΠΉ Π² Π³Π»Π°Π·Π° Π±ΡΠΎΡΠΈΠ»ΡΡ ΡΡΠΎΡ Π΄ΠΈΡΠΊ, Π²ΠΎΡ ΠΈ ΠΏΠΎΡΠ²ΠΈΠ»ΠΈΡΡ Π½Π΅ΠΊΠΎΡΠΎΡΡΠ΅ ΠΌΡΡΠ»ΠΈΡΠΊΠΈ. Π‘Π°ΠΌ ΡΠΎ Ρ Π½Π΅ ΡΠΎΠ±ΠΈΡΠ°ΡΡΡ ΠΏΠ΅ΡΠ΅Π΄Π΅Π»ΡΠ²Π°ΡΡ Π½ΠΈΡΠ΅Π³ΠΎ, Π½ΠΎ ΠΌΠ°Π»ΠΎ Π»ΠΈ ΠΊΠΎΠΌΡ ΠΏΡΠΈΠ³ΠΎΠ΄ΠΈΡΡΡ.
ΠΠ²Π°Π½ (Arietta)βΠΡΡΠ΅ΡΠ»Π°Π² ΡΠΏΠ°ΡΠΈΠ±ΠΎ Π·Π° ΡΠΎΠ²Π΅Ρ ΠΏΡΠΎ 66 Π΄ΠΈΡΠΊΠΈ Π½Π΅ Π·Π½Π°Π»
ΠΠ΅Π½ΠΈΡ (Maalatee)βΠΠ²Π°Π½, ΠΠ° ΡΠ°Π±ΠΎΡΠ΅ Π²Π°Π³ΠΎΠ½-Π±ΡΡΠΎΠ²ΠΊΠ° Π½Π° ΡΠ°ΠΊΠΈΡ ΠΊΠΎΠ»ΡΡΠ°Ρ ΡΡΠΎΠΈΡ, ΡΠ°Π·Π±ΠΎΠ»ΡΠΎΠ²ΠΊΠ° ΠΏΠΎΡ ΠΎΠΆΠ° Π½Π° Π³Π°Π·ΠΎΠ½ΠΎΠ²ΡΠΊΡΡ

Π‘Π΅ΡΠ³Π΅ΠΉ (Natana)βΠΡΡΠ΅ΡΠ»Π°Π², ΡΠ»Π°Π²Π° Π° Ρ ΡΠ΅Π±Ρ Π΄ΠΈΡΠΊΠΈ Π½Π° ΡΠΊΠΎΠ»ΡΠΊΠΎ ΡΡΠΎΡΡ
Π‘Π΅ΡΠ³Π΅ΠΉ (Natana)βΠ½Π°ΡΠ΅Π» ΡΠ΅Π·ΠΈΠ½Ρ ΠΌΠΈΡΠ»Π΅Π½ Π½Π° 20 ΠΌΠΎΠΆΠ½ΠΎ Π½Π΅Ρ ΠΏΡΠΈΡΠΏΠΎΡΠΎΠ±ΠΈΡΡ Π½ΠΎ ΡΠ°ΡΠΊΠΎ
ΠΡΡΠ΅ΡΠ»Π°Π² (Lamya)βΠ‘Π΅ΡΠ³Π΅ΠΉ, ΡΠ΅ΠΉΡΠ°Ρ Π½Π° 20, ΡΠ°ΠΌΠΎΠ²Π°ΡΡ.
Π‘Π΅ΡΠ³Π΅ΠΉ (Natana)βΠ‘Π»Π°Π²Π° ΠΈΠ·Π²ΠΈΠ½ΠΈ Π΅ΡΠ΅ Π²ΠΎΠΏΡΠΎΡ ΠΌΠΈΡΠ»Π΅Π½ 16 r20 ΠΌΠΎΠΆΠ½ΠΎ ΠΏΠ΅ΡΠ΅Π΄Π΅Π»Π°ΡΡ Π½Π° ΡΠ°ΡΠΊΠΎ ΠΈΠ»ΠΈ Π½Π΅Ρ
ΠΡΡΠ΅ΡΠ»Π°Π² (Lamya)βΠΠΎΡΠ΅ΠΌΡ ΠΆΠ΅ Π½Π΅Ρ. ΠΠ΅ΡΠ΅Π΄Π΅Π»Π°ΡΡ-ΡΠΎ Π²ΠΎΠΎΠ±ΡΠ΅ ΠΌΠΎΠΆΠ½ΠΎ ΡΡΠΎ ΡΠ³ΠΎΠ΄Π½ΠΎ, Π±ΡΠ»ΠΈ Π±Ρ ΠΈΠ½ΡΡΡΡΠΌΠ΅Π½ΡΡ. )
Π‘Π΅ΡΠ³Π΅ΠΉ (Natana)β

ΠΠΈΠΊΡΠΎΡ (Ludovic)βΠ Π΅Π±ΡΡΠ°! Π‘ΠΊΠ°ΠΆΠΈΡΠ΅ — Π΅ΡΠ»ΠΈ Π½Π° Π΄ΠΈΡΠΊ Π³Π°Π·ΠΎΠ½Π° ΠΏΠΎΡΡΠ°Π²ΠΈΡΡ ΠΏΡΠΎΡΡΠ°Π²ΠΊΡ Ρ ΡΠ°Π·Π±ΠΎΠ»ΡΠΎΠ²ΠΊΠΎΠΉ 5Ρ 139, 7 (ΠΠΈΠ²Π°, Π£ΠΠ) Π²ΠΎΠΎΠ±ΡΠ΅ Π²ΡΡΠ°Π½Π΅Ρ ΡΠ°Π·ΠΎΠ²ΡΠΊΠΎΠ΅ ΠΊΠΎΠ»Π΅ΡΠΎ, Π² Π΄ΠΈΡΠΊ Π³Π°Π·ΠΎΠ½Π° Π½Π΅ ΡΠΏΡΠ΅ΡΡΡ? Π ΠΊΠ°ΠΊΠ°Ρ ΡΠ°Π·Π±ΠΎΠ»ΡΠΎΠ²ΠΊΠ° Ρ Π³Π°Π·ΠΎΠ½Π°?
Tags: ΠΠ°ΠΊΠΎΠ΅ Π΄Π°Π²Π»Π΅Π½ΠΈΠ΅ Π΄ΠΎΠ»ΠΆΠ½ΠΎ Π±ΡΡΡ Π² ΡΠΈΠ½Π°Ρ Π³ΡΡΠ·ΠΎΠ²ΠΎΠ³ΠΎ Π°Π²ΡΠΎΠΌΠΎΠ±ΠΈΠ»Ρ Π³Π°Π· 53
ΠΠ°ΡΠ°Π΅ΠΌ ΠΊΠΎΠ»Π΅ΡΠΎ ΠΎΡ Π³Π°Π· 53 ΠΊΠΎΠΌΠΏΡΠ΅ΡΠΎΡΠΎΠΌ Π£ΡΠ°Π³Π°Π½ ΠΠΎΠ΄ΠΏΠΈΡΡΠ²Π°ΠΉΡΠ΅ΡΡ Π½Π° ΠΊΠ°Π½Π°Π»
ΠΠ°ΠΊΠΎΠ΅ Π΄Π°Π²Π»Π΅Π½ΠΈΠ΅ Π² ΡΠΈΠ½Π°Ρ Π΄ΠΎΠ»ΠΆΠ½ΠΎ Π±ΡΡΡ Π½Π° Π³Π°Π· 53? Π½Π° ΠΏΠ΅ΡΠ΅Π΄Π½ΠΈΡ ΠΈ Π½Π° Π·Π°Π΄Π½ΠΈΡ | ΠΠ²ΡΠΎΡ ΡΠΎΠΏΠΈΠΊΠ°: ΠΠ΅ΠΎΡΠ³ΠΈΠΉ
ΠΠ°ΠΊΡΠΈΠΌβhttp://gaz5312.ru/texnicheskie-xarakteristiki-gaz-53-12
ΠΠ΄ΡΠ°ΡΠ΄β.. Π° ΡΠ°ΠΌ Π½Π° ΠΊΠΎΠ»ΡΡΠ°Ρ ΠΈ Π΄ΠΎΠ»ΠΆΠ½ΠΎ Π±ΡΡΡ Π½Π°ΠΏΠΈΡΠ°Π½ΠΎ.
ΠΠ³ΠΎΡβΠΏΠ΅ΡΠ΅Π΄Π½ΠΈe -4,0.Π·Π°Π΄Π½ΠΈe -6,3.
ΠΠ»Π΅ΠΊΡΠ°Π½Π΄ΡΠ°β5-6 Π°ΡΠΌ. Π°ΡΠΌ
4 Π±ΡΠ΄Π΅Ρ ΠΌΠ°Π»ΠΎ.
Π‘ΡΠ°Π½ΠΈΡΠ»Π°Π²βΠ·Π°Π²ΠΈΡΠΈΡ ΠΎΡ ΡΠ΅Π·ΠΈΠ½Ρ
uvlechenie.info
Π’Π΅Ρ Π½ΠΈΡΠ΅ΡΠΊΠ°Ρ Ρ Π°ΡΠ°ΠΊΡΠ΅ΡΠΈΡΡΠΈΠΊΠ° Π°Π²ΡΠΎΠΌΠΎΠ±ΠΈΠ»Π΅ΠΉ ΠΠΠ-66, ΠΠΠ-53. ΠΠ°Π· 53 ΠΊΠ°ΠΊΠΎΠ΅ Π΄Π°Π²Π»Π΅Π½ΠΈΠ΅ Π² ΡΠΈΠ½Π°Ρ . ΠΠ°Π· 53 ΠΊΠ°ΠΊΠΎΠ΅ Π΄Π°Π²Π»Π΅Π½ΠΈΠ΅ Π² ΡΠΈΠ½Π°Ρ
Π’Π΅Ρ Π½ΠΈΡΠ΅ΡΠΊΠ°Ρ Ρ Π°ΡΠ°ΠΊΡΠ΅ΡΠΈΡΡΠΈΠΊΠ° Π°Π²ΡΠΎΠΌΠΎΠ±ΠΈΠ»Π΅ΠΉ ΠΠΠ-66, ΠΠΠ-53. ΠΠ°Π· 53 ΠΊΠ°ΠΊΠΎΠ΅ Π΄Π°Π²Π»Π΅Π½ΠΈΠ΅ Π² ΡΠΈΠ½Π°Ρ
Π’Π΅Ρ Π½ΠΈΡΠ΅ΡΠΊΠ°Ρ Ρ Π°ΡΠ°ΠΊΡΠ΅ΡΠΈΡΡΠΈΠΊΠ° Π°Π²ΡΠΎΠΌΠΎΠ±ΠΈΠ»Π΅ΠΉ ΠΠΠ-66, ΠΠΠ-53
Π‘ΡΡΠ°Π½ΠΈΡΠ° 1 ΠΈΠ· 4
ΠΠ²ΡΠΎΠΌΠΎΠ±ΠΈΠ»Ρ ΠΠ3-66 Β β Π΄Π²ΡΡ ΠΎΡΠ½ΡΠΉ Π³ΡΡΠ·ΠΎΠ²ΠΎΠΉ Π°Π²ΡΠΎΠΌΠΎΠ±ΠΈΠ»Ρ, Π³ΡΡΠ·ΠΎΠΏΠΎΠ΄ΡΠ΅ΠΌΠ½ΠΎΡΡΡΡ 2 Ρ, ΠΏΠΎΠ²ΡΡΠ΅Π½Π½ΠΎΠΉ ΠΏΡΠΎΡ ΠΎΠ΄ΠΈΠΌΠΎΡΡΠΈ Ρ ΠΏΡΠΈΠ²ΠΎΠ΄ΠΎΠΌ Π½Π° ΠΎΠ±Π΅ ΠΎΡΠΈ. ΠΠ½ ΠΏΡΠΈΠ·Π²Π°Π½ Π·Π°ΠΌΠ΅Π½ΠΈΡΡ Π²ΡΠΏΡΡΠΊΠ°ΡΡΠΈΠΉΡΡ Π·Π°Π²ΠΎΠ΄ΠΎΠΌ ΠΎΠ΄Π½ΠΎΡΠΈΠΏΠ½ΡΠΉ Π°Π²ΡΠΎΠΌΠΎΠ±ΠΈΠ»Ρ ΠΠΠ-63.
ΠΠ²ΡΠΎΠΌΠΎΠ±ΠΈΠ»Ρ ΠΠΠ-66 ΠΈΠΌΠ΅Π΅Ρ ΠΌΠΎΠ΄ΠΈΡΠΈΠΊΠ°ΡΠΈΠΈ:
ΠΠΠ-66-01 β Π°Π²ΡΠΎΠΌΠΎΠ±ΠΈΠ»Ρ Ρ ΡΠΈΡΡΠ΅ΠΌΠΎΠΉ ΡΠ΅Π³ΡΠ»ΠΈΡΠΎΠ²Π°Π½ΠΈΡ Π΄Π°Π²Π»Π΅Π½ΠΈΡ Π²ΠΎΠ·Π΄ΡΡ Π° Π² ΡΠΈΠ½Π°Ρ ;
ΠΠΠ-66-02 β Π°Π²ΡΠΎΠΌΠΎΠ±ΠΈΠ»Ρ Ρ Π»Π΅Π±Π΅Π΄ΠΊΠΎΠΉ ΠΈ ΡΠΈΡΡΠ΅ΠΌΠΎΠΉ ΡΠ΅Π³ΡΠ»ΠΈΡΠΎΠ²Π°Π½ΠΈΡ Π΄Π°Π²Π»Π΅Π½ΠΈΡ Π²ΠΎΠ·Π΄ΡΡ Π° Π² ΡΠΈΠ½Π°Ρ ;
ΠΠΠ-66-04 β Π°Π²ΡΠΎΠΌΠΎΠ±ΠΈΠ»Ρ Ρ ΡΠΈΡΡΠ΅ΠΌΠΎΠΉ ΡΠ΅Π³ΡΠ»ΠΈΡΠΎΠ²Π°Π½ΠΈΡ Π΄Π°Π²Π»Π΅Π½ΠΈΡ Π²ΠΎΠ·Π΄ΡΡ Π° Π² ΡΠΈΠ½Π°Ρ ΠΈ ΡΠΊΡΠ°Π½ΠΈΡΠΎΠ²Π°Π½Π½ΡΠΌ ΡΠ»Π΅ΠΊΡΡΠΎΠΎΠ±ΠΎΡΡΠ΄ΠΎΠ²Π°Π½ΠΈΠ΅ΠΌ;
ΠΠΠ-66-05 β Π°Π²ΡΠΎΠΌΠΎΠ±ΠΈΠ»Ρ Ρ Π»Π΅Π±Π΅Π΄ΠΊΠΎΠΉ ΡΠΈΡΡΠ΅ΠΌΠΎΠΉ ΡΠ΅Π³ΡΠ»ΠΈΡΠΎΠ²Π°Π½ΠΈΡ Π΄Π°Π²Π»Π΅Π½ΠΈΡ Π²ΠΎΠ·Π΄ΡΡ Π° Π² ΡΠΈΠ½Π°Ρ ΠΈ ΡΠΊΡΠ°Π½ΠΈΡΠΎΠ²Π°Π½Π½ΡΠΌ ΡΠ»Π΅ΠΊΡΡΠΎΠΎΠ±ΠΎΡΡΠ΄ΠΎΠ²Π°Π½ΠΈΠ΅ΠΌ.
ΠΡΠΈ ΡΠΎΠ·Π΄Π°Π½ΠΈΠΈ Π°Π²ΡΠΎΠΌΠΎΠ±ΠΈΠ»Ρ ΠΠΠ-66 ΠΎΡΠΎΠ±ΠΎΠ΅ Π²Π½ΠΈΠΌΠ°Π½ΠΈΠ΅ Π±ΡΠ»ΠΎ ΡΠ΄Π΅Π»Π΅Π½ΠΎ ΠΏΠΎΠ»ΡΡΠ΅Π½ΠΈΡ Π²ΡΡΠΎΠΊΠΎΠΉ ΠΏΡΠΎΡ ΠΎΠ΄ΠΈΠΌΠΎΡΡΠΈ ΠΈ ΡΡΡΠΎΠΉΡΠΈΠ²ΠΎΡΡΠΈ ΠΏΡΠΈ Π΄Π²ΠΈΠΆΠ΅Π½ΠΈΠΈ.
Π΄Π»Ρ ΠΏΠΎΠ»ΡΡΠ΅Π½ΠΈΡ ΡΠ°ΡΠΈΠΎΠ½Π°Π»ΡΠ½ΠΎΠ³ΠΎ ΡΠ°ΡΠΏΡΠ΅Π΄Π΅Π»Π΅Π½ΠΈΡ Π½Π°Π³ΡΡΠ·ΠΊΠΈ ΠΏΠΎ ΠΎΡΡΠΌ Π½Π° Π°Π²ΡΠΎΠΌΠΎΠ±ΠΈΠ»Π΅ ΠΠΠ-66 ΠΊΠ°Π±ΠΈΠ½Π° ΡΠ°ΡΠΏΠΎΠ»Π°Π³Π°Π΅ΡΡΡ Π½Π°Π΄ Π΄Π²ΠΈΠ³Π°ΡΠ΅Π»Π΅ΠΌ.
ΠΠ²ΡΠΎΠΌΠΎΠ±ΠΈΠ»Ρ ΠΠΠ -53Π Π³ΡΡΠ·ΠΎΠΏΠΎΠ΄ΡΠ΅ΠΌΠ½ΠΎΡΡΡΡ 4 Ρ. Ρ ΠΏΡΠΈΠ²ΠΎΠ΄ΠΎΠΌ Π½Π° Π·Π°Π΄Π½ΡΡ ΠΎΡΡ ΠΏΡΠ΅Π΄Π½Π°Π·Π½Π°ΡΠ΅Π½ Π΄Π»Ρ ΠΏΠ΅ΡΠ΅Π²ΠΎΠ·ΠΊΠΈ ΡΠ°Π·Π»ΠΈΡΠ½ΡΡ Π³ΡΡΠ·ΠΎΠ² ΠΏΠΎ Π²ΡΠ΅ΠΌ Π²ΠΈΠ΄Π°ΠΌ Π΄ΠΎΡΠΎΠ³. ΠΡΠ½ΠΎΠ²Π½ΡΠ΅ ΡΠ·Π»Ρ Π°Π²ΡΠΎΠΌΠΎΠ±ΠΈΠ»Π΅ΠΉ Π²Π·Π°ΠΈΠΌΠΎΠ·Π°ΠΌΠ΅Π½ΡΠ΅ΠΌΡ.
|
ΠΠ°ΠΈΠΌΠ΅Π½ΠΎΠ²Π°Π½ΠΈΠ΅ |
|
ΠΠΠ-66 |
|||
|
ΠΡΡΠ·ΠΎΠΏΠΎΠ΄ΡΠ΅ΠΌΠ½ΠΎΡΡΡ, ΠΊΠ³ |
4000 |
2000 |
|||
|
ΠΠ°ΠΈΠ±ΠΎΠ»ΡΡΠΈΠΉ Π²Π΅Ρ Π±ΡΠΊΡΠΈΡΡΠ΅ΠΌΠΎΠ³ΠΎ ΠΏΡΠΈΡΠ΅ΠΏΠ° Ρ Π³ΡΡΠ·ΠΎΠΌ, ΠΊΠ³ |
4000 |
2000 |
|||
|
ΠΠ΅Ρ Π°Π²ΡΠΎΠΌΠΎΠ±ΠΈΠ»Ρ Π² ΡΠ½Π°ΡΡΠΆΠ΅Π½Π½ΠΎΠΌ ΡΠΎΡΡΠΎΡΠ½ΠΈΠΈ (Π±Π΅Π· Π΄ΠΎΠΏΠΎΠ»Π½ΠΈΡΠ΅Π»ΡΠ½ΠΎΠ³ΠΎ ΠΎΠ±ΠΎΡΡΠ΄ΠΎΠ²Π°Π½ΠΈΡ), ΠΊΠ³ ΠΠ΅Ρ Π°Π²ΡΠΎΠΌΠΎΠ±ΠΈΠ»Ρ, ΠΎΠ±ΠΎΡΡΠ΄ΠΎΠ²Π°Π½Π½ΠΎΠ³ΠΎ Π»Π΅Π±Π΅Π΄ΠΊΠΎΠΉ, ΡΠΎΡΡΠ°Π²Π»ΡΠ΅Ρ 3640 ΠΊΠ³. |
3250 |
3440* |
|||
|
ΠΠ°Π±Π°ΡΠΈΡΠ½ΡΠ΅ ΡΠ°Π·ΠΌΠ΅ΡΡ Π°Π²ΡΠΎΠΌΠΎΠ±ΠΈΠ»Ρ, ΠΌΠΌ: ΠΠ»ΠΈΠ½Π° ΡΠΈΡΠΈΠ½Π° Π²ΡΡΠΎΡΠ° (ΠΏΠΎ ΠΊΠ°Π±ΠΈΠ½Π΅ Π±Π΅Π· Π½Π°Π³ΡΡΠ·ΠΊΠΈ) Π²ΡΡΠΎΡΠ° (ΠΏΠΎ ΡΠ΅Π½ΡΡ Π±Π΅Π· Π½Π°Π³ΡΡΠ·ΠΊΠΈ) |
Β 6395 2380 2220 β |
Β 5655 2342 2440 2520 |
|||
|
ΠΠ°Π·Π° Π°Π²ΡΠΎΠΌΠΎΠ±ΠΈΠ»Ρ, ΠΌΠΌ |
3700 |
3300 |
|||
|
ΠΠΎΠ»Π΅Ρ ΠΏΠ΅ΡΠ΅Π΄Π½ΠΈΡ ΠΊΠΎΠ»Π΅Ρ (ΠΏΠΎ Π³ΡΡΠ½ΡΡ), ΠΌΠΌ |
1630 |
1800 |
|||
|
ΠΠΎΠ»Π΅Ρ Π·Π°Π΄Π½ΠΈΡ ΠΊΠΎΠ»Π΅Ρ (ΠΏΠΎ Π³ΡΡΠ½ΡΡ), ΠΌΠΌ |
1690 |
1750 |
|||
|
ΠΠΈΠ·ΡΠΈΠ΅ ΡΠΎΡΠΊΠΈ Π°Π²ΡΠΎΠΌΠΎΠ±ΠΈΠ»Ρ (Ρ ΠΏΠΎΠ»Π½ΠΎΠΉ Π½Π°Π³ΡΡΠ·ΠΊΠΎΠΉ), ΠΌΠΌ: ΠΊΠ°ΡΡΠ΅ΡΡ Π²Π΅Π΄ΡΡΠΈΡ ΠΌΠΎΡΡΠΎΠ² ΠΠ΅ΡΠ΅Π΄Π½ΡΡ ΠΎΡΡ |
Β 265 347 |
Β 310 β Β |
|||
|
Π Π°Π΄ΠΈΡΡ ΠΏΠΎΠ²ΠΎΡΠΎΡΠ° ΠΏΠΎ ΠΊΠΎΠ»Π΅Π΅ Π½Π°ΡΡΠΆΠ½ΠΎΠ³ΠΎ ΠΏΠ΅ΡΠ΅Π΄Π½Π΅Π³ΠΎ ΠΊΠΎΠ»Π΅ΡΠ°, ΠΌ. |
8 |
9,5 |
|||
|
ΠΠ°ΠΈΠ±ΠΎΠ»ΡΡΠ°Ρ ΡΠΊΠΎΡΠΎΡΡΡ Π°Π²ΡΠΎΠΌΠΎΠ±ΠΈΠ»Ρ Ρ ΠΏΠΎΠ»Π½ΠΎΠΉ Π½Π°Π³ΡΡΠ·ΠΊΠΎΠΉ Π±Π΅Π· ΠΏΡΠΈΡΠ΅ΠΏΠ° (Π½Π° Π³ΠΎΡΠΈΠ·ΠΎΠ½ΡΠ°Π»ΡΠ½ΠΎΠΌ ΡΡΠ°ΡΡΠΊΠ΅ Π΄ΠΎΡΠΎΠ³ΠΈ Ρ ΡΡΠΎΠ²Π΅ΡΡΠ΅Π½ΡΡΠ²ΠΎΠ²Π°Π½Π½ΡΠΌ ΠΏΠΎΠΊΡΡΡΠΈΠ΅ΠΌ), ΠΊΠΌ/Ρ |
80-86 |
90-95 Β |
|||
|
ΠΠΎΠ½ΡΡΠΎΠ»ΡΠ½ΡΠΉ ΡΠ°ΡΡ ΠΎΠ΄ ΡΠΎΠΏΠ»ΠΈΠ²Π° ΠΏΡΠΈ Π·Π°ΠΌΠ΅ΡΠ΅ Π² Π»Π΅ΡΠ½Π΅Π΅ Π²ΡΠ΅ΠΌΡ Π΄Π»Ρ ΠΎΠ±ΠΊΠ°ΡΠ°Π½Π½ΠΎΠ³ΠΎ Π°Π²ΡΠΎΠΌΠΎΠ±ΠΈΠ»Ρ, Π΄Π²ΠΈΠΆΡΡΠ΅Π³ΠΎΡΡ Ρ ΠΏΠΎΠ»Π½ΠΎΠΉ Π½Π°Π³ΡΡΠ·ΠΊΠΎΠΉ Π½Π° ΡΠ΅ΡΠ²Π΅ΡΡΠΎΠΉ ΠΏΠ΅ΡΠ΅Π΄Π°ΡΠ΅ Ρ ΠΏΠΎΡΡΠΎΡΠ½Π½ΠΎΠΉ ΡΠΊΠΎΡΠΎΡΡΡΡ 30β40 ΠΊΠΌ/Ρ ΠΏΠΎ ΡΡΡ ΠΎΠΉ ΡΠΎΠ²Π½ΠΎΠΉ Π΄ΠΎΡΠΎΠ³Π΅ Ρ ΡΡΠΎΠ²Π΅ΡΡΠ΅Π½ΡΡΠ²ΠΎΠ²Π°Π½Π½ΡΠΌ ΠΏΠΎΠΊΡΡΡΠΈΠ΅ΠΌ ΠΈ ΠΊΠΎΡΠΎΡΠΊΠΈΠΌΠΈ ΠΏΠΎΠ΄ΡΠ΅ΠΌΠ°ΠΌΠΈ, Π½Π΅ ΠΏΡΠ΅Π²ΡΡΠ°ΡΡΠΈΠΌΠΈ 1,5% (1Λ), Π»/100 ΠΊΠΌ |
24 |
24 |
|||
|
ΠΠ²ΠΈΠ³Π°ΡΠ΅Π»Ρ |
|||||
|
Π§ΠΈΡΠ»ΠΎ ΡΠΈΠ»ΠΈΠ½Π΄ΡΠΎΠ² ΠΈ ΠΈΡ ΡΠ°ΡΠΏΠΎΠ»ΠΎΠΆΠ΅Π½ΠΈΠ΅ |
8, V-ΠΎΠ±ΡΠ°Π·Π½ΠΎΠ΅ |
||||
|
Π΄ΠΈΠ°ΠΌΠ΅ΡΡ ΡΠΈΠ»ΠΈΠ½Π΄ΡΠ°, ΠΌΠΌ |
92 |
||||
|
Π₯ΠΎΠ΄ ΠΏΠΎΡΡΠ½Ρ, ΠΌΠΌ |
80 |
||||
|
Π Π°Π±ΠΎΡΠΈΠΉ ΠΎΠ±ΡΠ΅ΠΌ ΡΠΈΠ»ΠΈΠ½Π΄ΡΠΎΠ², Π» |
4,25 |
||||
|
Π‘ΡΠ΅ΠΏΠ΅Π½Ρ ΡΠΆΠ°ΡΠΈΡ (ΡΡΠ΅Π΄Π½Π΅Π΅ Π·Π½Π°ΡΠ΅Π½ΠΈΠ΅) |
6,7 |
||||
|
ΠΠ°ΠΊΡΠΈΠΌΠ°Π»ΡΠ½Π°Ρ ΠΌΠΎΡΠ½ΠΎΡΡΡ (ΠΎΠ³ΡΠ°Π½ΠΈΡΠ΅Π½Π° ΡΠ΅Π³ΡΠ»ΡΡΠΎΡΠΎΠΌ) ΠΏΡΠΈ Π200 ΠΎΠ±/ΠΌΠΈΠ½, Π».Ρ |
115 |
||||
|
ΠΠ°ΠΊΡΠΈΠΌΠ°Π»ΡΠ½ΡΠΉ ΠΊΡΡΡΡΡΠΈΠΉ ΠΌΠΎΠΌΠ΅Π½Ρ ΠΏΡΠΈ 2000 β 2500 ΠΎΠ±/ΠΌΠΈΠ½, ΠΊΠΠΌ |
29 |
||||
|
ΠΠΎΡΡΠ΄ΠΎΠΊ ΡΠ°Π±ΠΎΡΡ ΡΠΈΠ»ΠΈΠ½Π΄ΡΠΎΠ² |
1-5-4-2-6-3-7-8 |
||||
autoruk.ru
Π’Π΅Ρ Π½ΠΈΡΠ΅ΡΠΊΠΈΠ΅ Ρ Π°ΡΠ°ΠΊΡΠ΅ΡΠΈΡΡΠΈΠΊΠΈ ΠΠΠ 53-12
ΠΠ±ΡΠΈΠ΅ Π΄Π°Π½Π½ΡΠ΅
Π’ΠΈΠΏ Π°Π²ΡΠΎΠΌΠΎΠ±ΠΈΠ»Ρ — Π΄Π²ΡΡ ΠΎΡΠ½ΡΠΉ Π³ΡΡΠ·ΠΎΠ²ΠΎΠΉ Π°Π²ΡΠΎΠΌΠΎΠ±ΠΈΠ»Ρ Ρ ΠΏΡΠΈΠ²ΠΎΠ΄ΠΎΠΌ Π½Π° Π·Π°Π΄Π½ΡΡ ΠΎΡΡ.
ΠΡΡΠ·ΠΎΠΏΠΎΠ΄ΡΠ΅ΠΌΠ½ΠΎΡΡΡ, ΠΊΠ³ — 4500.
ΠΠ°ΠΈΠ±ΠΎΠ»ΡΡΠ°Ρ ΠΏΠΎΠ»Π½Π°Ρ ΠΌΠ°ΡΡΠ° ΠΏΡΠΈΡΠ΅ΠΏΠ°*, ΠΊΠ³ — 3500.
ΠΠΎ
carwheelblog.ru
Π’ΠΎΡΠΌΠΎΠ·Π½Π°Ρ ΡΠΈΡΡΠ΅ΠΌΠ° Π°Π²ΡΠΎΠΌΠΎΠ±ΠΈΠ»Π΅ΠΉ ΠΠΠ-3307, ΠΠΠ-66
______________________________________________________________________________
Π’ΠΎΡΠΌΠΎΠ·Π½Π°Ρ ΡΠΈΡΡΠ΅ΠΌΠ° Π°Π²ΡΠΎΠΌΠΎΠ±ΠΈΠ»Π΅ΠΉ ΠΠΠ-3307, ΠΠΠ-66
Β ΠΠ²ΡΠΎΠΌΠΎΠ±ΠΈΠ»Ρ ΠΠΠ-3307, ΠΠΠ-66 ΠΎΠ±ΠΎΡΡΠ΄ΠΎΠ²Π°Π½ ΡΡΠ΅ΠΌΡ ΡΠΎΡΠΌΠΎΠ·Π½ΡΠΌΠΈ ΡΠΈΡΡΠ΅ΠΌΠ°ΠΌΠΈ: ΡΠ°Π±ΠΎΡΠ΅ΠΉ, Π΄Π΅ΠΉΡΡΠ²ΡΡΡΠ΅ΠΉ Π½Π° Π²ΡΠ΅ ΠΊΠΎΠ»Π΅ΡΠ° Π°Π²ΡΠΎΠΌΠΎΠ±ΠΈΠ»Ρ ΠΈ Π·Π°ΠΏΠ°ΡΠ½ΠΎΠΉ, ΡΡΠ½ΠΊΡΠΈΡ ΠΊΠΎΡΠΎΡΠΎΠΉ Π²ΡΠΏΠΎΠ»Π½ΡΠ΅Ρ ΠΎΠ΄ΠΈΠ½ ΠΈΠ· ΠΊΠΎΠ½ΡΡΡΠΎΠ² ΡΠ°Π±ΠΎΡΠ΅ΠΉ ΡΠΎΡΠΌΠΎΠ·Π½ΠΎΠΉ ΡΠΈΡΡΠ΅ΠΌΡ, Π° ΡΠ°ΠΊΠΆΠ΅ ΡΡΠΎΡΠ½ΠΎΡΠ½ΠΎΠΉ, Π΄Π΅ΠΉΡΡΠ²ΡΡΡΠ΅ΠΉ Π½Π° ΡΠΎΡΠΌΠΎΠ·Π½ΡΠ΅ ΠΌΠ΅Ρ Π°Π½ΠΈΠ·ΠΌΡ Π·Π°Π΄Π½ΠΈΡ ΠΊΠΎΠ»Π΅Ρ.
Π Π°Π±ΠΎΡΠ°Ρ ΡΠΎΡΠΌΠΎΠ·Π½Π°Ρ ΡΠΈΡΡΠ΅ΠΌΠ° Π°Π²ΡΠΎΠΌΠΎΠ±ΠΈΠ»Ρ ΠΠΠ-3307, ΠΠΠ-66
ΠΠ° Π°Π²ΡΠΎΠΌΠΎΠ±ΠΈΠ»Π΅ ΠΠΠ-3307, ΠΠΠ-66 ΡΡΡΠ°Π½ΠΎΠ²Π»Π΅Π½ ΡΠΎΡΠΌΠΎΠ·Π½ΠΎΠΉ ΠΏΡΠΈΠ²ΠΎΠ΄ Ρ ΡΠΈΡΡΠ΅ΠΌΠΎΠΉ ΡΠΈΠ³Π½Π°Π»ΠΈΠ·Π°ΡΠΈΠΈ Π½Π΅ΠΈΡΠΏΡΠ°Π²Π½ΠΎΡΡΠ΅ΠΉ, Ρ ΡΠ°Π·Π΄Π΅Π»ΡΠ½ΡΠΌ ΡΠΎΡΠΌΠΎΠΆΠ΅Π½ΠΈΠ΅ΠΌ ΠΎΡΠ΅ΠΉ (ΡΠΈΡ. 1) ΠΈ ΠΈΠΌΠ΅ΡΡΠΈΠΉ Π² ΠΊΠ°ΠΆΠ΄ΠΎΠΌ ΠΊΠΎΠ½ΡΡΡΠ΅ Π³ΠΈΠ΄ΡΠΎΠ²Π°ΠΊΡΡΠΌΠ½ΡΠΉ ΡΡΠΈΠ»ΠΈΡΠ΅Π»Ρ ΠΈ Π²Π°ΠΊΡΡΠΌΠ½ΡΠΉ Π±Π°Π»Π»ΠΎΠ½ Ρ Π·Π°ΠΏΠΎΡΠ½ΡΠΌ ΠΊΠ»Π°ΠΏΠ°Π½ΠΎΠΌ.

Π ΠΈΡ. 1. Π‘Ρ Π΅ΠΌΠ° ΠΏΡΠΈΠ²ΠΎΠ΄Π° ΡΠΎΡΠΌΠΎΠ·Π½ΠΎΠΉ ΡΠΈΡΡΠ΅ΠΌΡ ΠΠΠ-3307, ΠΠΠ-66
IβΡΠ°Π·ΡΠ΅ΠΆΠ΅Π½ΠΈΠ΅; IIβΠ²ΠΎΠ·Π΄ΡΡ ; IIIβΡΠΎΡΠΌΠΎΠ·Π½Π°Ρ ΠΆΠΈΠ΄ΠΊΠΎΡΡΡ; 1βΠ²ΠΏΡΡΠΊΠ½Π°Ρ ΡΡΡΠ±Π° Π΄Π²ΠΈΠ³Π°ΡΠ΅Π»Ρ; 2βΠ·Π°ΠΏΠΎΡΠ½ΡΠΉ ΠΊΠ»Π°ΠΏΠ°Π½; 3βΠ²Π°ΠΊΡΡΠΌΠ½ΡΠΉ Π±Π°Π»Π»ΠΎΠ½ ΠΏΠ΅ΡΠ΅Π΄Π½Π΅Π³ΠΎ ΠΊΠΎΠ½ΡΡΡΠ°; 4βΡΠΈΠ³Π½Π°Π»ΠΈΠ·Π°ΡΠΎΡΡ; 5βΠ³ΠΈΠ΄ΡΠΎΠ²Π°ΠΊΡΡΠΌΠ½ΡΠΉ ΡΡΠΈΠ»ΠΈΡΠ΅Π»Ρ ΠΏΠ΅ΡΠ΅Π΄Π½Π΅Π³ΠΎ ΠΊΠΎΠ½ΡΡΡΠ°; 6βΠ²Π°ΠΊΡΡΠΌΠ½ΡΠΉ Π±Π°Π»Π»ΠΎΠ½ Π·Π°Π΄Π½Π΅Π³ΠΎ ΠΊΠΎΠ½ΡΡΡΠ°; 7βΡΠΎΡΠΌΠΎΠ·Π½ΠΎΠΉ ΠΌΠ΅Ρ Π°Π½ΠΈΠ·ΠΌ Π·Π°Π΄Π½Π΅Π³ΠΎ ΠΊΠΎΠ»Π΅ΡΠ°; 8βΠΊΠ°ΡΡΠ΅Ρ Π·Π°Π΄Π½Π΅Π³ΠΎ ΠΌΠΎΡΡΠ°; 9βΡΠ΅Π³ΡΠ»ΡΡΠΎΡ Π΄Π°Π²Π»Π΅Π½ΠΈΡ; 10βΠ³ΠΈΠ΄ΡΠΎΠ²Π°ΠΊΡΡΠΌΠ½ΡΠΉ ΡΡΠΈΠ»ΠΈΡΠ΅Π»Ρ Π·Π°Π΄Π½Π΅Π³ΠΎ ΠΊΠΎΠ½ΡΡΠ° ; 11βΠ²ΠΎΠ·Π΄ΡΡΠ½ΡΠΉ ΡΠΈΠ»ΡΡΡ; 12βΠ΄Π°ΡΡΠΈΠΊ ΡΠΈΠ³Π½Π°Π»ΠΈΠ·Π°ΡΠΎΡΠ° Π°Π²Π°ΡΠΈΠΉΠ½ΠΎΠ³ΠΎ ΠΏΠ°Π΄Π΅Π½ΠΈΡ ΡΡΠΎΠ²Π½Ρ ΡΠΎΡΠΌΠΎΠ·Π½ΠΎΠΉ ΠΆΠΈΠ΄ΠΊΠΎΡΡΠΈ; 13βΠ½Π°ΠΏΠΎΠ»Π½ΠΈΡΠ΅Π»ΡΠ½ΡΠΉ Π±Π°ΡΠΎΠΊ; 14βΠ³Π»Π°Π²Π½ΡΠΉ ΡΠΈΠ»ΠΈΠ½Π΄Ρ; 15βΡΠΎΡΠΌΠΎΠ·Π½ΠΎΠΉ ΠΌΠ΅Ρ Π°Π½ΠΈΠ·ΠΌ ΠΏΠ΅ΡΠ΅Π΄Π½Π΅Π³ΠΎ ΠΊΠΎΠ»Π΅ΡΠ°
ΠΠ°ΠΊΡΡΠΌΠ½ΡΠ΅ Π±Π°Π»Π»ΠΎΠ½Ρ ΠΎΠ±Π΅ΡΠΏΠ΅ΡΠΈΠ²Π°ΡΡ Π½Π΅Π·Π°Π²ΠΈΡΠΈΠΌΠΎΠ΅ ΠΏΠΈΡΠ°Π½ΠΈΠ΅ ΠΊΠ°ΠΆΠ΄ΠΎΠ³ΠΎ ΠΊΠΎΠ½ΡΡΡΠ°. ΠΠΎΠ½ΡΡΠΎΠ»Ρ Π·Π° Π²Π΅Π»ΠΈΡΠΈΠ½ΠΎΠΉ Π²Π°ΠΊΡΡΠΌΠ° ΠΎΡΡΡΠ΅ΡΡΠ²Π»ΡΠ΅ΡΡΡ Π²Π°ΠΊΡΡΠΌΠ½ΡΠΌΠΈ Π΄Π°ΡΡΠΈΠΊΠ°ΠΌΠΈ Ρ ΡΠΈΠ³Π½Π°Π»ΠΈΠ·Π°ΡΠΎΡΠ°ΠΌΠΈ (Π½Π° ΡΠΈΡΠΊΠ΅ ΠΏΡΠΈΠ±ΠΎΡΠΎΠ²) ΠΊΡΠ°ΡΠ½ΠΎΠ³ΠΎ ΡΠ²Π΅ΡΠ° Π΄Π»Ρ ΠΊΠ°ΠΆΠ΄ΠΎΠ³ΠΎ ΠΊΠΎΠ½ΡΡΡΠ°. ΠΠ°Π³ΠΎΡΠ°Π½ΠΈΠ΅ ΠΎΠ΄Π½ΠΎΠΉ ΠΈΠ· Π»Π°ΠΌΠΏ ΡΠΈΠ³Π½Π°Π»ΠΈΠ·Π°ΡΠΎΡΠΎΠ² ΡΠ²ΠΈΠ΄Π΅ΡΠ΅Π»ΡΡΡΠ²ΡΠ΅Ρ ΠΎ Π½Π΅Π΄ΠΎΡΡΠ°ΡΠΎΡΠ½ΠΎΠΉ Π²Π΅Π»ΠΈΡΠΈΠ½Π΅ Π²Π°ΠΊΡΡΠΌΠ° Π² ΡΠΎΠΎΡΠ²Π΅ΡΡΡΠ²ΡΡΡΠ΅ΠΌ ΠΊΠΎΠ½ΡΡΡΠ΅.
Π Π³ΠΈΠ΄ΡΠΎΠΏΡΠΈΠ²ΠΎΠ΄Π΅ ΡΠΎΡΠΌΠΎΠ·Π½ΡΡ ΠΌΠ΅Ρ Π°Π½ΠΈΠ·ΠΌΠΎΠ² Π·Π°Π΄Π½ΠΈΡ ΠΊΠΎΠ»Π΅Ρ ΠΠΠ-3307, ΠΠΠ-66 ΡΡΡΠ°Π½ΠΎΠ²Π»Π΅Π½ ΡΠ΅Π³ΡΠ»ΡΡΠΎΡ Π΄Π°Π²Π»Π΅Π½ΠΈΡ ΡΠΎΡΠΌΠΎΠ·Π½ΡΡ ΡΠΈΠ». ΠΠ³ΠΎ ΡΡΠ½ΠΊΡΠΈΠΈ Π² ΡΠ»ΡΡΠ°Π΅ Π²ΡΡ ΠΎΠ΄Π° ΠΈΠ· ΡΡΡΠΎΡ Π»ΡΠ±ΠΎΠ³ΠΎ ΠΈΠ· Π΄Π²ΡΡ ΠΊΠΎΠ½ΡΡΡΠΎΠ² Π²ΡΠΏΠΎΠ»Π½ΡΠ΅Ρ ΠΎΡΡΠ°Π²ΡΠΈΠΉΡΡ ΠΈΡΠΏΡΠ°Π²Π½ΡΠΌ ΠΊΠΎΠ½ΡΡΡ (ΠΏΠ΅ΡΠ΅Π΄Π½Π΅Π³ΠΎ ΠΈΠ»ΠΈ Π·Π°Π΄Π½Π΅Π³ΠΎ ΠΌΠΎΡΡΠ°).
ΠΡΠΈ ΡΡΠΎΠΌ Π½Π°Π±Π»ΡΠ΄Π°Π΅ΡΡΡ ΡΠ²Π΅Π»ΠΈΡΠ΅Π½ΠΈΠ΅ Ρ ΠΎΠ΄Π° ΠΏΠ΅Π΄Π°Π»ΠΈ Π½Π° 90β115 ΠΌΠΌ. Π’ΠΎΡΠΌΠΎΠΆΠ΅Π½ΠΈΠ΅ Π² ΡΡΠΎΠΌ ΡΠ»ΡΡΠ°Π΅ ΠΌΠΎΠΆΠ΅Ρ Π½Π°ΡΡΡΠΏΠ°ΡΡ ΠΏΡΠΈ Π·Π°Π·ΠΎΡΠ΅ ΠΌΠ΅ΠΆΠ΄Ρ ΠΏΠ΅Π΄Π°Π»ΡΡ ΠΈ ΠΏΠΎΠ»ΠΎΠΌ ΠΊΠ°Π±ΠΈΠ½Ρ-15 ΠΌΠΌ.
ΠΠ΅ΡΠ°Π»ΠΈ ΡΠΎΡΠΌΠΎΠ·Π½ΠΎΠ³ΠΎ ΠΏΡΠΈΠ²ΠΎΠ΄Π° ΠΠΠ-3307, ΠΠΠ-66
ΠΠ»Π°Π²Π½ΡΠΉ ΡΠΎΡΠΌΠΎΠ·Π½ΠΎΠΉ ΡΠΈΠ»ΠΈΠ½Π΄Ρ ΠΠΠ-3307, ΠΠΠ-66 (ΡΠΈΡ. 2) ΡΠΎΠ·Π΄Π°Π΅Ρ Π΄Π°Π²Π»Π΅Π½ΠΈΠ΅ Π² Π΄Π²ΡΡ Π½Π΅Π·Π°Π²ΠΈΡΠΈΠΌΡΡ Π³ΠΈΠ΄ΡΠ°Π²Π»ΠΈΡΠ΅ΡΠΊΠΈΡ ΠΊΠΎΠ½ΡΡΡΠ°Ρ ΡΠΎΡΠΌΠΎΠ·Π½ΠΎΠ³ΠΎ ΠΏΡΠΈΠ²ΠΎΠ΄Π° ΠΏΠΎΡΡΠ½ΡΠΌΠΈ 10 ΠΈ 18. ΠΠ΅ΡΠ²ΠΈΡΠ½Π°Ρ ΠΏΠΎΠ»ΠΎΡΡΡ I ΠΎΠ±Π΅ΡΠΏΠ΅ΡΠΈΠ²Π°Π΅Ρ ΡΠ°Π±ΠΎΡΡ ΠΊΠΎΠ½ΡΡΡΠ° Π·Π°Π΄Π½ΠΈΡ ΡΠΎΡΠΌΠΎΠ·ΠΎΠ², Π° Π²ΡΠΎΡΠΈΡΠ½Π°Ρ ΠΏΠΎΠ»ΠΎΡΡΡ II β ΠΏΠ΅ΡΠ΅Π΄Π½ΠΈΡ .
ΠΠ° ΠΏΠΎΡΡΠ½ΡΡ Π³Π»Π°Π²Π½ΠΎΠ³ΠΎ ΡΠΎΡΠΌΠΎΠ·Π½ΠΎΠ³ΠΎ ΡΠΈΠ»ΠΈΠ½Π΄ΡΠ° ΠΠΠ-3307, ΠΠΠ-66 ΡΡΡΠ°Π½ΠΎΠ²Π»Π΅Π½Ρ ΠΏΠ»Π°Π²Π°ΡΡΠΈΠ΅ Π³ΠΎΠ»ΠΎΠ²ΠΊΠΈ 14, Π²ΡΠΏΠΎΠ»Π½ΡΡΡΠΈΠ΅ ΡΠΎΠ»Ρ ΠΏΠ΅ΡΠ΅ΠΏΡΡΠΊΠ½ΠΎΠ³ΠΎ ΠΊΠ»Π°ΠΏΠ°Π½Π°. Π ΠΈΡΡ ΠΎΠ΄Π½ΠΎΠΌ (ΡΠ°ΡΡΠΎΡΠΌΠΎΠΆΠ΅Π½Π½ΠΎΠΌ) ΠΏΠΎΠ»ΠΎΠΆΠ΅Π½ΠΈΠΈ ΠΏΠΎΠ΄ Π΄Π΅ΠΉΡΡΠ²ΠΈΠ΅ΠΌ Π²ΠΎΠ·Π²ΡΠ°ΡΠ½ΡΡ ΠΏΡΡΠΆΠΈΠ½ 16 ΡΡΡΠ°Π½Π°Π²Π»ΠΈΠ²Π°Π΅ΡΡΡ Π·Π°Π·ΠΎΡ ΠΌΠ΅ΠΆΠ΄Ρ Π³ΠΎΠ»ΠΎΠ²ΠΊΠΎΠΉ ΠΈ ΠΏΠΎΡΡΠ½Π΅ΠΌ: ΡΠ°Π±ΠΎΡΠΈΠ΅ ΠΏΠΎΠ»ΠΎΡΡΠΈ ΠΏΠ΅ΡΠ΅Π΄Π½Π΅Π³ΠΎ ΠΈ Π·Π°Π΄Π½Π΅Π³ΠΎ ΠΊΠΎΠ½ΡΡΡΠΎΠ² ΠΏΡΠΈ ΡΡΠΎΠΌ ΡΠΎΠΎΠ±ΡΠ°ΡΡΡΡ Ρ Π±Π°ΡΠΊΠΎΠΌ 3.

Π ΠΈΡ. 2. ΠΠ»Π°Π²Π½ΡΠΉ ΡΠΈΠ»ΠΈΠ½Π΄Ρ ΡΠΎΡΠΌΠΎΠ·Π° ΠΠΠ-3307, ΠΠΠ-66
IβΠΏΠ΅ΡΠ²ΠΈΡΠ½Π°Ρ ΠΏΠΎΠ»ΠΎΡΡΡ; IIβΠ²ΡΠΎΡΠΈΡΠ½Π°Ρ ΠΏΠΎΠ»ΠΎΡΡΡ; 1βΠ·Π°ΡΠΈΡΠ½ΡΠΉ ΠΊΠΎΠ»ΠΏΠ°ΡΠΎΠΊ; 2βΠ΄Π°ΡΡΠΈΠΊ ΡΠΈΠ³Π½Π°Π»ΠΈΠ·Π°ΡΠΎΡΠ° Π°Π²Π°ΡΠΈΠΉΠ½ΠΎΠ³ΠΎ ΠΏΠ°Π΄Π΅Π½ΠΈΡ ΡΡΠΎΠ²Π½Ρ ΡΠΎΡΠΌΠΎΠ·Π½ΠΎΠΉ ΠΆΠΈΠ΄ΠΊΠΎΡΡΠΈ; 3βΠΏΠΎΠΏΠΎΠ»Π½ΠΈΡΠ΅Π»ΡΠ½ΡΠΉ Π±Π°ΡΠΎΠΊ; 4βΡΠΎΠ΅Π΄ΠΈΠ½ΠΈΡΠ΅Π»ΡΠ½Π°Ρ Π²ΡΡΠ»ΠΊΠ°; 5βΡΡΡΠ±ΠΊΠ°; 6βΡΡΡΡΠ΅Ρ Π±Π°ΡΠΊΠ°; 7 ΠΈ 20βΠΊΠΎΡΠΏΡΡΠ°; 8βΠ·Π°ΡΠΈΡΠ½ΡΠΉ ΠΊΠΎΠ»ΠΏΠ°ΠΊ; 9βΡΠΎΠ»ΠΊΠ°ΡΠ΅Π»Ρ; 10 ΠΈ 18βΠΏΠΎΡΡΠ½ΠΈ; 11βΡΠΏΠΎΡΠ½ΡΠΉ Π±ΠΎΠ»Ρ; 12βΡΠΏΠ»ΠΎΡΠ½ΠΈΡΠ΅Π»ΡΠ½ΠΎΠ΅ ΠΊΠΎΠ»ΡΡΠΎ Π³ΠΎΠ»ΠΎΠ²ΠΊΠΈ; 13βΠΌΠ°Π½ΠΆΠ΅ΡΠ°; 14βΠ³ΠΎΠ»ΠΎΠ²ΠΊΠ° ΠΏΠΎΡΡΠ½Ρ; 15βΡΠΏΠΎΡΠ½ΡΠΉ ΡΡΠ΅ΡΠΆΠ΅Π½Ρ; 16βΠ²ΠΎΠ·Π²ΡΠ°ΡΠ½Π°Ρ ΠΏΡΡΠΆΠΈΠ½Π°; 17βΡΠΏΠΎΡ ΠΏΠ΅ΡΠ²ΠΈΡΠ½ΠΎΠ³ΠΎ ΠΏΠΎΡΡΠ½Ρ; 19βΠΏΡΡΠΆΠΈΠ½Π° Π³ΠΎΠ»ΠΎΠ²ΠΊΠΈ ΠΏΠΎΡΡΠ½Ρ; 21βΡΠΏΠΎΡ Π²ΡΠΎΡΠΈΡΠ½ΠΎΠ³ΠΎ ΠΏΠΎΡΡΠ½Ρ; 22βΠΏΠ»Π°ΡΡΠΈΠ½Π° ΠΊΠ»Π°ΠΏΠ°Π½Π°; 23βΠΊΠ»Π°ΠΏΠ°Π½ ΠΈΠ·Π±ΡΡΠΎΡΠ½ΠΎΠ³ΠΎ Π΄Π°Π²Π»Π΅Π½ΠΈΡ; 24βΡΡΡΡΠ΅Ρ
ΠΡΠΈ Π½Π°ΠΆΠ°ΡΠΈΠΈ Π½Π° ΠΏΠ΅Π΄Π°Π»Ρ ΡΠΎΡΠΌΠΎΠ·Π° ΠΏΠΎΡΡΠ½ΠΈ ΠΏΠ΅ΡΠ΅ΠΌΠ΅ΡΠ°ΡΡΡΡ, Π³ΠΎΠ»ΠΎΠ²ΠΊΠΈ 14 ΠΏΠΎΠ΄ Π΄Π΅ΠΉΡΡΠ²ΠΈΠ΅ΠΌ ΠΏΡΡΠΆΠΈΠ½ 19 ΠΏΡΠΈΠΆΠΈΠΌΠ°ΡΡΡΡ ΠΊ ΡΠΎΡΡΡ ΠΏΠΎΡΡΠ½Π΅ΠΉ, ΡΠ°Π·ΠΎΠ±ΡΠ°Ρ ΡΠ°Π±ΠΎΡΠΈΠ΅ ΠΏΠΎΠ»ΠΎΡΡΠΈ Ρ Π±Π°ΡΠΊΠΎΠΌ, ΠΈ Π² ΠΏΡΠΈΠ²ΠΎΠ΄Π΅ ΡΠΎΠ·Π΄Π°Π΅ΡΡΡ Π΄Π°Π²Π»Π΅Π½ΠΈΠ΅.
Π£ΠΏΠ»ΠΎΡΠ½Π΅Π½ΠΈΠ΅ ΠΎΠ±Π΅ΡΠΏΠ΅ΡΠΈΠ²Π°Π΅ΡΡΡ Π·Π° ΡΡΠ΅Ρ ΡΠ΅Π·ΠΈΠ½ΠΎΠ²ΡΡ ΠΊΠΎΠ»Π΅Ρ 12, ΡΡΡΠ°Π½ΠΎΠ²Π»Π΅Π½Π½ΡΡ Π² Π³ΠΎΠ»ΠΎΠ²ΠΊΠ°Ρ ΠΏΠΎΡΡΠ½Π΅ΠΉ. ΠΠ»Π°ΠΏΠ°Π½Ρ 23 ΠΏΠΎΠ΄Π΄Π΅ΡΠΆΠΈΠ²Π°ΡΡ Π² ΡΠΈΡΡΠ΅ΠΌΠ΅ ΠΈΠ·Π±ΡΡΠΎΡΠ½ΠΎΠ΅ Π΄Π°Π²Π»Π΅Π½ΠΈΠ΅ ΡΠΎΡΠΌΠΎΠ·Π½ΠΎΠΉ ΠΆΠΈΠ΄ΠΊΠΎΡΡΠΈ 40β80 ΠΊΠΠ° (0,4β0,8 ΠΊΠ³Ρ/ΡΠΌ2).
ΠΡΡ ΠΎΠ΄ ΠΈΠ· ΡΡΡΠΎΡ ΠΎΠ΄Π½ΠΎΠ³ΠΎ ΠΈΠ· ΠΊΠΎΠ½ΡΡΡΠΎΠ² ΡΠΎΡΠΌΠΎΠ·Π½ΠΎΠΉ ΡΠΈΡΡΠ΅ΠΌΡ ΠΠΠ-3307, ΠΠΠ-66 ΡΠΎΠΏΡΠΎΠ²ΠΎΠΆΠ΄Π°Π΅ΡΡΡ ΡΠ²Π΅Π»ΠΈΡΠ΅Π½ΠΈΠ΅ΠΌ Ρ ΠΎΠ΄Π° ΠΏΠ΅Π΄Π°Π»ΠΈ ΡΠΎΡΠΌΠΎΠ·Π° Π²ΡΠ»Π΅Π΄ΡΡΠ²ΠΈΠ΅ Ρ ΠΎΠ»ΠΎΡΡΠΎΠ³ΠΎ ΠΏΠ΅ΡΠ΅ΠΌΠ΅ΡΠ΅Π½ΠΈΡ ΠΏΠΎΡΡΠ½Ρ Π½Π΅ΠΈΡΠΏΡΠ°Π²Π½ΠΎΠ³ΠΎ ΠΊΠΎΠ½ΡΡΡΠ°. Π ΠΈΡΠΏΡΠ°Π²Π½ΠΎΠΌ ΠΊΠΎΠ½ΡΡΡΠ΅ ΡΠΎΠ·Π΄Π°Π΅ΡΡΡ Π΄Π°Π²Π»Π΅Π½ΠΈΠ΅ ΡΠΎΡΠΌΠΎΠ·Π½ΠΎΠΉ ΠΆΠΈΠ΄ΠΊΠΎΡΡΠΈ, Π½Π΅ΠΎΠ±Ρ ΠΎΠ΄ΠΈΠΌΠΎΠ΅ Π΄Π»Ρ ΡΠΎΡΠΌΠΎΠΆΠ΅Π½ΠΈΡ.
ΠΠ»Ρ Π·Π°ΠΌΠ΅Π½Ρ ΠΈΠ·Π½ΠΎΡΠΈΠ²ΡΠΈΡ
ΡΡ Π΄Π΅ΡΠ°Π»Π΅ΠΉ Π½Π΅ΠΎΠ±Ρ
ΠΎΠ΄ΠΈΠΌΠΎ ΡΠ½ΡΡΡ ΡΠ·Π΅Π» Ρ Π°Π²ΡΠΎΠΌΠΎΠ±ΠΈΠ»Ρ,
ΡΠ°Π·ΡΠ΅Π΄ΠΈΠ½ΠΈΡΡ ΠΊΠΎΡΠΏΡΡΠ° 7 ΠΈ 20 Ρ Π²ΡΠ²Π΅ΡΠ½ΡΡΡ ΡΠΏΠΎΡΠ½ΡΠ΅ Π±ΠΎΠ»ΡΡ 11 ΠΈ Π²ΡΠ½ΡΡΡ
ΠΏΠΎΡΡΠ½ΠΈ.
ΠΠ΅ΡΠ΅Π΄ ΡΠ±ΠΎΡΠΊΠΎΠΉ Π²ΡΠ΅ Π΄Π΅ΡΠ°Π»ΠΈ ΠΏΡΠΎΠΌΡΡΡ ΡΠΈΡΡΠΎΠΉ ΡΠΎΡΠΌΠΎΠ·Π½ΠΎΠΉ ΠΆΠΈΠ΄ΠΊΠΎΡΡΡΡ. ΠΠ΅
Π΄ΠΎΠΏΡΡΠΊΠ°ΡΡ ΠΏΠΎΠΏΠ°Π΄Π°Π½ΠΈΡ Π² ΡΠ·Π΅Π» ΠΏΠΎΡΡΠΎΡΠΎΠ½Π½ΠΈΡ
ΡΠ°ΡΡΠΈΡ, Π³ΡΡΠ·ΠΈ, ΠΌΠ°ΡΠ»Π°.
ΠΡΠΎΠ²Π΅ΡΠΈΡΡ Π½Π°Π»ΠΈΡΠΈΠ΅ Π·Π°Π·ΠΎΡΠ° 0,4β1 ΠΌΠΌ ΠΌΠ΅ΠΆΠ΄Ρ ΡΠΎΡΡΠΎΠΌ ΠΏΠΎΡΡΠ½Ρ ΠΈ ΡΠΏΠ»ΠΎΡΠ½ΠΈΡΠ΅Π»ΡΠ½ΡΠΌ ΠΊΠΎΠ»ΡΡΠΎΠΌ 12, ΠΎΡΠΆΠ°Π² Π³ΠΎΠ»ΠΎΠ²ΠΊΡ 14 ΡΡΠΊΠ°ΠΌΠΈ Π΄ΠΎ ΡΠΏΠΎΡΠ°. ΠΡΠΈ ΡΠ±ΠΎΡΠΊΠ΅ ΡΠ·Π»Π° ΡΠΏΠΎΡΠ½ΡΠ΅ Π±ΠΎΠ»ΡΡ 11 Π΄ΠΎΠ»ΠΆΠ½Ρ Π²ΠΎΠΉΡΠΈ Π² ΠΏΠ°Π·Ρ ΠΏΠΎΡΡΠ½Π΅ΠΉ.
ΠΠΈΡΠ°Π½ΠΈΠ΅ ΡΠΈΡΡΠ΅ΠΌΡ ΡΠΎΡΠΌΠΎΠ·ΠΎΠ² ΠΠΠ-3307, ΠΠΠ-66 ΠΎΡΡΡΠ΅ΡΡΠ²Π»ΡΠ΅ΡΡΡ ΠΈΠ· Π±Π°ΡΠΊΠ° 3. ΠΡΠΈ ΡΠ½ΡΡΠΎΠΌ Π΄Π°ΡΡΠΈΠΊΠ΅ 2 ΠΈ Π½ΠΎΠ²ΡΡ Π½Π°ΠΊΠ»Π°Π΄ΠΊΠ°Ρ ΡΠΎΡΠΌΠΎΠ·Π½ΡΡ ΠΌΠ΅Ρ Π°Π½ΠΈΠ·ΠΌΠΎΠ² ΡΡΠΎΠ²Π΅Π½Ρ ΠΆΠΈΠ΄ΠΊΠΎΡΡΠΈ Π² Π±Π°ΡΠΊΠ΅ Π΄ΠΎΠ»ΠΆΠ΅Π½ Π±ΡΡΡ Π½Π° ΡΡΠΎΠ²Π½Π΅ ΠΌΠ΅ΡΠΊΠΈ Β«ΠΠΠ₯Β».
ΠΠΎΠ½ΠΈΠΆΠ΅Π½ΠΈΠ΅ ΡΡΠΎΠ²Π½Ρ ΠΆΠΈΠ΄ΠΊΠΎΡΡΠΈ Π² ΡΠΊΡΠΏΠ»ΡΠ°ΡΠ°ΡΠΈΠΈ ΠΏΡΠΈ ΠΈΡΠΏΡΠ°Π²Π½ΠΎΠΉ ΡΠΎΡΠΌΠΎΠ·Π½ΠΎΠΉ ΡΠΈΡΡΠ΅ΠΌΠ΅ ΠΠΠ-3307, ΠΠΠ-66 ΡΠ²ΡΠ·Π°Π½ΠΎ Ρ ΠΈΠ·Π½ΠΎΡΠΎΠΌ Π½Π°ΠΊΠ»Π°Π΄ΠΎΠΊ Π² ΡΠΎΡΠΌΠΎΠ·Π½ΡΡ ΠΌΠ΅Ρ Π°Π½ΠΈΠ·ΠΌΠ°Ρ , ΠΏΠΎΡΡΠΎΠΌΡ Π·Π°Π»ΠΈΠ²Π°ΡΡ ΠΆΠΈΠ΄ΠΊΠΎΡΡΡ Π² Π±Π°ΡΠΎΠΊ Π½Π΅ ΡΠ»Π΅Π΄ΡΠ΅Ρ, ΡΠ°ΠΊ ΠΊΠ°ΠΊ ΠΏΠΎΡΠ»Π΅ ΡΡΡΠ°Π½ΠΎΠ²ΠΊΠΈ Π½ΠΎΠ²ΡΡ Π½Π°ΠΊΠ»Π°Π΄ΠΎΠΊ ΡΡΠΎΠ²Π΅Π½Ρ ΠΆΠΈΠ΄ΠΊΠΎΡΡΠΈ ΠΏΠΎΠ΄Π½ΠΈΠΌΠ°Π΅ΡΡΡ Π΄ΠΎ Π½ΠΎΡΠΌΠ°Π»ΡΠ½ΠΎΠ³ΠΎ.
ΠΠ°Π³ΠΎΡΠ°Π½ΠΈΠ΅ ΡΠΈΠ³Π½Π°Π»ΠΈΠ·Π°ΡΠΎΡΠ° Π°Π²Π°ΡΠΈΠΉΠ½ΠΎΠ³ΠΎ ΠΏΠ°Π΄Π΅Π½ΠΈΡ ΡΡΠΎΠ²Π½Ρ ΡΠΎΡΠΌΠΎΠ·Π½ΠΎΠΉ ΠΆΠΈΠ΄ΠΊΠΎΡΡΠΈ ΡΠ²ΠΈΠ΄Π΅ΡΠ΅Π»ΡΡΡΠ²ΡΠ΅Ρ ΠΎ Π½Π°ΡΡΡΠ΅Π½ΠΈΠΈ Π³Π΅ΡΠΌΠ΅ΡΠΈΡΠ½ΠΎΡΡΠΈ ΡΠΎΡΠΌΠΎΠ·Π½ΠΎΠΉ ΡΠΈΡΡΠ΅ΠΌΡ. ΠΠΎΠ»ΠΈΠ²Π°ΡΡ ΠΆΠΈΠ΄ΠΊΠΎΡΡΡ Π² ΡΡΠΎΠΌ ΡΠ»ΡΡΠ°Π΅ Π½Π΅ΠΎΠ±Ρ ΠΎΠ΄ΠΈΠΌΠΎ ΡΠΎΠ»ΡΠΊΠΎ ΠΏΠΎΡΠ»Π΅ Π²ΠΎΡΡΡΠ°Π½ΠΎΠ²Π»Π΅Π½ΠΈΡ Π³Π΅ΡΠΌΠ΅ΡΠΈΡΠ½ΠΎΡΡΠΈ ΡΠΈΡΡΠ΅ΠΌΡ.
ΠΠ»Ρ ΠΏΡΠΎΠ²Π΅ΡΠΊΠΈ ΠΈΡΠΏΡΠ°Π²Π½ΠΎΡΡΠΈ Π΄Π°ΡΡΠΈΠΊΠ° Π°Π²Π°ΡΠΈΠΉΠ½ΠΎΠ³ΠΎ ΠΏΠ°Π΄Π΅Π½ΠΈΡ ΡΡΠΎΠ²Π½Ρ ΠΆΠΈΠ΄ΠΊΠΎΡΡΠΈ Π½Π΅ΠΎΠ±Ρ ΠΎΠ΄ΠΈΠΌΠΎ, ΠΏΡΠΈ Π²ΠΊΠ»ΡΡΠ΅Π½Π½ΠΎΠΌ Π·Π°ΠΆΠΈΠ³Π°Π½ΠΈΠΈ, Π½Π°ΠΆΠ°ΡΡ ΡΠ²Π΅ΡΡ Ρ Π½Π° ΡΠ΅Π½ΡΡΠ°Π»ΡΠ½ΡΡ ΡΠ°ΡΡΡ Π·Π°ΡΠΈΡΠ½ΠΎΠ³ΠΎ ΠΊΠΎΠ»ΠΏΠ°ΡΠΊΠ° 1. ΠΡΠΈ ΡΡΠΎΠΌ Π΄ΠΎΠ»ΠΆΠ΅Π½ Π·Π°Π³ΠΎΡΠ΅ΡΡΡΡ ΡΠΈΠ³Π½Π°Π»ΠΈΠ·Π°ΡΠΎΡ Π½Π° ΡΠΈΡΠΊΠ΅ ΠΏΡΠΈΠ±ΠΎΡΠΎΠ².
ΠΠΈΠ΄ΡΠΎΠ²Π°ΠΊΡΡΠΌΠ½ΡΠΉ ΡΡΠΈΠ»ΠΈΡΠ΅Π»Ρ ΡΠΎΡΠΌΠΎΠ·Π° ΠΠΠ-3307, ΠΠΠ-66
ΠΠΈΠ΄ΡΠΎΠ²Π°ΠΊΡΡΠΌΠ½ΡΠΉ ΡΡΠΈΠ»ΠΈΡΠ΅Π»Ρ ΡΠΎΡΠΌΠΎΠ·Π° ΠΠΠ-3307, ΠΠΠ-66 (ΡΠΈΡ. 3) ΡΡΡΠ°Π½Π°Π²Π»ΠΈΠ²Π°Π΅ΡΡΡ Π² ΠΊΠ°ΠΆΠ΄ΠΎΠΌ ΠΊΠΎΠ½ΡΡΡΠ΅ ΡΠΎΡΠΌΠΎΠ·Π½ΠΎΠΉ ΡΠΈΡΡΠ΅ΠΌΡ ΠΈ Π΄Π°Π΅Ρ Π²ΠΎΠ·ΠΌΠΎΠΆΠ½ΠΎΡΡΡ ΠΎΡΡΠ°Π½ΠΎΠ²ΠΈΡΡ Π°Π²ΡΠΎΠΌΠΎΠ±ΠΈΠ»Ρ Ρ ΠΌΠ΅Π½ΡΡΠ΅ΠΉ Π·Π°ΡΡΠ°ΡΠΎΠΉ ΡΠΈΠ·ΠΈΡΠ΅ΡΠΊΠΎΠΉ ΡΠΈΠ»Ρ Π²ΠΎΠ΄ΠΈΡΠ΅Π»Ρ.
ΠΡΠΈΠ½ΡΠΈΠΏ Π΄Π΅ΠΉΡΡΠ²ΠΈΡ Π³ΠΈΠ΄ΡΠΎΠ²Π°ΠΊΡΡΠΌΠ½ΠΎΠ³ΠΎ ΡΡΠΈΠ»ΠΈΡΠ΅Π»Ρ ΡΠΎΡΠΌΠΎΠ·Π° ΠΠΠ-3307, ΠΠΠ-66 ΡΡΠΈΠ»ΠΈΡΠ΅Π»Ρ Π·Π°ΠΊΠ»ΡΡΠ°Π΅ΡΡΡ Π² ΠΈΡΠΏΠΎΠ»ΡΠ·ΠΎΠ²Π°Π½ΠΈΠΈ ΡΠ°Π·ΡΠ΅ΠΆΠ΅Π½ΠΈΡ Π²ΠΎ Π²ΠΏΡΡΠΊΠ½ΠΎΠΉ ΡΡΡΠ±Π΅ Π΄Π²ΠΈΠ³Π°ΡΠ΅Π»Ρ Π΄Π»Ρ ΡΠΎΠ·Π΄Π°Π½ΠΈΡ Π΄ΠΎΠΏΠΎΠ»Π½ΠΈΡΠ΅Π»ΡΠ½ΠΎΠ³ΠΎ Π΄Π°Π²Π»Π΅Π½ΠΈΡ Π² ΡΠΈΡΡΠ΅ΠΌΠ΅ Π³ΠΈΠ΄ΡΠ°Π²Π»ΠΈΡΠ΅ΡΠΊΠΎΠ³ΠΎ ΠΏΡΠΈΠ²ΠΎΠ΄Π° ΡΠ°Π±ΠΎΡΠ΅ΠΉ ΡΠΎΡΠΌΠΎΠ·Π½ΠΎΠΉ ΡΠΈΡΡΠ΅ΠΌΡ.
ΠΡΠΈ Π²ΡΡ ΠΎΠ΄Π΅ ΠΈΠ· ΡΡΡΠΎΡ ΠΈΠ»ΠΈ Π½Π°ΡΡΡΠ΅Π½ΠΈΠΈ Π³Π΅ΡΠΌΠ΅ΡΠΈΡΠ½ΠΎΡΡΠΈ Π²Π°ΠΊΡΡΠΌΠ½ΠΎΠ³ΠΎ ΡΡΡΠ±ΠΎΠΏΡΠΎΠ²ΠΎΠ΄Π° ΠΈΠ»ΠΈ Π³ΠΈΠ΄ΡΠΎΠ²Π°ΠΊΡΡΠΌΠ½ΠΎΠ³ΠΎ ΡΡΠΈΠ»ΠΈΡΠ΅Π»Ρ ΡΠ΅Π·ΠΊΠΎ ΡΠ½ΠΈΠΆΠ°Π΅ΡΡΡ ΡΡΡΠ΅ΠΊΡΠΈΠ²Π½ΠΎΡΡΡ ΡΠΎΡΠΌΠΎΠΆΠ΅Π½ΠΈΡ. Π ΡΠ»Π΅Π΄ΡΡΠ²ΠΈΠΈ Π½Π°ΡΡΡΠ΅Π½ΠΈΡ Π³Π΅ΡΠΌΠ΅ΡΠΈΡΠ½ΠΎΡΡΠΈ Π²Π°ΠΊΡΡΠΌΠ½ΠΎΠΉ ΡΠΈΡΡΠ΅ΠΌΡ Π²ΠΎ Π²ΠΏΡΡΠΊΠ½ΡΡ ΡΡΡΠ±Ρ Π΄Π²ΠΈΠ³Π°ΡΠ΅Π»Ρ ΠΏΡΠΎΠΈΡΡ ΠΎΠ΄ΠΈΡ ΠΏΠΎΡΡΠΎΡΠ½Π½ΡΠΉ ΠΏΠΎΠ΄ΡΠΎΡ Π²ΠΎΠ·Π΄ΡΡ Π°, ΠΊΠΎΡΠΎΡΡΠΉ Π½Π°ΡΡΠΎΠ»ΡΠΊΠΎ ΠΎΠ±Π΅Π΄Π½ΡΠ΅Ρ ΡΠΌΠ΅ΡΡ Π² ΡΠ΅Π΄ΡΠΌΠΎΠΌ ΠΈ ΡΠ°ΡΡΠΈΡΠ½ΠΎ Π² ΡΠ΅ΡΠ²Π΅ΡΡΠΎΠΌ ΡΠΈΠ»ΠΈΠ½Π΄ΡΠ°Ρ , ΡΡΠΎ Π²ΠΎΡΠΏΠ»Π°ΠΌΠ΅Π½Π΅Π½ΠΈΠ΅ Π΅Π΅ ΠΎΡ ΠΈΡΠΊΡΡ Π½Π΅ ΠΏΡΠΎΠΈΡΡ ΠΎΠ΄ΠΈΡ.
ΠΠ΅ΡΠ³ΠΎΡΠ΅Π²ΡΠ°Ρ ΡΠ°Π±ΠΎΡΠ°Ρ ΡΠΌΠ΅ΡΡ ΡΠΌΡΠ²Π°Π΅Ρ ΡΠΌΠ°Π·ΠΊΡ Ρ Π·Π΅ΡΠΊΠ°Π»Π° ΡΠΈΠ»ΠΈΠ½Π΄ΡΠ° ΠΈ ΠΏΡΠΈΠ²ΠΎΠ΄ΠΈΡ ΠΊ ΡΡΡ ΠΎΠΌΡ ΡΡΠ΅Π½ΠΈΡ ΠΏΠΎΡΡΠ½Ρ ΠΈ ΠΏΠΎΡΡΠ½Π΅Π²ΡΡ ΠΊΠΎΠ»Π΅Ρ ΠΎ Π³ΠΈΠ»ΡΠ·Ρ, Π° Π½Π°Π»ΠΈΡΠΈΠ΅ Π΄ΠΎΡΠΎΠΆΠ½ΠΎΠΉ ΠΏΡΠ»ΠΈ ΡΡΡΠ³ΡΠ±Π»ΡΠ΅Ρ ΡΡΡ ΠΎΠ΅ ΡΡΠ΅Π½ΠΈΠ΅ ΠΈ ΠΏΡΠΈΠ²ΠΎΠ΄ΠΈΡ ΠΊ Π°Π²Π°ΡΠΈΠΉΠ½ΠΎΠΌΡ, ΠΈΠ·Π½ΠΎΡΡ Π΄Π΅ΡΠ°Π»Π΅ΠΉ Π² ΡΠΊΠ°Π·Π°Π½Π½ΡΡ ΡΠΈΠ»ΠΈΠ½Π΄ΡΠ°Ρ .

Π ΠΈΡ. 3. ΠΠΈΠ΄ΡΠΎΠ²Π°ΠΊΡΡΠΌΠ½ΡΠΉ ΡΡΠΈΠ»ΠΈΡΠ΅Π»Ρ ΡΠΎΡΠΌΠΎΠ·Π° ΠΠΠ-3307, ΠΠΠ-66
1βΠ΄ΠΈΠ°ΡΡΠ°Π³ΠΌΠ°; 2βΠΊΠΎΡΠΏΡΡ; 3βΡΠ°ΡΠ΅Π»ΠΊΠ° Π΄ΠΈΠ°ΡΡΠ°Π³ΠΌΡ; 4βΡΠΎΠ»ΠΊΠ°ΡΠ΅Π»Ρ ΠΏΠΎΡΡΠ½Ρ; 5βΠΏΡΡΠΆΠΈΠ½Π°; 6βΠ²Π°ΠΊΡΡΠΌΠ½ΡΠΉ ΠΊΠ»Π°ΠΏΠ°Π½; 7βΠ°ΡΠΌΠΎΡΡΠ΅ΡΠ½ΡΠΉ ΠΊΠ»Π°ΠΏΠ°Π½; 8βΠΊΡΡΡΠΊΠ° ΠΊΠΎΡΠΏΡΡΠ°; 9βΠΏΡΡΠΆΠΈΠ½Π° Π°ΡΠΌΠΎΡΡΠ΅ΡΠ½ΠΎΠ³ΠΎ ΠΊΠ»Π°ΠΏΠ°Π½Π°; 10βΠΊΠΎΡΠΏΡΡ ΠΊΠ»Π°ΠΏΠ°Π½Π° ΡΠΏΡΠ°Π²Π»Π΅Π½ΠΈΡ; 11βΠΏΡΡΠΆΠΈΠ½Π° ΠΊΠ»Π°ΠΏΠ°Π½Π°; 12βΠΏΠΎΡΡΠ΅Π½Ρ ΠΊΠ»Π°ΠΏΠ°Π½Π° ΡΠΏΡΠ°Π²Π»Π΅Π½ΠΈΡ; 13βΠΏΠ΅ΡΠ΅ΠΏΡΡΠΊΠ½ΠΎΠΉ ΠΊΠ»Π°ΠΏΠ°Π½; 14βΠΏΠΎΡΡΠ΅Π½Ρ; 15βΠΊΠ»Π°ΠΏΠ°Π½ ΠΏΠΎΡΡΠ½Ρ; 16βΠΌΠ°Π½ΠΆΠ΅ΡΠ° ΠΏΠΎΡΡΠ½Ρ; 17βΡΠΎΠ»ΠΊΠ°ΡΠ΅Π»Ρ ΠΊΠ»Π°ΠΏΠ°Π½Π°; 18βΡΠΏΠΎΡΠ½Π°Ρ ΡΠ°ΠΉΠ±Π° ΠΏΠΎΡΡΠ½Ρ; 19βΡΠΈΠ»ΠΈΠ½Π΄Ρ
ΠΠΈΠ΄ΡΠΎΠ²Π°ΠΊΡΡΠΌΠ½ΡΠΉ ΡΡΠΈΠ»ΠΈΡΠ΅Π»Ρ ΡΠΎΡΠΌΠΎΠ·ΠΎΠ² ΠΠΠ-3307, ΠΠΠ-66 ΡΠΎΡΡΠΎΠΈΡ ΠΈΠ· ΠΊΠ°ΠΌΠ΅ΡΡ ΡΡΠΈΠ»ΠΈΡΠ΅Π»Ρ, Π³ΠΈΠ΄ΡΠ°Π²Π»ΠΈΡΠ΅ΡΠΊΠΎΠ³ΠΎ ΡΠΈΠ»ΠΈΠ½Π΄ΡΠ° ΠΈ ΠΊΠ»Π°ΠΏΠ°Π½Π° ΡΠΏΡΠ°Π²Π»Π΅Π½ΠΈΡ. ΠΠΎΡΠΏΡΡ ΠΊΠ°ΠΌΠ΅ΡΡ ΡΠΎΠ΅Π΄ΠΈΠ½ΡΠ΅ΡΡΡ Ρ Π²ΠΏΡΡΠΊΠ½ΠΎΠΉ ΡΡΡΠ±ΠΎΠΉ ΠΈ Π°ΡΠΌΠΎΡΡΠ΅ΡΠΎΠΉ ΡΠ΅ΡΠ΅Π· ΠΊΠ»Π°ΠΏΠ°Π½ ΡΠΏΡΠ°Π²Π»Π΅Π½ΠΈΡ.
ΠΠ°ΠΏΠΎΡΠ½ΡΠΉ ΠΊΠ»Π°ΠΏΠ°Π½ ΡΠΎΡΠΌΠΎΠ·Π½ΠΎΠΉ ΡΠΈΡΡΠ΅ΠΌΡ ΠΠΠ-3307, ΠΠΠ-66 ΡΡΡΠ°Π½ΠΎΠ²Π»Π΅Π½ Π² Π²Π°ΠΊΡΡΠΌΠ½ΠΎΠΌ Π±Π°Π»Π»ΠΎΠ½Π΅ ΠΊΠ°ΠΆΠ΄ΠΎΠ³ΠΎ ΠΊΠΎΠ½ΡΡΡΠ°. ΠΡΠΈ ΠΎΡΡΠ°Π½ΠΎΠ²ΠΊΠ΅ Π΄Π²ΠΈΠ³Π°ΡΠ΅Π»Ρ ΠΎΠ½ Π°Π²ΡΠΎΠΌΠ°ΡΠΈΡΠ΅ΡΠΊΠΈ ΡΠ°Π·ΡΠ΅Π΄ΠΈΠ½ΡΠ΅Ρ Π²ΠΏΡΡΠΊΠ½ΡΡ ΡΡΡΠ±Ρ Ρ Π²Π°ΠΊΡΡΠΌΠ½ΡΠΌ Π±Π°Π»Π»ΠΎΠ½ΠΎΠΌ. ΠΡΠΎ Π΄Π°Π΅Ρ Π²ΠΎΠ·ΠΌΠΎΠΆΠ½ΠΎΡΡΡ Π·Π° ΡΡΠ΅Ρ Π·Π°ΠΏΠ°ΡΠ° Π²Π°ΠΊΡΡΠΌΠ° Π² ΡΠΈΡΡΠ΅ΠΌΠ΅ ΠΏΡΠΎΠΈΠ·Π²Π΅ΡΡΠΈ ΡΠ΅ΡΡΡΠ΅-ΠΏΡΡΡ ΡΡΡΠ΅ΠΊΡΠΈΠ²Π½ΡΡ ΡΠΎΡΠΌΠΎΠΆΠ΅Π½ΠΈΠΉ.
Π Π΅Π³ΡΠ»ΡΡΠΎΡ Π΄Π°Π²Π»Π΅Π½ΠΈΡ ΡΠΎΡΠΌΠΎΠ·ΠΎΠ² ΠΠΠ-3307, ΠΠΠ-66 ΠΊΠΎΡΡΠ΅ΠΊΡΠΈΡΡΠ΅Ρ Π΄Π°Π²Π»Π΅Π½ΠΈΠ΅ ΡΠΎΡΠΌΠΎΠ·Π½ΠΎΠΉ ΠΆΠΈΠ΄ΠΊΠΎΡΡΠΈ Π² ΠΏΡΠΈΠ²ΠΎΠ΄Π΅ Π·Π°Π΄Π½ΠΈΡ ΡΠΎΡΠΌΠΎΠ·Π½ΡΡ ΠΌΠ΅Ρ Π°Π½ΠΈΠ·ΠΌΠΎΠ² Π² Π·Π°Π²ΠΈΡΠΈΠΌΠΎΡΡΠΈ ΠΎΡ ΠΈΠ·ΠΌΠ΅Π½Π΅Π½ΠΈΡ Π½Π°Π³ΡΡΠ·ΠΊΠΈ Π½Π° Π·Π°Π΄Π½ΠΈΠ΅ ΠΊΠΎΠ»Π΅ΡΠ° Π΄Π»Ρ ΠΏΡΠ΅Π΄ΠΎΡΠ²ΡΠ°ΡΠ΅Π½ΠΈΡ Π·Π°Π½ΠΎΡΠ° Π°Π²ΡΠΎΠΌΠΎΠ±ΠΈΠ»Ρ ΠΏΡΠΈ ΠΈΠ½ΡΠ΅Π½ΡΠΈΠ²Π½ΠΎΠΌ ΡΠΎΡΠΌΠΎΠΆΠ΅Π½ΠΈΠΈ.
Π ΠΏΡΠΎΡΠ΅ΡΡΠ΅ ΡΠΊΡΠΏΠ»ΡΠ°ΡΠ°ΡΠΈΠΈ ΠΈ ΠΏΡΠΈ Π·Π°ΠΌΠ΅Π½Π΅ Π·Π°Π΄Π½ΠΈΡ ΡΠ΅ΡΡΠΎΡ Π½Π΅ΠΎΠ±Ρ ΠΎΠ΄ΠΈΠΌΠΎ ΡΠ΅Π³ΡΠ»ΠΈΡΠΎΠ²Π°ΡΡ ΡΡΠΈΠ»ΠΈΠ΅, Π΄Π΅ΠΉΡΡΠ²ΡΡΡΠ΅Π΅ ΡΠΎ ΡΡΠΎΡΠΎΠ½Ρ ΡΠΏΡΡΠ³ΠΎΠ³ΠΎ ΡΠ»Π΅ΠΌΠ΅Π½ΡΠ° Π½Π° ΠΏΠΎΡΡΠ΅Π½Ρ ΡΠ΅Π³ΡΠ»ΡΡΠΎΡΠ°.
Π‘ΡΠΎΡΠ½ΠΎΡΠ½Π°Ρ ΡΠΎΡΠΌΠΎΠ·Π½Π°Ρ ΡΠΈΡΡΠ΅ΠΌΠ° ΠΠΠ-3307, ΠΠΠ-66
Π‘ΡΠΎΡΠ½ΠΎΡΠ½Π°Ρ ΡΠΎΡΠΌΠΎΠ·Π½Π°Ρ ΡΠΈΡΡΠ΅ΠΌΠ° ΠΠΠ-3307, ΠΠΠ-66 ΠΏΡΠ΅Π΄Π½Π°Π·Π½Π°ΡΠ΅Π½Π° Π΄Π»Ρ Π·Π°ΡΠΎΡΠΌΠ°ΠΆΠΈΠ²Π°Π½ΠΈΡ Π°Π²ΡΠΎΠΌΠΎΠ±ΠΈΠ»Ρ Π½Π° ΡΡΠΎΡΠ½ΠΊΠ°Ρ ΠΈ ΡΠ΄Π΅ΡΠΆΠΈΠ²Π°Π½ΠΈΡ Π΅Π³ΠΎ Π½Π° ΡΠΊΠ»ΠΎΠ½Π°Ρ .
ΠΡΡΡΡΡΡΠ²ΠΈΠ΅ ΠΈΠ»ΠΈ ΡΠ»Π°Π±ΠΎΠ΅ ΡΠΎΡΠΌΠΎΠΆΠ΅Π½ΠΈΠ΅ ΠΏΡΠΈ ΠΏΠΎΠ΄Π½ΡΡΠΎΠΉ ΡΡΠΊΠΎΡΡΠΊΠ΅ ΡΡΡΠ°Π³Π° ΠΏΡΠΈΠ²ΠΎΠ΄Π° ΡΠ²ΠΈΠ΄Π΅ΡΠ΅Π»ΡΡΡΠ²ΡΠ΅Ρ ΠΎ Π½Π΅ΠΎΠ±Ρ ΠΎΠ΄ΠΈΠΌΠΎΡΡΠΈ ΡΠ΅Π³ΡΠ»ΠΈΡΠΎΠ²ΠΊΠΈ ΡΠΎΡΠΌΠΎΠ·Π½ΠΎΠ³ΠΎ ΠΌΠ΅Ρ Π°Π½ΠΈΠ·ΠΌΠ°.
ΠΡΠΈ Π²ΠΊΠ»ΡΡΠ΅Π½ΠΈΠΈ ΡΡΠΎΡΠ½ΠΎΡΠ½ΠΎΠΉ ΡΠΎΡΠΌΠΎΠ·Π½ΠΎΠΉ ΡΠΈΡΡΠ΅ΠΌΡ Π½Π° ΡΠΈΡΠΊΠ΅ ΠΏΡΠΈΠ±ΠΎΡΠΎΠ²
Π·Π°Π³ΠΎΡΠ°Π΅ΡΡΡ ΡΠΈΠ³Π½Π°Π»ΠΈΠ·Π°ΡΠΎΡ.
Β
______________________________________________________________________________
______________________________________________________________________________
______________________________________________________________________________
______________________________________________________________________________
ΠΠ°ΡΠ°Π»ΠΎΠ³ΠΈ Π·Π°ΠΏΠ°ΡΠ½ΡΡ ΡΠ°ΡΡΠ΅ΠΉ ΠΈ ΡΠ±ΠΎΡΠΎΡΠ½ΡΡ Π΄Π΅ΡΠ°Π»Π΅ΠΉ
avtoremtech.ru
ΠΠ±Π·ΠΎΡ ΡΡΡΡΠΎΠΉΡΡΠ²Π° ΡΠΎΡΠΌΠΎΠ·ΠΎΠ² Π³ΡΡΠ·ΠΎΠ²ΠΈΠΊΠ° ΠΠΠ 3307 Π΄ΠΈΠ·Π΅Π»Ρ
ΠΡΡΠ·ΠΎΠ²ΠΎΠΉ Π°Π²ΡΠΎΠΌΠΎΠ±ΠΈΠ»Ρ ΠΠΠ 3307 ΡΠ΅Π³ΠΎΠ΄Π½Ρ ΡΠ°Π±ΠΎΡΠ°Ρ Π»ΠΎΡΠ°Π΄ΠΊΠ° ΠΎΡΠ΅Π½Ρ ΠΌΠ½ΠΎΠ³ΠΈΡ ΠΏΡΠ΅Π΄ΠΏΡΠΈΠ½ΠΈΠΌΠ°ΡΠ΅Π»Π΅ΠΉ. ΠΠ³ΠΎ Π²ΡΠ±ΠΈΡΠ°ΡΡ ΡΠ΅, ΠΊΠΎΠΌΡ ΠΌΠ°Π»ΠΎ ΠΎΠ±ΡΡΠ½ΠΎΠΉ ΠΠ°Π·Π΅Π»ΠΈ, Π΄Π° ΠΈ ΠΌΠ°ΡΠΈΠ½Π° Π½ΡΠΆΠ½Π° ΠΏΠΎΠ²ΠΌΠ΅ΡΡΠΈΡΠ΅Π»ΡΠ½Π΅ΠΉ ΠΈ ΠΏΠΎΠ±ΠΎΠ»ΡΡΠ΅. ΠΠ²ΡΠΎΠΌΠΎΠ±ΠΈΠ»Ρ ΡΠ°ΠΊΠΆΠ΅ ΠΎΡΠ»ΠΈΡΠ°Π΅ΡΡΡ Π²ΡΡΠΎΠΊΠΎΠΉ Π½Π°Π΄Π΅ΠΆΠ½ΠΎΡΡΡΡ ΠΈ ΠΏΡΠΎΡ ΠΎΠ΄ΠΈΠΌΠΎΡΡΠΈ. Π Π°ΠΌΠ½Π°Ρ ΠΊΠΎΠ½ΡΡΡΡΠΊΡΠΈΡ ΠΎΠ±Π΅ΡΠΏΠ΅ΡΠΈΠ²Π°Π΅Ρ Π³ΡΡΠ·ΠΎΠΏΠΎΠ΄ΡΡΠΌΠ½ΠΎΡΡΡ Π΄ΠΎ 4,5-ΠΎΠΉ ΡΠΎΠ½Π½. ΠΠ΅ΡΠΌΠΎΡΡΡ Π½Π° ΡΠ°ΡΡΡΠ°Π½ΠΎΠ²ΠΊΡ Π²Π΅Π΄ΡΡΠΈΡ ΠΊΠΎΠ»Π΅Ρ 4Ρ 2 ΠΈ Π½Π° ΡΠΎ, ΡΡΠΎ Π°Π²ΡΠΎΠΌΠΎΠ±ΠΈΠ»Ρ ΠΏΡΠ΅Π΄Π½Π°Π·Π½Π°ΡΠ΅Π½ Π΄Π»Ρ ΠΈΡΠΏΠΎΠ»ΡΠ·ΠΎΠ²Π°Π½ΠΈΡ Π½Π° Π΄ΠΎΡΠΎΠ³Π°Ρ Ρ ΡΠ²Π΅ΡΠ΄ΡΠΌ ΠΏΠΎΠΊΡΡΡΠΈΠ΅ΠΌ ΡΡΠ΅Ρ Π°ΡΡ Ρ Π½Π΅Π΅ ΠΎΠ½ Π²ΡΠ΅-ΡΠ°ΠΊΠΈ ΠΌΠΎΠΆΠ΅Ρ.

ΠΠΏΠΎΠ»Π½Π΅ ΡΠ΄Π°ΡΠ½ΠΎ ΠΌΠΎΠ³ΡΡ ΠΎΡΡΡΠ΅ΡΡΠ²Π»ΡΡΡΡΡ ΠΈ ΠΏΠ΅ΡΠ΅Π΅Π·Π΄Ρ ΠΊΠ°ΠΊΠΈΡ -ΡΠΎ ΠΎΡΠ΅Π½Ρ Π³ΡΡΠ·Π½ΡΡ ΡΡΠ°ΡΡΠΊΠΎΠ² Π³Π΄Π΅-ΡΠΎ Π² Π³Π»ΡΡ ΠΈΡ ΡΠ΅Π». Π ΠΎΠ±ΡΠ΅ΠΌ, Π°Π²ΡΠΎΠΌΠΎΠ±ΠΈΠ»Ρ ΡΠΎΠ·Π΄Π°Π½ Π² Π½Π°ΡΠ΅ΠΉ ΡΡΡΠ°Π½Π΅ ΠΈ ΠΈΡΠΊΠ»ΡΡΠΈΡΠ΅Π»ΡΠ½ΠΎ ΠΏΠΎΠ΄ Π½Π°ΡΠΈ ΡΡΠ»ΠΎΠ²ΠΈΡ.
Π§ΡΠΎ ΠΆΠ΅ ΠΊΠ°ΡΠ°Π΅ΡΡΡ ΠΌΠΎΡΠΎΡΠ°, ΡΠΎ V- ΠΎΠ±ΡΠ°Π·Π½Π°Ρ βΠ²ΠΎΡΡΠΌΠ΅ΡΠΊΠ°β ΠΌΠΎΡΠ½ΠΎΡΡΡ 125 Π»ΠΎΡΠ°Π΄ΠΈΠ½ΡΡ ΡΠΈΠ» Π²ΠΏΠΎΠ»Π½Π΅ ΠΌΠΎΠΆΠ΅Ρ Ρ Π²Π°ΡΠΈΡΡ ΡΡΠΎΠ±Ρ Π°Π²ΡΠΎΠΌΠΎΠ±ΠΈΠ»Ρ ΠΈ Π²ΠΎΠ΄ΠΈΡΠ΅Π»Ρ ΠΊΠΎΠΌΡΠΎΡΡΠ½ΠΎ ΡΡΠ²ΡΡΠ²ΠΎΠ²Π°Π»ΠΈ ΡΠ΅Π±Ρ Π΄Π°ΠΆΠ΅ Ρ ΠΏΠΎΠ»Π½ΠΎΠΉ Π·Π°Π³ΡΡΠ·ΠΊΠΎΠΉ ΠΊΡΠ·ΠΎΠ²Π°. Π ΡΠΎΠΌΡ ΠΆΠ΅, Π½Π°ΡΠΈΠ½Π°Ρ Ρ ΡΡΠΎΠΉ ΠΌΠΎΠ΄Π΅Π»ΠΈ Π½Π° Π°Π²ΡΠΎΠΌΠΎΠ±ΠΈΠ»Ρ ΡΡΡΠ°Π½Π°Π²Π»ΠΈΠ²Π°Π΅ΡΡΡ Π΄ΠΈΠ·Π΅Π»Ρ. ΠΡΠΎ Π±ΡΠ» ΠΏΠ΅ΡΠ²ΡΠΉ ΡΡ ΠΎΠ΄ ΠΎΡ Π±Π΅Π½Π·ΠΈΠ½ΠΎΠ²ΠΎΠΉ ΠΈ ΡΡΠ΄Π½ΠΎΠΉ V- ΠΎΠ±ΡΠ°Π·Π½ΠΎΠΉ βΡΠ΅ΡΡΠ΅ΡΠΊΠΈβ, ΡΡΠΎ ΡΡΠ°Π±ΠΈΠ»ΡΠ½ΠΎ ΡΡΠ°Π²ΠΈΠ»ΠΈΡΡ Π½Π° ΠΏΡΠΎΡΠ»ΡΡ Π°Π²ΡΠΎΠΌΠΎΠ±ΠΈΠ»ΡΡ . Π ΠΎΡΠ»ΠΈΡΠΈΠ΅ ΠΎΡ Π½ΠΈΡ Π·Π΄Π΅ΡΡ Π΄ΠΈΠ·Π΅Π»Ρ ΠΏΠΎΠ»Π½ΠΎΡΡΡΡ Π±ΡΠ» ΠΏΠ΅ΡΠ΅ΡΠ°Π±ΠΎΡΠ°Π½ ΠΈ ΡΠ²Π»ΡΠ΅ΡΡΡ Π²ΠΏΠΎΠ»Π½Π΅ ΡΠΊΠΎΠ½ΠΎΠΌΠΈΡΠ½ΠΎΠΉ ΠΌΠΎΠ΄Π΅Π»ΡΡ. ΠΠ½Π΅ΡΠ½ΠΈΠΌ ΠΎΡΠ»ΠΈΡΠΈΡΠΌ ΡΡΠΎΠ³ΠΎ Π³ΡΡΠ·ΠΎΠ²ΠΈΠΊΠ° ΠΎΡ Π΄ΡΡΠ³ΠΈΡ ΠΌΡ ΡΠ΄Π΅Π»ΠΈΠ»ΠΈ ΡΠ»ΠΎΠ²ΠΎ, ΡΠ΅ΠΏΠ΅ΡΡ ΠΆΠ΅ ΠΏΠ΅ΡΠ΅ΠΉΠ΄Π΅ΠΌ ΠΊ ΠΎΡΠ½ΠΎΠ²Π½ΠΎΠΉ Π½Π°ΡΠ΅ ΡΠ΅ΠΌΠ΅, Π° ΠΈΠ½ΡΠ΅ΡΠ΅ΡΡΠ΅Ρ Π½Π°Ρ ΡΠ΅Π³ΠΎΠ΄Π½Ρ ΡΠΎΡΠΌΠΎΠ·Π½Π°Ρ ΡΠΈΡΡΠ΅ΠΌΠ° Π³Π°Π· 3309.
ΠΠ±ΡΠ΅Π΅ ΡΡΡΡΠΎΠΉΡΡΠ²ΠΎ
ΠΠΎΠ³Π΄Π° ΠΏΡΠΎΠ΅ΠΊΡΠΈΡΠΎΠ²Π°Π»ΡΡ ΡΡΠΎΡ Π³ΡΡΠ·ΠΎΠ²ΠΈΠΊ, Π°, ΠΊ ΡΠ»ΠΎΠ²Ρ, ΡΠΎΠ·Π΄Π°Π²Π°Π»ΡΡ ΠΎΠ½ ΠΏΡΠ°ΠΊΡΠΈΡΠ΅ΡΠΊΠΈ Ρ Π½ΡΠ»Ρ, ΡΡΠΎΠ±Ρ Π½Π΅ Π·Π°Π²ΠΈΡΠ΅ΡΡ ΠΎΡ ΠΏΡΠΎΡΠ»ΡΡ ΠΌΠΎΠ΄Π΅Π»Π΅ΠΉ, Π·Π΄Π΅ΡΡ Π±ΡΠ»ΠΎ ΡΠ΅ΡΠ΅Π½ΠΎ ΡΠ΄Π΅Π»Π°ΡΡ Π°Π±ΡΠΎΠ»ΡΡΠ½ΠΎ Π½ΠΎΠ²ΡΡ, ΡΠ½ΠΈΠΊΠ°Π»ΡΠ½ΡΡ ΡΠΎΡΠΌΠΎΠ·Π½ΡΡ ΡΠΈΡΡΠ΅ΠΌΡ. Π Π½Π΅Π΅ Π²ΠΎΡΠ»ΠΈ ΡΠ°ΠΊΠΈΠ΅ Π΅Π΅ Π²ΠΈΠ΄Ρ:
- Π Π°Π±ΠΎΡΠ°Ρ.
- Π‘ΡΠΎΡΠ½ΠΎΡΠ½Π°Ρ.
- ΠΠ°ΠΏΠ°ΡΠ½Π°Ρ.
ΠΡΠ΅ ΠΎΠ½ΠΈ ΠΈΠΌΠ΅ΡΡ ΠΎΠ΄Π½ΠΎ Π½Π°Π·Π½Π°ΡΠ΅Π½ΠΈΠ΅ ΡΠ½ΠΈΠ·ΠΈΡΡ ΡΠΊΠΎΡΠΎΡΡΡ ΠΈ/ΠΈΠ»ΠΈ ΠΎΡΡΠ°Π½ΠΎΠ²ΠΈΡΡ Π°Π²ΡΠΎΠΌΠΎΠ±ΠΈΠ»Ρ ΡΠΎΠ³Π΄Π°, ΠΊΠΎΠ³Π΄Π° ΡΡΠΎΠ³ΠΎ Π·Π°Ρ ΠΎΡΠ΅Ρ Π²ΠΎΠ΄ΠΈΡΠ΅Π»Ρ ΠΌΠ°ΡΠΈΠ½Ρ. Π ΡΠΎΠΌΡ ΠΆΠ΅, ΡΡΠΎΠΈΡ ΡΡΠΈΡΡΠ²Π°ΡΡ, ΡΡΠΎ Π΄Π»Ρ Π³ΡΡΠ·ΠΎΠ²ΠΎΠΉ ΠΌΠ°ΡΠΈΠ½Ρ ΡΠΎΡΠΌΠΎΠ·Π° Π΄ΠΎΠ»ΠΆΠ½Ρ Π±ΡΡΡ Π±ΠΎΠ»Π΅Π΅ ΠΌΠΎΡΠ½ΡΠΌΠΈ, ΡΡΠΎΠ±Ρ Π² ΡΠΊΡΡΡΠ΅Π½Π½ΠΎΠΉ ΡΠΈΡΡΠ°ΡΠΈΠΈ Π²ΡΠ΅Π³Π΄Π° ΠΌΠΎΠΆΠ½ΠΎ Π±ΡΠ»ΠΎ ΠΎΡΡΠ°Π½ΠΎΠ²ΠΈΡ Π΅Π΅ ΠΈ ΠΈΠ·Π±Π΅ΠΆΠ°ΡΡ Π΄ΠΎΡΠΎΠΆΠ½ΠΎ-ΡΡΠ°Π½ΡΠΏΠΎΡΡΠ½ΠΎΠ³ΠΎ ΠΏΡΠΎΠΈΡΡΠ΅ΡΡΠ²ΠΈΡ. Π Π°Π±ΠΎΡΠ°Ρ ΡΠΈΡΡΠ΅ΠΌΠ° ΡΠ²Π»ΡΠ΅ΡΡΡ ΠΎΡΠ½ΠΎΠ²Π½ΠΎΠΉ ΠΏΠΎΡΠΎΠΌΡ, ΡΡΠΎ ΠΈΡΠΏΠΎΠ»ΡΠ·ΡΠ΅ΡΡΡ ΠΏΠΎΡΡΠΎΡΠ½Π½ΠΎ ΠΏΡΠΈ Π΄Π²ΠΈΠΆΠ΅Π½ΠΈΠΈ ΠΌΠ°ΡΠΈΠ½Ρ.

ΠΡΠ½ΠΎΠ²Π½ΠΎΠΉ Π΅Π΅ ΠΎΡΠ³Π°Π½ ΡΠΏΡΠ°Π²Π»Π΅Π½ΠΈΡ β ΡΡΠΎ Π½ΠΎΠΆΠ½Π°Ρ ΠΏΠ΅Π΄Π°Π»Ρ, ΠΊΠΎΡΠΎΡΠ°Ρ ΡΠ°ΡΠΏΠΎΠ»Π°Π³Π°Π΅ΡΡΡ ΠΌΠ΅ΠΆΠ΄Ρ ΠΏΠ΅Π΄Π°Π»ΡΡ ΡΡΠ΅ΠΏΠ»Π΅Π½ΠΈΡ ΠΈ ΠΏΠ΅Π΄Π°Π»ΡΡ Π³Π°Π·Π° ΡΡΠΎΠ³ΠΎ Π°Π²ΡΠΎΠΌΠΎΠ±ΠΈΠ»Ρ. Π‘ΡΠΎΠΈΡ ΠΎΡΠΌΠ΅ΡΠΈΡΡ, ΡΡΠΎ Π½Π° ΠΏΡΠΎΡΠ»ΡΡ ΠΠΠ 53 ΠΏΠ΅Π΄Π°Π»Ρ Π½Π°ΠΆΠΈΠΌΠ°Π»Π°ΡΡ ΠΎΡΠ΅Π½Ρ ΡΡΠ³ΠΎ, Π° Π·Π΄Π΅ΡΡ Ρ ΡΠΎΡΠ½ΠΎΡΡΡΡ Π½Π°ΠΎΠ±ΠΎΡΠΎΡ, ΠΎΡΠ΅Π½Ρ ΠΌΡΠ³ΠΊΠΎ ΠΈ ΠΏΠ»Π°Π²Π½ΠΎ, ΠΏΡΠ°ΠΊΡΠΈΡΠ΅ΡΠΊΠΈ ΠΊΠ°ΠΊ Π½Π° ΠΈΠ½ΠΎΠΌΠ°ΡΠΊΠ°Ρ . Π‘ΡΠΎΡΠ½ΠΎΡΠ½Π°Ρ ΠΈ Π·Π°ΠΏΠ°ΡΠ½Π°Ρ ΡΠΈΡΡΠ΅ΠΌΡ ΡΠ²Π»ΡΡΡΡΡ ΠΎΠ΄Π½ΠΈΠΌ ΠΈ ΡΠ΅ΠΌ ΠΆΠ΅ Π² ΡΡΠΎΠΌ Π°Π²ΡΠΎΠΌΠΎΠ±ΠΈΠ»Π΅. ΠΠ½ΠΈ, ΡΠΎΠΎΡΠ²Π΅ΡΡΡΠ²Π΅Π½Π½ΠΎ, ΠΈΠΌΠ΅ΡΡ ΠΌΠ΅Π½ΡΡΠ΅ ΡΡΡΡΠΎΠΉΡΡΠ², Π½Π΅ΠΎΠ±Ρ ΠΎΠ΄ΠΈΠΌΡΡ Π΄Π»Ρ ΠΈΡ ΡΠ°Π±ΠΎΡΡ, ΠΈ ΠΎΠ½ΠΈ ΠΌΠΎΠ³ΡΡ ΠΈΡΠΏΠΎΠ»ΡΠ·ΠΎΠ²Π°Π½Ρ Π² Π»ΡΠ±ΠΎΠΉ ΠΌΠΎΠΌΠ΅Π½Ρ. Π‘ΡΠΎΡΠ½ΠΎΡΠ½ΡΠΉ ΡΠΎΡΠΌΠΎΠ· Π½Π΅ΠΎΠ±Ρ ΠΎΠ΄ΠΈΠΌ Π΄Π»Ρ ΡΠ΄Π΅ΡΠΆΠ°Π½ΠΈΡ Π°Π²ΡΠΎΠΌΠΎΠ±ΠΈΠ»Ρ Π±Π΅Π· Π΄Π²ΠΈΠΆΠ΅Π½ΠΈΡ ΠΏΡΠΈ Π΄ΠΎΠ»Π³ΠΈΡ ΡΡΠΎΡΠ½ΠΊΠ°Ρ ΠΈΠ»ΠΈ ΠΊΠΎΠ³Π΄Π° Π½Π΅ΠΎΠ±Ρ ΠΎΠ΄ΠΈΠΌΠΎ ΡΡΠΎΠ³Π°ΡΡΡΡ Ρ ΠΌΠ΅ΡΡΠ° ΠΏΠΎΠ΄ ΡΠΊΠ»ΠΎΠ½.
ΠΠ°ΠΆΠ΅ ΠΎΠΏΡΡΠ½ΡΠ΅ Π²ΠΎΠ΄ΠΈΡΠ΅Π»Ρ Π½Π΅ΡΠ΅Π΄ΠΊΠΎ ΠΏΠΎΠ»ΡΠ·ΡΡΡ ΠΈΠΌ, ΡΠ°ΠΊ ΠΊΠ°ΠΊ ΠΏΠΎΠ»Π½ΠΎΡΡΡΡ Π·Π°Π³ΡΡΠΆΠ΅Π½Π½ΡΠΉ Π°Π²ΡΠΎΠΌΠΎΠ±ΠΈΠ»Ρ ΡΠ»ΠΎΠΆΠ½ΠΎ ΠΏΠΎΠΉΠΌΠ°ΡΡ ΠΈ ΡΡΠΎΠ½ΡΡΡΡΡ Π±Π΅Π· ΠΎΡΠΊΠ°ΡΠ° ΠΏΡΠΈ Π΄ΠΎΡΡΠ°ΡΠΎΡΠ½ΠΎΠΌ ΡΠΊΠ»ΠΎΠ½Π΅.
ΠΡΠΈΠ½ΡΠΈΠΏΠΈΠ°Π»ΡΠ½ΠΎΠ΅ ΡΡΡΡΠΎΠΉΡΡΠ²ΠΎ ΠΊΠΎΠ½ΠΊΡΠ΅ΡΠ½ΠΎΠΉ ΡΠΈΡΡΠ΅ΠΌΡ
ΠΡΠ±ΡΡ ΡΠΎΡΠΌΠΎΠ·Π½ΡΡ ΡΠΈΡΡΠ΅ΠΌΡ ΠΌΠΎΠΆΠ½ΠΎ ΠΏΠΎΠ΄ΡΠ°Π·Π΄Π΅Π»ΠΈΡΡ Π½Π° Π΄Π²Π΅ ΡΠΎΡΡΠ°Π²Π»ΡΡΡΠΈΡ :
- ΠΡΠΈΠ²ΠΎΠ΄Π½ΡΡ.
- ΠΠ΅Ρ Π°Π½ΠΈΡΠ΅ΡΠΊΡΡ.
ΠΠ΅Ρ Π°Π½ΠΈΠ·ΠΌ ΠΎΠ±Π΅ΡΠΏΠ΅ΡΠΈΠ²Π°Π΅Ρ ΡΠΎΠ·Π΄Π°Π½ΠΈΠ΅ ΠΌΠΎΠΌΠ΅Π½ΡΠ° ΡΠΎΠΏΡΠΎΡΠΈΠ²Π»Π΅Π½ΠΈΡ Π΄Π²ΠΈΠΆΠ΅Π½ΠΈΡ, Π° ΠΏΡΠΈΠ²ΠΎΠ΄ Π½ΡΠΆΠ΅Π½ Π΄Π»Ρ ΡΠΎΠ³ΠΎ, ΡΡΠΎΠ±Ρ ΠΏΡΠΈΠ²ΠΎΠ΄ΠΈΡΡ ΠΌΠ΅Ρ Π°Π½ΠΈΠ·ΠΌ Π² Π΄Π΅ΠΉΡΡΠ²ΠΈΠ΅ Π² Π½ΡΠΆΠ½ΠΎΠ΅ Π²ΠΎΠ΄ΠΈΡΠ΅Π»Ρ Π²ΡΠ΅ΠΌΡ.
ΠΠ΅Ρ Π°Π½ΠΈΠ·ΠΌΡ
Π ΡΠΎΡΡΠ°Π² ΠΌΠ΅Ρ Π°Π½ΠΈΠ·ΠΌΠ° Π²Ρ ΠΎΠ΄ΡΡ ΡΠ°Π·Π»ΠΈΡΠ½ΡΠ΅ ΡΡΠΈΠΊΡΠΈΠΎΠ½Π½ΡΠ΅ ΡΠ°ΡΡΠΈ, ΠΊΠΎΡΠΎΡΡΠ΅ ΡΡΡΠ°Π½Π°Π²Π»ΠΈΠ²Π°ΡΡΡΡ Π² Π½Π΅ΠΏΠΎΡΡΠ΅Π΄ΡΡΠ²Π΅Π½Π½ΠΎΠΌ ΠΊΠΎΠ½ΡΠ°ΠΊΡΠ΅ Ρ ΠΊΠΎΠ»Π΅ΡΠΎΠΌ. Π‘ΡΠΎΡΠ½ΠΎΡΠ½ΡΠΉ ΠΆΠ΅ ΠΌΠ΅Ρ Π°Π½ΠΈΠ·ΠΌ Π·Π΄Π΅ΡΡ Π½Π΅ ΠΊΠΎΠ½ΡΠ°ΠΊΡΠΈΡΡΠ΅Ρ ΡΠΎ ΡΡΠ°ΡΠ½ΡΠΌΠΈ ΡΠΎΡΠΌΠΎΠ·Π°ΠΌΠΈ, ΠΎΠ½Π° ΠΈΠΌΠ΅Π΅Ρ ΡΠ²ΠΎΠΉ ΠΎΡΠ΄Π΅Π»ΡΠ½ΡΠΉ ΠΌΠ΅Ρ Π°Π½ΠΈΠ·ΠΌ. ΠΠ½ ΡΡΡΠ°Π½Π°Π²Π»ΠΈΠ²Π°Π΅ΡΡΡ Π½Π° ΠΊΠ°ΡΠ΄Π°Π½Π½ΠΎΠΌ Π²Π°Π»Ρ ΠΈ ΡΠΈΠΊΡΠΈΡΡΠ΅Ρ Π΅Π³ΠΎ, ΠΊΠΎΠ³Π΄Π° Π²ΠΊΠ»ΡΡΠ°Π΅ΡΡΡ. ΠΠ΄Π΅ΡΡ ΡΡΡΠ°Π½Π°Π²Π»ΠΈΠ²Π°ΡΡΡΡ ΡΠΎΡΠΌΠΎΠ·Π½ΡΠ΅ ΠΌΠ΅Ρ Π°Π½ΠΈΠ·ΠΌΡ Π±Π°ΡΠ°Π±Π°Π½Π½ΠΎΠ³ΠΎ ΡΠΈΠΏΠ°, ΡΠ°ΠΊ ΠΊΠ°ΠΊ ΠΎΠ½ΠΈ ΠΎΠΏΡΠΈΠΌΠ°Π»ΡΠ½Ρ Π΄Π»Ρ ΡΠ°ΠΊΠΎΠ³ΠΎ Π³ΡΡΠ·ΠΎΠ²ΠΈΠΊΠ°. ΠΡΠ°ΡΠ°ΡΡΠ°ΡΡΡ ΡΠ°ΡΡΡ Π·Π΄Π΅ΡΡ ΡΡΠΎ ΡΠ°ΠΌ Π±Π°ΡΠ°Π±Π°Π½, Π° Π½Π΅ΠΏΠΎΠ΄Π²ΠΈΠΆΠ½Π°Ρ ΡΡΠΎ ΡΠΏΠ΅ΡΠΈΠ°Π»ΡΠ½ΡΠ΅ Π»Π΅Π½ΡΡ ΠΈΠ»ΠΈ ΠΊΠΎΠ»ΠΎΠ΄ΠΊΠΈ, ΠΊΠΎΡΠΎΡΡΠ΅ ΠΊ Π½Π΅ΠΌΡ ΠΏΡΠΈΠ΄Π°Π²Π»ΠΈΠ²Π°ΡΡΡΡ.
ΠΠΎΡΠΏΡΡ Π±Π°ΡΠ°Π±Π°Π½Π° ΠΏΠ»ΠΎΡΠ½ΠΎ ΡΠ²ΡΠ·Π°Π½ Ρ ΠΊΠΎΠ»Π΅ΡΠΎΠΌ ΠΈ Π²ΡΠ°ΡΠ°Π΅ΡΡΡ Π²ΠΌΠ΅ΡΡΠ΅ Ρ Π½ΠΈΠΌ. ΠΠ½ΡΡΡΠΈ Π½Π΅Π³ΠΎ Π½Π° ΠΏΡΡΠΆΠΈΠ½Π°Ρ ΡΠ°ΡΠΏΠΎΠ»ΠΎΠΆΠ΅Π½Ρ ΡΠΎΡΠΌΠΎΠ·Π½ΡΠ΅ ΠΊΠΎΠ»ΠΎΠ΄ΠΊΠΈ, ΠΊΠΎΡΠΎΡΡΠ΅ ΠΏΡΠΈ Π½Π°ΠΆΠ°ΡΠΈΠΈ Π½Π° ΠΏΠ΅Π΄Π°Π»Ρ ΠΏΡΠΈΠΆΠΈΠΌΠ°ΡΡΡΡ ΠΊ Π±Π°ΡΠ°Π±Π°Π½Ρ ΠΈ Π·Π°ΠΌΠ΅Π΄Π»ΡΡΡ Π΅Π³ΠΎ Π²ΡΠ°ΡΠ΅Π½ΠΈΠ΅. ΠΡΠ΅ΠΏΠ»Π΅Π½ΠΈΠ΅ Π±Π°ΡΠ°Π±Π°Π½ΠΎΠ² ΠΊ ΡΡΡΠΏΠΈΡΠ΅ ΠΌΠ°ΡΠΈΠ½Ρ ΠΎΡΡΡΠ΅ΡΡΠ²Π»ΡΠ΅ΡΡΡ Π±ΠΎΠ»ΡΠΎΠ²ΡΠΌ ΡΠΎΠ΅Π΄ΠΈΠ½Π΅Π½ΠΈΠ΅ΠΌ, Π·Π° ΡΡΠ΅Ρ ΡΠ΅Π³ΠΎ ΠΊΡΠ΅ΠΏΠ»Π΅Π½ΠΈΠ΅ ΠΌΠ°ΠΊΡΠΈΠΌΠ°Π»ΡΠ½ΠΎ Π½Π°Π΄Π΅ΠΆΠ½ΠΎ. ΠΠΎΠ»ΠΎΠ΄ΠΊΠΈ ΡΠ΄Π΅Π»Π°Π½Ρ ΠΈΠ· ΡΠΏΠ΅ΡΠΈΠ°Π»ΡΠ½ΠΎΠ³ΠΎ ΡΡΠΈΠΊΡΠΈΠΎΠ½Π½ΠΎΠ³ΠΎ ΠΌΠ°ΡΠ΅ΡΠΈΠ°Π»Π°, ΠΊΠΎΡΠΎΡΡΠΉ ΠΎΡΠ΅Π½Ρ Π΄ΠΎΠ»Π³ΠΎ ΡΡΠΈΡΠ°Π΅ΡΡΡ.
ΠΡΠΈΠ²ΠΎΠ΄
ΠΡΠΈΠ²ΠΎΠ΄ ΠΆΠ΅ Π½Π΅ΠΎΠ±Ρ ΠΎΠ΄ΠΈΠΌ Π΄Π»Ρ ΡΠΎΠ³ΠΎ, ΡΡΠΎΠ±Ρ ΡΠΏΡΠ°Π²Π»ΡΡΡ ΠΌΠ΅Ρ Π°Π½ΠΈΠ·ΠΌΠΎΠΌ ΠΈ ΡΠΎΠ²Π΅ΡΡΠ°ΡΡ ΠΈΠΌ ΠΎΠΏΡΠ΅Π΄Π΅Π»Π΅Π½Π½ΡΠ΅ Π΄Π΅ΠΉΡΡΠ²ΠΈΡ. ΠΠ° ΠΠΠ 3309 ΡΡΡΠ°Π½Π°Π²Π»ΠΈΠ²Π°ΡΡΡΡ ΠΌΠ΅Ρ Π°Π½ΠΈΡΠ΅ΡΠΊΠΈΠΉ ΠΈ Π³ΠΈΠ΄ΡΠ°Π²Π»ΠΈΡΠ΅ΡΠΊΠΈΠΉ ΠΏΡΠΈΠ²ΠΎΠ΄Ρ ΡΠ°Π±ΠΎΡΠ΅Π³ΠΎ Π΄Π΅ΠΉΡΡΠ²ΠΈΡ Π΄Π»Ρ, ΡΠΎΠΎΡΠ²Π΅ΡΡΡΠ²Π΅Π½Π½ΠΎ, ΡΡΠΎΡΠ½ΠΎΡΠ½ΠΎΠΉ ΠΈ ΡΠ°Π±ΠΎΡΠ΅ΠΉ ΡΠΎΡΠΌΠΎΠ·Π½ΡΡ ΡΠΈΡΡΠ΅ΠΌ. ΠΠΈΠ΄ΡΠ°Π²Π»ΠΈΡΠ΅ΡΠΊΠΈΠΉ ΠΏΡΠΈΠ²ΠΎΠ΄ Π±ΡΠ» Π²ΡΠ±ΡΠ°Π½ ΡΠ°ΠΊ ΠΊΠ°ΠΊ ΠΎΠ½ ΡΠ°ΠΌΡΠΉ ΠΎΠΏΡΠΈΠΌΠ°Π»ΡΠ½ΡΠΉ Π΄Π»Ρ ΠΏΡΠΎΡΡΠΎΠΉ Π³ΡΡΠ·ΠΎΠ²ΠΎΠΉ ΠΌΠ°ΡΠΈΠ½Ρ.
ΠΠΎΠΌΠΈΠΌΠΎ Π½Π΅Π³ΠΎ ΡΡΡΠ΅ΡΡΠ²ΡΡΡ Π΅ΡΠ΅ ΠΏΠ½Π΅Π²ΠΌΠ°ΡΠΈΡΠ΅ΡΠΊΠΈΠΉ ΠΈ ΡΠ»Π΅ΠΊΡΡΠΈΡΠ΅ΡΠΊΠΈΠΉ ΠΏΡΠΈΠ²ΠΎΠ΄Ρ, Π½ΠΎ ΠΎΠ½ΠΈ ΠΈΠΌΠ΅ΡΡ ΠΎΡΠ΅Π½Ρ ΡΠ·ΠΊΡΡ ΡΠΏΠ΅ΡΠΈΠ°Π»ΠΈΠ·Π°ΡΠΈΡ ΠΈ Π½Π΅ ΡΡΠ°Π²ΡΡΡΡ Π½Π° ΠΌΠ°ΡΠΈΠ½Ρ ΡΠ°ΠΊΠΎΠ³ΠΎ ΡΠΈΠΏΠ°.
ΠΠ° ΡΡΠΎΠΌ Π°Π²ΡΠΎΠΌΠΎΠ±ΠΈΠ»Π΅ ΡΡΡΠ°Π½Π°Π²Π»ΠΈΠ²Π°Π΅ΡΡΡ ΡΠ°ΠΊΠΆΠ΅ ΡΠΈΡΡΠ΅ΠΌΠ° ΡΠΈΠ³Π½Π°Π»ΠΈΠ·Π°ΡΠΈΠΈ ΠΎ Π½Π΅ΠΈΡΠΏΡΠ°Π²Π½ΠΎΡΡΠΈ ΡΠΎΡΠΌΠΎΠ·ΠΎΠ² ΠΈ Π³ΠΈΠ΄ΡΠΎΠ²Π°ΠΊΡΡΠΌΠ½ΡΠΉ ΡΡΠΈΠ»ΠΈΡΠ΅Π»Ρ Ρ Π²Π°ΠΊΡΡΠΌΠ½ΡΠΌ Π±Π°Π»Π»ΠΎΠ½ΠΎΠΌ ΠΈ Π·Π°ΠΏΠΎΡΠ½ΡΠΌ ΠΊΠ»Π°ΠΏΠ°Π½ΠΎΠΌ. ΠΠ΄Π΅ΡΡ ΡΡΡΠ°Π½ΠΎΠ²Π»Π΅Π½Ρ ΡΠ°Π·Π΄Π΅Π»ΡΠ½ΡΠ΅ Π³ΠΈΠ΄ΡΠ°Π²Π»ΠΈΡΠ΅ΡΠΊΠΈΠ΅ ΠΊΠΎΠ½ΡΡΡΡ Π½Π° ΠΊΠ°ΠΆΠ΄ΡΡ ΠΎΡΡ Π°Π²ΡΠΎΠΌΠΎΠ±ΠΈΠ»Ρ. Π’ΠΎ Π΅ΡΡΡ, ΠΏΡΠΈ Π²ΡΡ ΠΎΠ΄Π΅ ΠΎΠ΄Π½ΠΎΠ³ΠΎ ΠΈΠ· ΡΡΡΠΎΡ Π²ΡΠΎΡΠΎΠΉ Π²ΡΠ΅ ΠΆΠ΅ Π±ΡΠ΄Π΅Ρ Π²ΡΠΏΠΎΠ»Π½ΡΡΡ ΡΠ²ΠΎΠΈ ΡΡΠ½ΠΊΡΠΈΠΈ ΠΈ ΡΠΌΠΎΠΆΠ΅Ρ ΠΎΠ±Π΅ΡΠΏΠ΅ΡΠΈΡΡ ΠΎΡΡΠ°Π½ΠΎΠ²ΠΊΡ ΠΌΠ°ΡΠΈΠ½Ρ Π±Π΅Π· Π°Π²Π°ΡΠΈΠΈ. ΠΠ°Π»Π»ΠΎΠ½Ρ ΠΎΠ±Π΅ΡΠΏΠ΅ΡΠΈΠ²Π°ΡΡ ΠΏΠΈΡΠ°Π½ΠΈΠ΅ ΠΊΠ°ΠΆΠ΄ΠΎΠ³ΠΎ ΠΊΠΎΠ½ΡΡΡΠ° ΠΎΡΠ΄Π΅Π»ΡΠ½ΠΎ, ΡΡΠΎ ΡΠ°ΠΊΠΆΠ΅ ΠΈΠ· ΡΠΎΠΎΠ±ΡΠ°ΠΆΠ΅Π½ΠΈΠΉ Π±Π΅Π·ΠΎΠΏΠ°ΡΠ½ΠΎΡΡΠΈ. ΠΠΎ Ρ ΠΎΠ΄Ρ ΠΊΠΎΠ½ΡΡΡΠ° Π² Π½ΠΈΡ Π²ΡΡΡΠΎΠ΅Π½ ΡΠ΅Π³ΡΠ»ΡΡΠΎΡ Π΄Π°Π²Π»Π΅Π½ΠΈΡ ΡΠΎΡΠΌΠΎΠ·Π½ΡΡ ΡΠΈΠ», ΠΊΠΎΡΠΎΡΡΠΉ Π½Π΅ΠΎΠ±Ρ ΠΎΠ΄ΠΈΠΌ Π΄Π»Ρ ΠΎΠ±Π΅ΡΠΏΠ΅ΡΠ΅Π½ΠΈΡ Π½ΡΠΆΠ½ΠΎΠ³ΠΎ ΡΡΠΈΠ»ΠΈΡ ΠΏΡΠΈ Π²ΡΡ ΠΎΠ΄Π΅ ΠΈΠ· ΡΡΡΠΎΡ ΠΎΠ΄Π½ΠΎΠ³ΠΎ ΠΈΠ· ΠΊΠΎΠ½ΡΡΡΠΎΠ² ΠΈ ΡΠ΅Π³ΡΠ»ΡΡΠΈΠΈ ΡΠ°Π²Π½ΠΎΠ³ΠΎ ΡΡΠΈΠ»ΠΈΡ Π½Π° ΠΊΠ°ΠΆΠ΄ΠΎΠ΅ ΠΊΠΎΠ»Π΅ΡΠΎ. Π’ΠΎ Π΅ΡΡΡ, Π΅ΡΠ»ΠΈ ΠΏΡΠΎΡΠ΅, ΠΎΠ½ Π΄Π΅Π»Π°Π΅Ρ ΡΠ°ΠΊ, ΡΡΠΎ ΠΎΡΡΠ°Π²ΡΠΈΠΉΡΡ ΠΊΠΎΠ½ΡΡΡ Π½Π΅ ΠΏΠΎΠ»ΡΡΠ°Π» Π² Π΄Π²Π° ΡΠ°Π·Π° Π±ΠΎΠ»ΡΡΠ΅ ΡΡΠΈΠ»ΠΈΡ ΠΈΠ·-Π·Π° ΡΠΎΠ³ΠΎ, ΡΡΠΎ Π²ΡΠΎΡΠΎΠΉ Π½Π΅ ΡΠ°Π±ΠΎΡΠ°Π΅Ρ. ΠΡΠΈ ΡΡΠΎΠΌ ΡΠ°Π±ΠΎΡΠΈΠΉ Ρ ΠΎΠ΄ ΠΏΠ΅Π΄Π°Π»ΠΈ Π½Π΅ΡΠΊΠΎΠ»ΡΠΊΠΎ ΡΠ²Π΅Π»ΠΈΡΠΈΠ²Π°Π΅ΡΡΡ ΠΈ ΡΠΎΡΠΌΠΎΠΆΠ΅Π½ΠΈΠ΅ ΠΌΠΎΠΆΠ΅Ρ Π½Π°ΡΡΡΠΏΠΈΡ ΡΠΎΠ³Π΄Π°, ΠΊΠΎΠ³Π΄Π° Π²ΠΎΠ΄ΠΈΡΠ΅Π»Ρ ΠΠΠ 3307 ΠΎΠΏΡΡΡΠΈΡ ΠΏΠ΅Π΄Π°Π»Ρ Π² ΠΏΠΎΠ».
ΠΠΎΠ΄ ΠΊΠ°ΠΏΠΎΡΠΎΠΌ Π½Π°ΡΠ΅Π» ΡΠ²ΠΎΠ΅ ΠΌΠ΅ΡΡΠΎ Π³Π»Π°Π²Π½ΡΠΉ ΡΠΎΡΠΌΠΎΠ·Π½ΠΎΠΉ ΡΠΈΠ»ΠΈΠ½Π΄Ρ, ΠΊΠΎΡΠΎΡΡΠΉ Π²ΠΎΡΠΏΡΠΈΠ½ΠΈΠΌΠ°Π΅Ρ Π½Π°ΠΆΠ°ΡΠΈΠ΅ ΠΏΠ΅Π΄Π°Π»ΠΈ ΠΈ Π·Π° ΡΡΠ΅Ρ Π½Π΅Π±ΠΎΠ»ΡΡΠΈΡ ΠΏΠΎΡΡΠ΅Π½ΡΠΊΠΎΠ² ΡΠΎΠ·Π΄Π°Π΅Ρ Π½Π΅ΠΎΠ±Ρ ΠΎΠ΄ΠΈΠΌΠΎΠ΅ Π΄Π°Π²Π»Π΅Π½ΠΈΠ΅ Π² ΠΊΠΎΠ½ΡΡΡΠ΅. Π’ΠΎΡΠΌΠΎΠ·Π½ΠΎΠΉ ΡΠΈΠ»ΠΈΠ½Π΄Ρ ΡΠ°ΠΊΠΆΠ΅ ΡΠ°Π·Π΄Π΅Π»Π΅Π½ Π½Π° Π΄Π²Π΅ ΠΏΠΎΠ»ΠΎΡΡΠΈ Π΄Π»Ρ ΠΊΠ°ΠΆΠ΄ΠΎΠ³ΠΎ ΠΎΡΠ΄Π΅Π»ΡΠ½ΠΎΠ³ΠΎ ΠΊΠΎΠ½ΡΡΡΠ°. ΠΠΎΡΡΠ΅Π½ΡΠΊΠΈ ΠΎΡΠ½ΠΎΠ²Π½ΠΎΠ³ΠΎ ΡΠΎΡΠΌΠΎΠ·Π½ΠΎΠ³ΠΎ ΠΎΡΠ½Π°ΡΠ΅Π½Ρ ΡΠΏΠ΅ΡΠΈΠ°Π»ΡΠ½ΡΠΌΠΈ ΠΏΠ»Π°Π²Π°ΡΡΠΈΠΌΠΈ Π³ΠΎΠ»ΠΎΠ²ΠΊΠ°ΠΌΠΈ, ΠΊΠΎΡΠΎΡΡΠ΅, ΠΏΠΎ ΡΡΡΠΈ ΡΠ²ΠΎΠ΅ΠΉ, ΡΠ²Π»ΡΡΡΡΡ Π²Π°ΡΠΈΠ°ΡΠΈΠ΅ΠΉ ΠΏΠ΅ΡΠ΅ΠΏΡΡΠΊΠ½ΠΎΠ³ΠΎ ΠΊΠ»Π°ΠΏΠ°Π½Π°. ΠΠΎ Π²ΡΠ΅ΠΌΡ ΠΎΡΠΏΡΡΠ΅Π½Π½ΠΎΠ³ΠΎ ΡΠΎΡΡΠΎΡΠ½ΠΈΡ ΠΏΠ΅Π΄Π°Π»ΠΈ Π·Π°Π·ΠΎΡ ΠΊΠ»Π°ΠΏΠ°Π½Π° Π² ΡΠ°Π±ΠΎΡΠ΅ΠΌ ΠΏΠΎΠ»ΠΎΠΆΠ΅Π½ΠΈΠΈ, ΡΠΎ Π΅ΡΡΡ Π³Π»Π°Π²Π½ΡΠΉ ΡΠΎΡΠΌΠΎΠ·Π½ΠΎΠΉ ΠΈΠΌΠ΅Π΅Ρ ΡΠ²ΡΠ·Ρ Ρ ΡΠ°ΡΡΠΈΡΠΈΡΠ΅Π»ΡΠ½ΡΠΌ Π±Π°ΡΠΊΠΎΠΌ. ΠΠΎΠ³Π΄Π° Π½Π° ΠΏΠ΅Π΄Π°Π»Ρ Π½Π°ΠΆΠΈΠΌΠ°Π΅Ρ Π²ΠΎΠ΄ΠΈΡΠ΅Π»Ρ, ΡΠΎ ΠΏΠΎΡΡΠ½ΠΈ Π΄Π²ΠΈΠΆΡΡΡΡ ΠΈ Π³ΠΎΠ»ΠΎΠ²ΠΊΠΈ ΠΏΠΎΠ΄ Π΄Π΅ΠΉΡΡΠ²ΠΈΠ΅ΠΌ ΠΏΡΡΠΆΠΈΠ½ Π²ΠΆΠΈΠΌΠ°ΡΡΡΡ Π² ΠΏΠΎΡΡΠ½ΠΈ ΠΈ ΠΏΠ»ΠΎΡΠ½ΠΎ Π·Π°ΠΊΡΡΠ²Π°ΡΡΡΡ. Π’Π΅ΠΌ ΡΠ°ΠΌΡΠΌ ΠΏΡΠ΅ΡΡΠ²Π°Π΅ΡΡΡ ΡΠΎΠΎΠ±ΡΠ΅Π½ΠΈΠ΅ ΡΠΈΠ»ΠΈΠ½Π΄ΡΠ° ΠΈ Π±Π°ΡΠΊΠ° ΠΈ Π² ΡΠΈΡΡΠ΅ΠΌΠ΅ ΡΠΎΠ·Π΄Π°ΡΡΡΡ ΠΏΠ΅ΡΠ²ΠΎΠ΅ Π΄Π°Π²Π»Π΅Π½ΠΈΠ΅. ΠΠΈΡΠ°Π½ΠΈΠ΅ Π²ΡΠ΅ΠΉ ΡΠΈΡΡΠ΅ΠΌΡ ΠΏΡΠΎΠΈΡΡ ΠΎΠ΄ΠΈΡ ΠΈΠ· ΡΠ°ΡΡΠΈΡΠΈΡΠ΅Π»ΡΠ½ΠΎΠ³ΠΎ Π±Π°ΡΠΊΠ°. ΠΡΠΈ ΠΎΠ±ΡΡΠ½ΠΎΠΉ ΠΏΠΎΠ²ΡΠ΅Π΄Π½Π΅Π²Π½ΠΎΠΉ ΡΠ°Π±ΠΎΡΠ΅ ΡΠΎΡΠΌΠΎΠ·ΠΎΠ² Π°Π²ΡΠΎΠΌΠΎΠ±ΠΈΠ»Ρ ΠΠΠ 3307 ΡΡΠΎΠ²Π΅Π½Ρ ΡΠΎΡΠΌΠΎΠ·Π½ΠΎΠΉ ΠΆΠΈΠ΄ΠΊΠΎΡΡΠΈ Π΄ΠΎΠ»ΠΆΠ΅Π½ Π±ΡΡΡ ΠΏΡΠΈΠ±Π»ΠΈΠΆΠ΅Π½ ΠΊ ΠΌΠ°ΠΊΡΠΈΠΌΠ°Π»ΡΠ½ΠΎΠΌΡ. ΠΡΠΈ Π½ΠΎΠ²ΡΡ ΡΠΎΡΠΌΠΎΠ·Π½ΡΡ ΠΊΠΎΠ»ΠΎΠ΄ΠΊΠ°Ρ ΠΈ ΡΠ½ΡΡΠΎΠΌ Π΄Π°ΡΡΠΈΠΊΠ΅ ΠΎΠ½ Π΄ΠΎΠ»ΠΆΠ΅Π½ Π±ΡΡΡ Π½Π° ΠΎΡΠΌΠ΅ΡΠΊΠ΅ ΠΌΠ°ΠΊΡΠΈΠΌΡΠΌ.
ΠΠ°ΡΡΠΈΠΊ ΡΠΈΠ³Π½Π°Π»ΠΈΠ·ΠΈΡΡΠ΅Ρ ΠΎ ΡΠ΅Π·ΠΊΠΎΠΌ ΠΏΠ°Π΄Π΅Π½ΠΈΠΈ ΡΡΠΎΠ²Π½Ρ ΡΠΎΡΠΌΠΎΠ·Π½ΠΎΠΉ ΠΆΠΈΠ΄ΠΊΠΎΡΡΠΈ, ΡΡΠΎ ΡΠ°ΠΌΠΎ ΠΏΠΎ ΡΠ΅Π±Π΅ ΡΠ²ΠΈΠ΄Π΅ΡΠ΅Π»ΡΡΡΠ²ΡΠ΅Ρ ΠΎ ΡΠ΅ΡΠΈ Π² ΡΠΈΡΡΠ΅ΠΌΠ΅ ΠΈ Π½Π°ΡΡΡΠ΅Π½ΠΈΠΈ Π΅Π΅ Π³Π΅ΡΠΌΠ΅ΡΠΈΡΠ½ΠΎΡΡΠΈ. ΠΠ»Ρ Π³ΡΡΠ·ΠΎΠ²ΠΈΠΊΠ° ΡΡΠΎ Π½Π΅Π΄ΠΎΠΏΡΡΡΠΈΠΌΠΎ, ΠΏΠΎΡΡΠΎΠΌΡ ΠΏΠ΅ΡΠ΅Π΄ Π΅Π³ΠΎ Π²ΡΠ΅Π·Π΄ΠΎΠΌ Π½Π° Π»ΠΈΠ½ΠΈΡ Π½Π°Π΄Π»Π΅ΠΆΠΈΡ ΠΏΡΠΎΠ²Π΅ΡΡΡΡ ΡΠ°Π±ΠΎΡΠΎΡΠΏΠΎΡΠΎΠ±Π½ΠΎΡΡΡ ΡΠΎΡΠΌΠΎΠ·ΠΎΠ² ΠΈ ΡΡΠΎΠ²Π΅Π½Ρ ΠΆΠΈΠ΄ΠΊΠΎΡΡΠΈ Π² ΡΠ°ΡΡΠΈΡΠΈΡΠ΅Π»ΡΠ½ΠΎΠΌ Π±Π°ΡΠΊΠ΅.
Π£ΡΠΈΠ»ΠΈΡΠ΅Π»Ρ ΡΠΎΡΠΌΠΎΠ·ΠΎΠ² Π½Π΅ΠΎΠ±Ρ ΠΎΠ΄ΠΈΠΌ Π΄Π»Ρ ΡΠΎΠ·Π΄Π°Π½ΠΈΡ Π΄ΠΎΠΏΠΎΠ»Π½ΠΈΡΠ΅Π»ΡΠ½ΠΎΠ³ΠΎ Π΄Π°Π²Π»Π΅Π½ΠΈΡ Π² ΠΊΠΎΠ½ΡΡΡΠ°Ρ ΡΠΈΡΡΠ΅ΠΌΡ. ΠΡΠΎ ΡΠ»ΡΡΡΠ°Π΅Ρ ΠΊΠ°ΡΠ΅ΡΡΠ²ΠΎ ΡΠΎΡΠΌΠΎΠΆΠ΅Π½ΠΈΡ Π°Π²ΡΠΎΠΌΠΎΠ±ΠΈΠ»Ρ, Π° Π²ΠΎΠ΄ΠΈΡΠ΅Π»Ρ ΡΡΠ°Π½ΠΎΠ²ΠΈΡΡΡΡ Π½Π΅ Π½ΡΠΆΠ½ΠΎ Π΄Π°Π²ΠΈΡΡ Π½Π° ΠΏΠ΅Π΄Π°Π»Ρ ΡΠΎ Π²ΡΠ΅ΠΉ ΡΠΈΠ»Ρ. ΠΡΠΈΠ½ΡΠΈΠΏ ΡΠ°Π±ΠΎΡΡ ΠΎΡΠΎΠ±Π΅Π½Π½ΠΎΠ³ΠΎ Π³ΠΈΠ΄ΡΠΎΠ²Π°ΠΊΡΡΠΌΠ½ΠΎΠ³ΠΎ ΡΡΠΈΠ»ΠΈΡΠ΅Π»Ρ ΡΠΎΡΠΌΠΎΠ·ΠΎΠ² Π½Π° Π°Π²ΡΠΎΠΌΠΎΠ±ΠΈΠ»Π΅ ΠΠΠ 3307 ΡΠ²ΠΎΠ΄ΠΈΡΡΡ ΠΊ ΡΠΎΠ·Π΄Π°Π½ΠΈΡ Π΄ΠΎΠΏΠΎΠ»Π½ΠΈΡΠ΅Π»ΡΠ½ΠΎΠ³ΠΎ Π²ΠΎ Π²ΠΏΡΡΠΊΠ½ΠΎΠΉ ΡΠΈΡΡΠ΅ΠΌΠ΅ Π΄Π²ΠΈΠ³Π°ΡΠ΅Π»Ρ ΠΈ ΡΠ΅ΠΌ ΡΠ°ΠΌΡΠΌ ΡΠΎΠ·Π΄Π°Π΅ΡΡΡ Π΄ΠΎΠΏΠΎΠ»Π½ΠΈΡΠ΅Π»ΡΠ½ΠΎΠ΅ Π΄Π°Π²Π»Π΅Π½ΠΈΠ΅. ΠΡΠΈ Π΅Π³ΠΎ Π²ΡΡ ΠΎΠ΄Π΅ ΡΠ΅Π·ΠΊΠΎ ΠΌΠΎΠΆΠ΅Ρ ΡΡ ΡΠ΄ΡΠΈΡΡΡΡ ΠΊΠ°ΡΠ΅ΡΡΠ²ΠΎ ΡΠΎΡΠΌΠΎΠΆΠ΅Π½ΠΈΡ, ΡΠ°ΠΊ ΠΊΠ°ΠΊ Π²ΠΎ Π²ΠΏΡΡΠΊΠ½ΡΡ ΡΡΡΠ±Ρ ΠΌΠΎΡΠΎΡΠ° ΠΏΡΠΎΠΈΡΡ ΠΎΠ΄ΠΈΡ ΠΏΠΎΡΡΠΎΡΠ½Π½ΡΠΉ ΠΏΠΎΠ΄ΡΠΎΡ Π²ΠΎΠ·Π΄ΡΡ Π°. ΠΡΠΎ ΠΌΠΎΠΆΠ΅Ρ ΠΎΠ±Π΅Π΄Π½ΠΈΡΡ ΡΠΎΠΏΠ»ΠΈΠ²Π½ΡΡ ΡΠΌΠ΅ΡΡ Π² Π½Π΅ΠΊΠΎΡΠΎΡΡΡ ΡΠΈΠ»ΠΈΠ½Π΄ΡΠ°Ρ ΠΌΠΎΡΠΎΡΠ°, Π²ΡΠ»Π΅Π΄ΡΡΠ²ΠΈΠ΅ ΡΠ΅Π³ΠΎ ΠΌΠ°ΡΠΈΠ½Π° ΠΌΠΎΠΆΠ΅Ρ Π·Π°Π³Π»ΠΎΡ Π½ΡΡΡ ΠΈ Π±ΠΎΠ»ΡΡΠ΅ Π½Π΅ Π·Π°Π²Π΅ΡΠΈΡΡ Π΄ΠΎ ΡΡΡΡΠ°Π½Π΅Π½ΠΈΡ Π½Π΅ΠΏΠΎΠ»Π°Π΄ΠΎΠΊ. Π ΡΠΎΠΌΡ ΠΆΠ΅ Π½Π΅ΡΠ³ΠΎΡΠ΅Π²ΡΠ°Ρ ΡΠΌΠ΅ΡΡ ΠΌΠΎΠΆΠ΅Ρ ΡΠΌΡΡΡ ΡΠΌΠ°Π·ΠΊΡ Π² ΡΠΈΠ»ΠΈΠ½Π΄ΡΠ°Ρ ΠΈ ΠΏΠΎΡΡΠ΅Π½Ρ Π±ΡΠ΄Π΅Ρ ΡΠ°ΡΠ°ΠΏΠ°ΡΡ Π·Π΅ΡΠΊΠ°Π»ΠΎ ΡΠΈΠ»ΠΈΠ½Π΄ΡΠ°, ΡΡΠΎ ΠΌΠΎΠΆΠ΅Ρ ΠΈ Π²ΠΎΠ²ΡΠ΅ ΠΏΡΠΈΠ²Π΅ΡΡΠΈ ΠΊ Π²ΡΡ ΠΎΠ΄Ρ ΠΌΠΎΡΠΎΡΠ° ΠΈΠ· ΡΡΡΠΎΡ.
ΠΡΠΈΠ½ΡΠΈΠΏ ΡΠ°Π±ΠΎΡΡ Π²ΠΎ Π²ΡΠ΅ΠΌΡ ΡΠΎΡΠΌΠΎΠΆΠ΅Π½ΠΈΡ
Π Π°Π·ΠΎΠ±ΡΠ°Π²ΡΠΈΡΡ Ρ ΠΊΠ°ΠΆΠ΄ΡΠΌ Π½ΡΠ°Π½ΡΠΎΠΌ Π΄Π°Π½Π½ΠΎΠΉ ΡΠΎΡΠΌΠΎΠ·Π½ΠΎΠΉ ΡΠΈΡΡΠ΅ΠΌΡ ΡΡΠΎΠ³ΠΎ Π³ΡΡΠ·ΠΎΠ²ΠΈΠΊΠ°, Π½Π°ΠΌ ΠΎΡΡΠ°Π»ΠΎΡΡ ΡΠ°Π·ΠΎΠ±ΡΠ°ΡΡΡΡ ΠΊΠ°ΠΊ ΠΆΠ΅ Π½Π° Π½Π΅ΠΌ ΠΏΡΠΎΠΈΡΡ ΠΎΠ΄ΠΈΡ ΡΠΎΡΠΌΠΎΠΆΠ΅Π½ΠΈΠ΅, ΡΡΠΎ Π² ΠΌΠ°ΡΠΈΠ½Π΅ Π²ΠΎΠΎΠ±ΡΠ΅ ΠΏΡΠΎΠΈΡΡ ΠΎΠ΄ΠΈΡ ΠΏΠΎΡΠ»Π΅ ΡΠΎΠ³ΠΎ, ΠΊΠ°ΠΊ Π²ΠΎΠ΄ΠΈΡΠ΅Π»Ρ Π½Π°ΠΆΠΈΠΌΠ°Π΅Ρ Π½Π° ΠΏΠ΅Π΄Π°Π»Ρ ΡΠΎΡΠΌΠΎΠ·Π°.
ΠΡΠ°ΠΊ, ΠΊΠΎΠ³Π΄Π° Π²ΠΎΠ΄ΠΈΡΠ΅Π»Ρ Π½Π°ΠΆΠΈΠΌΠ°Π΅Ρ Π½Π° ΠΏΠ΅Π΄Π°Π»Ρ ΡΠΎΡΠΌΠΎΠ·Π°, ΡΠΎ Π³ΠΈΠ΄ΡΠΎΠ²Π°ΠΊΡΡΠΌΠ½ΡΠΉ ΡΡΠΈΠ»ΠΈΡΠ΅Π»Ρ Π²ΠΎΡΠΏΡΠΈΠ½ΠΈΠΌΠ°Π΅Ρ ΡΡΠΎ Π½Π°ΠΆΠ°ΡΠΈΠ΅ ΠΈ ΠΌΠ½ΠΎΠ³ΠΎΠΊΡΠ°ΡΠ½ΠΎ Π΅Π³ΠΎ ΡΠ²Π΅Π»ΠΈΡΠΈΠ²Π°Π΅Ρ ΠΏΡΠΈ ΡΡΠΎΠΌ ΠΏΠ΅ΡΠ΅Π½Π°ΠΏΡΠ°Π²Π»ΡΡ Π΅Π³ΠΎ Π½Π° ΠΎΡΠ½ΠΎΠ²Π½ΠΎΠΉ ΡΠΎΡΠΌΠΎΠ·Π½ΠΎΠΉ ΡΠΈΠ»ΠΈΠ½Π΄Ρ Π³ΡΡΠ·ΠΎΠ²ΠΈΠΊΠ°. ΠΠΎΡΡΠ½ΠΈ, ΠΎΠ±Π°, Π΅ΡΠ»ΠΈ Π²ΡΠ΅ ΠΊΠΎΠ½ΡΡΡΡ ΠΈΡΠΏΡΠ°Π²Π½Ρ, Π½Π°ΡΠΈΠ½Π°ΡΡ ΡΠ²Π΅Π»ΠΈΡΠΈΠ²Π°ΡΡ Π΄Π°Π²Π»Π΅Π½ΠΈΠ΅ ΠΆΠΈΠ΄ΠΊΠΎΡΡΠΈ Π² ΠΊΠΎΠ½ΡΡΡΠ°Ρ ΠΏΡΠΎΠΏΠΎΡΡΠΈΠΎΠ½Π°Π»ΡΠ½ΠΎ Π½Π°ΠΆΠ°ΡΠΈΡ ΠΏΠ΅Π΄Π°Π»ΠΈ. ΠΠ½Π°ΡΠ΅Π½ΠΈΠ΅ ΡΡΠΈΠ»ΠΈΡ ΠΏΡΠΈ ΡΡΠΎΠΌ ΡΠ΅Π·ΠΊΠΎ ΡΠ²Π΅Π»ΠΈΡΠΈΠ²Π°Π΅ΡΡΡ ΠΈ ΡΠ°Π±ΠΎΡΠΈΠ΅ ΡΠΈΠ»ΠΈΠ½Π΄ΡΠΈΠΊΠΈ Π½Π° ΠΊΠ°ΠΆΠ΄ΠΎΠΌ ΠΊΠΎΠ»Π΅ΡΠ΅ Π½Π°ΡΠΈΠ½Π°ΡΡ ΠΏΠ΅ΡΠ΅ΠΌΠ΅ΡΠ°ΡΡ ΠΊΠΎΠ»ΠΎΠ΄ΠΊΠΈ Π² Π±Π°ΡΠ°Π±Π°Π½Π°Ρ Π°Π²ΡΠΎΠΌΠΎΠ±ΠΈΠ»Ρ. ΠΡΠΈ ΠΏΡΠΎΠ΄ΠΎΠ»ΠΆΠ΅Π½ΠΈΠΈ Π΄Π²ΠΈΠΆΠ΅Π½ΠΈΡ ΠΏΠ΅Π΄Π°Π»ΠΈ Π΅ΡΠ΅ Π±ΠΎΠ»Π΅Π΅ Π²ΠΎΠ·ΡΠ°ΡΡΠ°Π΅Ρ Π΄Π°Π²Π»Π΅Π½ΠΈΠ΅ ΠΈ ΡΠ°Π±ΠΎΡΠΈΠ΅ ΠΌΠ΅Ρ Π°Π½ΠΈΠ·ΠΌΡ ΠΏΠΎΠ»Π½ΠΎΡΡΡΡ ΠΏΡΠΈΠ²ΠΎΠ΄ΡΡΡΡ Π² Π΄Π΅ΠΉΡΡΠ²ΠΈΠ΅. Π’ΠΎ Π΅ΡΡΡ ΠΊΠΎΠ»ΠΎΠ΄ΠΊΠΈ Π²Ρ ΠΎΠ΄ΡΡ Π² Π·Π°ΡΠ΅ΠΏΠ»Π΅Π½ΠΈΠ΅ Ρ Π±Π°ΡΠ°Π±Π°Π½ΠΈΠΌ ΠΈ Π½Π°ΡΠΈΠ½Π°ΡΡ ΡΠΎΡΠΌΠΎΠ·ΠΈΡΡ ΠΈΡ . ΠΡΠΎ ΠΏΡΠΈΠ²ΠΎΠ΄ΠΈΡ ΠΊ ΡΠΎΠΌΡ, ΡΡΠΎ Π²ΡΠ°ΡΠ΅Π½ΠΈΠ΅ ΠΊΠΎΠ»Π΅Ρ Π·Π°ΠΌΠ΅Π΄Π»ΡΠ΅ΡΡΡ Π·Π° ΡΡΠ΅Ρ Π²ΠΎΠ·Π½ΠΈΠΊΠ½ΠΎΠ²Π΅Π½ΠΈΡ ΡΠΈΠ»Ρ ΡΠΎΡΠΌΠΎΠΆΠ΅Π½ΠΈΡ Π² ΠΌΠ΅ΡΡΠ΅, Π³Π΄Π΅ ΠΊΠΎΠ»Π΅ΡΠΎ ΡΠΎΠΏΡΠΈΠΊΠ°ΡΠ°Π΅ΡΡΡ Ρ Π΄ΠΎΡΠΎΠ³ΠΎΠΉ. Π‘ΠΈΠ»Π° ΡΠΎΡΠΌΠΎΠΆΠ΅Π½ΠΈΡ ΠΏΡΠΎΡΠΈΠ²ΠΎΠ΄Π΅ΠΉΡΡΠ²ΡΠ΅Ρ ΡΠΈΠ»Π΅ Π²ΡΠ°ΡΠ΅Π½ΠΈΡ ΠΊΠΎΠ»Π΅ΡΠ° ΠΈ Π°Π²ΡΠΎΠΌΠΎΠ±ΠΈΠ»Ρ Π·Π°ΠΌΠ΅Π΄Π»ΡΠ΅Ρ Ρ ΠΎΠ΄.
Π‘ΠΎΠΎΡΠ²Π΅ΡΡΡΠ²Π΅Π½Π½ΠΎ, ΡΠ΅ΠΌ ΡΠΈΠ»ΡΠ½Π΅Π΅ Π²ΠΎΠ΄ΠΈΡΠ΅Π»Ρ ΠΆΠΌΠ΅Ρ Π½Π° ΠΏΠ΅Π΄Π°Π»Ρ, ΡΠ΅ΠΌ Π²ΡΡΠ΅ Π±ΡΠ΄Π΅Ρ Π΄Π°Π²Π»Π΅Π½ΠΈΠ΅ Π² ΠΊΠΎΠ½ΡΡΡΠ°Ρ ΠΈ Π΄ΡΡΡΠ΅ Π±ΡΠ΄Π΅Ρ ΠΏΡΠΎΠΈΡΡ ΠΎΠ΄ΠΈΡΡ Π·Π°ΡΠΎΡΠΌΠ°ΠΆΠΈΠ²Π°Π½ΠΈΠ΅ Π²ΡΠ΅Π³ΠΎ Π°Π²ΡΠΎΠΌΠΎΠ±ΠΈΠ»Ρ.
ΠΠΎΠ³Π΄Π° Π½ΡΠΆΠ΄Π° Π² ΡΠΎΡΠΌΠΎΠΆΠ΅Π½ΠΈΠΈ ΠΎΡΠΏΠ°Π΄Π°Π΅Ρ, ΡΠΎ Π²ΠΎΠ΄ΠΈΡΠ΅Π»Ρ ΡΠ±ΠΈΡΠ°Π΅Ρ Π½ΠΎΠ³Ρ Ρ ΠΏΠ΅Π΄Π°Π»ΠΈ ΠΈ Π²ΠΎΠ·Π²ΡΠ°ΡΠ½Π°Ρ ΠΏΡΡΠΆΠΈΠ½Π° ΠΏΠ΅ΡΠ΅Π²ΠΎΠ΄ΠΈΡ Π΅Π΅ Π² ΡΠ²ΠΎΠ±ΠΎΠ΄Π½ΠΎΠ΅ ΠΏΠΎΠ»ΠΎΠΆΠ΅Π½ΠΈΠ΅. ΠΡΠ»Π΅Π΄ Π·Π° ΠΏΠ΅Π΄Π°Π»ΡΡ ΡΠ²ΠΎΠ±ΠΎΠ΄Π½ΠΎΠ΅ ΠΏΠΎΠ»ΠΎΠΆΠ΅Π½ΠΈΠ΅ ΠΏΡΠΈΠ½ΠΈΠΌΠ°ΡΡ ΠΈ ΠΏΠΎΡΡΠ½ΠΈ Π² ΡΠΎΡΠΌΠΎΠ·Π½ΠΎΠΌ ΡΠΈΠ»ΠΈΠ½Π΄ΡΠ΅. Π’Π°ΠΊΠΆΠ΅ ΠΈ ΠΊΠΎΠ»ΠΎΠ΄ΠΊΠΈ ΠΎΡΠ²ΠΎΠ΄ΡΡΡΡ ΠΎΡ ΠΏΠΎΠ²Π΅ΡΡ Π½ΠΎΡΡΠΈ ΡΠΏΠ΅ΡΠΈΠ°Π»ΡΠ½ΡΠΌΠΈ ΠΏΡΡΠΆΠΈΠ½Π°ΠΌΠΈ. ΠΠ·Π±ΡΡΠΎΡΠ½Π°Ρ ΡΠΌΠ°Π·ΠΊΠ° ΠΈΠ· ΠΊΠΎΠ½ΡΡΡΠΎΠ² Π²ΡΠ΄Π°Π²Π»ΠΈΠ²Π°Π΅ΡΡΡ Π² ΠΎΡΠ½ΠΎΠ²Π½ΠΎΠΉ ΡΠΎΡΠΌΠΎΠ·Π½ΠΎΠΉ ΠΈ ΡΠ΅ΡΠ΅Π· ΠΎΡΠΊΡΡΡΡΠ΅ Π³ΠΎΠ»ΠΎΠ²ΠΊΠΈ ΡΡΠ΅ΠΊΠ°Π΅Ρ Π² ΡΠ°ΡΡΠΈΡΠΈΡΠ΅Π»ΡΠ½ΡΠΉ Π±Π°ΡΠ΅ΠΊ. ΠΠ°Π²Π»Π΅Π½ΠΈΠ΅ Π² ΡΠΈΡΡΠ΅ΠΌΠ΅ ΠΏΡΠΈ ΡΡΠΎΠΌΡ ΠΏΠ°Π΄Π°Π΅Ρ Π΄ΠΎ ΠΌΠΈΠ½ΠΈΠΌΠ°Π»ΡΠ½ΡΡ Π·Π½Π°ΡΠ΅Π½ΠΈΠΉ.
autodont.ru
Π‘ΠΈΡΡΠ΅ΠΌΠ° ΡΠ΅Π³ΡΠ»ΠΈΡΠΎΠ²ΠΊΠΈ Π΄Π°Π²Π»Π΅Π½ΠΈΡ Π²ΠΎΠ·Π΄ΡΡ Π° Π² ΡΠΈΠ½Π°Ρ ΠΠΠ-3308, 33081
_________________________________________________________________________________________
Π‘ΠΈΡΡΠ΅ΠΌΠ° ΡΠ΅Π³ΡΠ»ΠΈΡΠΎΠ²ΠΊΠΈ Π΄Π°Π²Π»Π΅Π½ΠΈΡ Π²ΠΎΠ·Π΄ΡΡ Π° Π² ΡΠΈΠ½Π°Ρ ΠΠΠ-3308, 33081
Π‘ΠΈΡΡΠ΅ΠΌΠ° Π΄Π°Π²Π»Π΅Π½ΠΈΡ Π²ΠΎΠ·Π΄ΡΡ Π° Π² ΡΠΈΠ½Π°Ρ Π°Π²ΡΠΎΠΌΠΎΠ±ΠΈΠ»Π΅ΠΉ ΠΠΠ-3308, 33081 ΠΏΡΠΈ Π΄Π²ΠΈΠΆΠ΅Π½ΠΈΠΈ ΠΏΠΎ ΠΌΡΠ³ΠΊΠΎΠΌΡ Π³ΡΡΠ½ΡΡ ΡΠΌΠ΅Π½ΡΡΠ°Π΅Ρ ΡΠ΄Π΅Π»ΡΠ½ΠΎΠ΅ Π΄Π°Π²Π»Π΅Π½ΠΈΠ΅ Π½Π° Π³ΡΡΠ½Ρ ΠΈ ΠΏΠΎΠ²ΡΡΠ°Π΅Ρ ΠΏΡΠΎΡ ΠΎΠ΄ΠΈΠΌΠΎΡΡΡ.
Π‘ΠΈΡΡΠ΅ΠΌΠ° ΡΠ΅Π³ΡΠ»ΠΈΡΠΎΠ²Π°Π½ΠΈΡ Π΄Π°Π²Π»Π΅Π½ΠΈΡ Π²ΠΎΠ·Π΄ΡΡ Π° Π² ΡΠΈΠ½Π°Ρ Π°Π²ΡΠΎΠΌΠΎΠ±ΠΈΠ»Π΅ΠΉ ΠΠΠ-3308, 33081 (ΡΠΈΡ.1) ΠΎΠ±Π΅ΡΠΏΠ΅ΡΠΈΠ²Π°Π΅Ρ ΠΈΠ·ΠΌΠ΅Π½Π΅Π½ΠΈΠ΅ Π΄Π°Π²Π»Π΅Π½ΠΈΡ Π² ΡΠΈΠ½Π°Ρ Ρ ΠΌΠ΅ΡΡΠ° Π²ΠΎΠ΄ΠΈΡΠ΅Π»Ρ, ΠΊΠ°ΠΊ Π½Π° ΡΡΠΎΡΠ½ΠΊΠ΅, ΡΠ°ΠΊ ΠΈ Π½Π° Ρ ΠΎΠ΄Ρ Π² Π·Π°Π²ΠΈΡΠΈΠΌΠΎΡΡΠΈ ΠΎΡ Ρ Π°ΡΠ°ΠΊΡΠ΅ΡΠ° Π΄ΠΎΡΠΎΠΆΠ½ΠΎΠ³ΠΎ ΠΏΠΎΠΊΡΡΡΠΈΡ ΠΈ ΡΠΊΠΎΡΠΎΡΡΠΈ Π΄Π²ΠΈΠΆΠ΅Π½ΠΈΡ, Π° ΡΠ°ΠΊΠΆΠ΅ ΠΊΠΎΠ½ΡΡΠΎΠ»Ρ Π·Π° Π΄Π°Π²Π»Π΅Π½ΠΈΠ΅ΠΌ Π²ΠΎΠ·Π΄ΡΡ Π° Π² ΡΠΈΠ½Π°Ρ .

Π ΠΈΡ.1. Π‘Ρ Π΅ΠΌΠ° ΡΠΈΡΡΠ΅ΠΌΡ ΡΠ΅Π³ΡΠ»ΠΈΡΠΎΠ²Π°Π½ΠΈΡ Π΄Π°Π²Π»Π΅Π½ΠΈΡ Π² ΡΠΈΠ½Π°Ρ Π°Π²ΡΠΎΠΌΠΎΠ±ΠΈΠ»Π΅ΠΉ ΠΠΠ-3308, 33081
1-ΠΊΠΎΠΌΠΏΡΠ΅ΡΡΠΎΡ; 2-ΠΊΡΠ°Π½ ΡΠΏΡΠ°Π²Π»Π΅Π½ΠΈΡ; 3-ΠΌΠ°Π½ΠΎΠΌΠ΅ΡΡ; 4-ΡΡΠΊΠΎΡΡΠΊΠ° ΠΊΡΠ°Π½Π° ΡΠΏΡΠ°Π²Π»Π΅Π½ΠΈΡ; 5-ΡΠ΅Π³ΡΠ»ΡΡΠΎΡ Π΄Π°Π²Π»Π΅Π½ΠΈΡ; 9-Π²ΠΎΠ·Π΄ΡΡΠ½ΡΠΉ Π±Π°Π»Π»ΠΎΠ½; 7-ΠΊΠ»Π°ΠΏΠ°Π½ ΠΊΠΎΠ½ΡΡΠΎΠ»ΡΠ½ΠΎΠ³ΠΎ Π²ΡΠ²ΠΎΠ΄Π°; 8-ΠΊΡΠ°Π½ ΡΠ»ΠΈΠ²Π° ΠΊΠΎΠ½Π΄Π΅Π½ΡΠ°ΡΠ°
ΠΡΠΈ Π½Π΅Π·Π½Π°ΡΠΈΡΠ΅Π»ΡΠ½ΡΡ ΠΏΠΎΠ²ΡΠ΅ΠΆΠ΄Π΅Π½ΠΈΡΡ ΠΊΠ°ΠΌΠ΅ΡΡ ΡΠΈΡΡΠ΅ΠΌΠ° ΡΠ΅Π³ΡΠ»ΠΈΡΠΎΠ²Π°Π½ΠΈΡ Π΄Π°Π²Π»Π΅Π½ΠΈΡ Π² ΡΠΈΠ½Π°Ρ ΠΏΠΎΠ·Π²ΠΎΠ»ΡΠ΅Ρ ΠΏΡΠΎΠ΄ΠΎΠ»ΠΆΠ°ΡΡ Π΄Π²ΠΈΠΆΠ΅Π½ΠΈΠ΅ Π°Π²ΡΠΎΠΌΠΎΠ±ΠΈΠ»Ρ, Π½Π΅ ΠΏΡΠΈΠ±Π΅Π³Π°Ρ ΠΏΡΠΈ ΡΡΠΎΠΌ ΠΊ Π½Π΅ΠΌΠ΅Π΄Π»Π΅Π½Π½ΠΎΠΉ ΡΠΌΠ΅Π½Π΅ ΠΊΠΎΠ»Π΅ΡΠ°, ΠΏΠΎΡΠΊΠΎΠ»ΡΠΊΡ ΠΊΠΎΠΌΠΏΡΠ΅ΡΡΠΎΡ Π²ΠΎΡΠΏΠΎΠ»Π½ΡΠ΅Ρ ΡΡΠ΅ΡΠΊΡ Π²ΠΎΠ·Π΄ΡΡ Π° ΠΈΠ· ΠΊΠ°ΠΌΠ΅ΡΡ.
Π Π°Π±ΠΎΡΠ° ΡΠΈΡΡΠ΅ΠΌΡ ΡΠ΅Π³ΡΠ»ΠΈΡΠΎΠ²Π°Π½ΠΈΡ Π΄Π°Π²Π»Π΅Π½ΠΈΡ Π² ΡΠΈΠ½Π°Ρ Π°Π²ΡΠΎΠΌΠΎΠ±ΠΈΠ»Π΅ΠΉ ΠΠΠ-3308, 33081
ΠΠΎΠ·Π΄ΡΡ ΠΈΠ· ΠΊΠΎΠΌΠΏΡΠ΅ΡΡΠΎΡΠ° ΡΠ΅ΡΠ΅Π· ΡΠ΅Π³ΡΠ»ΡΡΠΎΡ Π΄Π°Π²Π»Π΅Π½ΠΈΡ ΠΏΠΎ ΡΡΡΠ±ΠΎΠΏΡΠΎΠ²ΠΎΠ΄Ρ ΠΏΠΎΡΡΡΠΏΠ°Π΅Ρ Π² Π²ΠΎΠ·Π΄ΡΡΠ½ΡΠΉ Π±Π°Π»Π»ΠΎΠ½, ΠΊΠΎΡΠΎΡΡΠΉ ΡΠΎΠΎΠ±ΡΠ°Π΅ΡΡΡ Ρ ΠΊΡΠ°Π½ΠΎΠΌ ΡΠΏΡΠ°Π²Π»Π΅Π½ΠΈΡ ΡΠΈΡΡΠ΅ΠΌΡ ΡΠ΅Π³ΡΠ»ΠΈΡΠΎΠ²Π°Π½ΠΈΡ Π΄Π°Π²Π»Π΅Π½ΠΈΡ Π²ΠΎΠ·Π΄ΡΡ Π° Π² ΡΠΈΠ½Π°Ρ .
ΠΡΠΈ ΡΡΡΠ°Π½ΠΎΠ²ΠΊΠ΅ ΡΡΠΊΠΎΡΡΠΊΠΈ ΠΊΡΠ°Π½Π° Π² ΠΏΠΎΠ»ΠΎΠΆΠ΅Π½ΠΈΠ΅ Π£ΠΠΠΠΠ§ΠΠΠΠ ΠΠΠΠΠΠΠΠ― Π²ΠΎΠ·Π΄ΡΡ ΠΈΠ· Π²ΠΎΠ·Π΄ΡΡΠ½ΠΎΠ³ΠΎ Π±Π°Π»Π»ΠΎΠ½Π° ΠΏΠΎ ΡΡΡΠ±ΠΎΠΏΡΠΎΠ²ΠΎΠ΄Π°ΠΌ ΠΏΠΎΡΡΡΠΏΠ°Π΅Ρ Π² ΠΊΠ°ΠΌΠ΅ΡΡ ΠΊΠΎΠ»ΡΡ (ΠΏΡΠΈ ΠΎΡΠΊΡΡΡΡΡ Π·Π°ΠΏΠΎΡΠ½ΡΡ Π²ΠΎΠ·Π΄ΡΡΠ½ΡΡ ΠΊΡΠ°Π½Π°Ρ ).
ΠΡΠΈ ΠΏΠ΅ΡΠ΅Π²ΠΎΠ΄Π΅ ΡΡΠΊΠΎΡΡΠΊΠΈ Π² ΠΏΠΎΠ»ΠΎΠΆΠ΅Π½ΠΈΠ΅ Π‘ΠΠΠΠΠΠΠ ΠΠΠΠΠΠΠΠ― Π²ΠΎΠ·Π΄ΡΡ ΠΈΠ· ΡΠΈΠ½ (ΠΏΡΠΈ ΠΎΡΠΊΡΡΡΡΡ Π²ΠΎΠ·Π΄ΡΡΠ½ΡΡ ΠΊΡΠ°Π½Π°Ρ ) Π²ΡΡ ΠΎΠ΄ΠΈΡ Π² Π°ΡΠΌΠΎΡΡΠ΅ΡΡ.
ΠΡΠΈ ΠΏΠ΅ΡΠ΅Π²ΠΎΠ΄Π΅ ΡΡΠΊΠΎΡΡΠΊΠΈ Π² ΠΠΠΠ’Π ΠΠΠ¬ΠΠΠ ΠΠΠΠΠΠΠΠΠ Π²ΠΎΠ·Π΄ΡΡ ΠΈΠ· Π²ΠΎΠ·Π΄ΡΡΠ½ΠΎΠ³ΠΎ Π±Π°Π»Π»ΠΎΠ½Π° Π½Π΅ ΠΏΠΎΡΡΡΠΏΠ°Π΅Ρ.
ΠΡΠΈ ΠΎΡΠΊΡΡΡΡΡ Π²ΠΎΠ·Π΄ΡΡΠ½ΡΡ ΠΊΡΠ°Π½Π°Ρ ΠΊΠ°ΠΌΠ΅ΡΡ ΠΊΠΎΠ»ΡΡ ΡΠΎΠ΅Π΄ΠΈΠ½Π΅Π½Ρ ΠΌΠ΅ΠΆΠ΄Ρ ΡΠΎΠ±ΠΎΠΉ, ΠΈ Π΄Π°Π²Π»Π΅Π½ΠΈΠ΅ Π² ΡΠΈΠ½Π°Ρ ΠΊΠΎΠ½ΡΡΠΎΠ»ΠΈΡΡΠ΅ΡΡΡ ΠΌΠ°Π½ΠΎΠΌΠ΅ΡΡΠΎΠΌ.
ΠΠ°ΠΏΡΠ΅ΡΠ°Π΅ΡΡΡ ΡΡΠ°Π²ΠΈΡΡ ΠΊΡΠ°Π½ ΡΠΏΡΠ°Π²Π»Π΅Π½ΠΈΡ Π² ΠΏΠΎΠ»ΠΎΠΆΠ΅Π½ΠΈΠ΅ Π£ΠΠΠΠΠ§ΠΠΠΠ ΠΠΠΠΠΠΠΠ― ΠΏΡΠΈ Π·Π°ΠΊΡΡΡΡΡ Π²ΠΎΠ·Π΄ΡΡΠ½ΡΡ ΠΊΡΠ°Π½Π°Ρ , ΡΠ°ΠΊ ΠΊΠ°ΠΊ ΠΏΡΠΈ ΡΡΠΎΠΌ ΠΌΠΎΠΆΠ΅Ρ Π±ΡΡΡ ΠΏΠΎΠ²ΡΠ΅ΠΆΠ΄ΡΠ½ ΠΌΠ°Π½ΠΎΠΌΠ΅ΡΡ.
ΠΠ° Π΄Π»ΠΈΡΠ΅Π»ΡΠ½ΡΡ ΡΡΠΎΡΠ½ΠΊΠ°Ρ , Π²ΠΎ ΠΈΠ·Π±Π΅ΠΆΠ°Π½ΠΈΠ΅ ΡΡΠ΅ΡΠΊΠΈ Π²ΠΎΠ·Π΄ΡΡ Π° ΠΈΠ· ΡΠΈΠ½ ΡΠ΅ΡΠ΅Π· Π½Π΅ΠΏΠ»ΠΎΡΠ½ΠΎΡΡΠΈ ΡΠΎΠ΅Π΄ΠΈΠ½Π΅Π½ΠΈΠΉ ΡΡΡΠ±ΠΎΠΏΡΠΎΠ²ΠΎΠ΄ΠΎΠ² ΠΈ ΡΠ°Π»ΡΠ½ΠΈΠΊΠΎΠ², Π·Π°ΠΏΠΎΡΠ½ΡΠ΅ Π²ΠΎΠ·Π΄ΡΡΠ½ΡΠ΅ ΠΊΡΠ°Π½Ρ Π½Π΅ΠΎΠ±Ρ ΠΎΠ΄ΠΈΠΌΠΎ Π·Π°ΠΊΡΡΠ²Π°ΡΡ.
Π ΠΏΠ΅ΡΠΈΠΎΠ΄ ΠΏΠΎΠ΄ΠΊΠ°ΡΠΊΠΈ ΡΠΈΠ½ (ΠΏΠΎΡΠ»Π΅ ΠΏΡΠ΅ΠΎΠ΄ΠΎΠ»Π΅Π½ΠΈΡ ΡΡΠΆΡΠ»ΡΡ ΡΡΠ°ΡΡΠΊΠΎΠ² ΠΏΡΡΠΈ) Π΄ΠΎ Π²Π½ΡΡΡΠ΅Π½Π½Π΅Π³ΠΎ Π΄Π°Π²Π»Π΅Π½ΠΈΡ Π²ΠΎΠ·Π΄ΡΡ Π° Π² Π½ΠΈΡ Π½Π΅ ΠΌΠ΅Π½Π΅Π΅ 150 ΠΊΠΠ° (1,5 ΠΊΠ³Ρ/ΡΠΌ2) ΡΠ΅ΠΊΠΎΠΌΠ΅Π½Π΄ΡΠ΅ΡΡΡ, Π΅ΡΠ»ΠΈ ΠΏΠΎΠ·Π²ΠΎΠ»ΡΠ΅Ρ ΠΎΠ±ΡΡΠ°Π½ΠΎΠ²ΠΊΠ°, Π°Π²ΡΠΎΠΌΠΎΠ±ΠΈΠ»Ρ ΠΎΡΡΠ°Π½ΠΎΠ²ΠΈΡΡ.
ΠΡΠΈ Π΄Π»ΠΈΡΠ΅Π»ΡΠ½ΠΎΠΌ Π΄Π²ΠΈΠΆΠ΅Π½ΠΈΠΈ ΠΏΠΎ Π΄ΠΎΡΠΎΠ³Π°ΠΌ Ρ ΡΠ²ΡΡΠ΄ΡΠΌ ΠΏΠΎΠΊΡΡΡΠΈΠ΅ΠΌ ΠΊΠΎΠ»ΡΡΠ½ΡΠ΅ ΠΊΡΠ°Π½Ρ ΡΠ΅ΠΊΠΎΠΌΠ΅Π½Π΄ΡΠ΅ΡΡΡ Π·Π°ΠΊΡΡΡΡ. Π ΡΠΊΠΎΡΡΠΊΡ ΠΊΡΠ°Π½Π° ΡΠΏΡΠ°Π²Π»Π΅Π½ΠΈΡ Π½ΡΠΆΠ½ΠΎ ΠΏΠΎΡΡΠ°Π²ΠΈΡΡ Π² ΠΏΠΎΠ»ΠΎΠΆΠ΅Π½ΠΈΠ΅ Π‘ΠΠΠΠΠΠΠ ΠΠΠΠΠΠΠΠ― (Π΄Π»Ρ Π²ΡΡ ΠΎΠ΄Π° ΠΎΡΡΠ°Π²ΡΠ΅Π³ΠΎΡΡ Π²ΠΎΠ·Π΄ΡΡ Π°) ΠΈ Π·Π°ΡΠ΅ΠΌ ΠΏΠΎΡΡΠ°Π²ΠΈΡΡ Π² ΠΠΠΠ’Π ΠΠΠ¬ΠΠΠ ΠΠΠΠΠΠΠΠΠ.
ΠΡΠΎ Π½Π΅ΠΎΠ±Ρ ΠΎΠ΄ΠΈΠΌΠΎ Π΄Π΅Π»Π°ΡΡ Π²ΠΎ ΠΈΠ·Π±Π΅ΠΆΠ°Π½ΠΈΠ΅ Π²ΡΡ ΠΎΠ΄Π° ΠΈΠ· ΡΡΡΠΎΡ ΠΌΠ°Π½ΠΆΠ΅Ρ Π±Π»ΠΎΠΊΠ° ΡΠΏΠ»ΠΎΡΠ½ΠΈΡΠ΅Π»Π΅ΠΉ ΡΠΈΡΡΠ΅ΠΌΡ ΡΠ΅Π³ΡΠ»ΠΈΡΠΎΠ²Π°Π½ΠΈΡ Π΄Π°Π²Π»Π΅Π½ΠΈΡ Π²ΠΎΠ·Π΄ΡΡ Π° Π² ΡΠΈΠ½Π°Ρ .
ΠΡΠΎΠ²Π΅ΡΠΊΠ° Π΄Π°Π²Π»Π΅Π½ΠΈΡ Π²ΠΎΠ·Π΄ΡΡ Π° Π² ΡΠΈΠ½Π°Ρ ΠΊΠΎΠ»ΡΡ ΠΈ ΠΏΠΎΠ΄ΠΊΠ°ΡΠΊΠ° ΡΠΈΠ½ Π°Π²ΡΠΎΠΌΠΎΠ±ΠΈΠ»Π΅ΠΉ ΠΠΠ-3308, 33081
ΠΠ°Π²Π»Π΅Π½ΠΈΠ΅ Π²ΠΎΠ·Π΄ΡΡ Π° Π² ΡΠΈΠ½Π°Ρ ΠΊΠΎΠ»ΡΡ Π°Π²ΡΠΎΠΌΠΎΠ±ΠΈΠ»Π΅ΠΉ ΠΠΠ-3308, 33081 ΠΏΡΠΎΠ²Π΅ΡΡΡΡ Π½Π° Ρ ΠΎΠ»ΠΎΠ΄Π½ΡΡ ΡΠΈΠ½Π°Ρ ΠΏΡΠΈ Π½Π΅ΠΉΡΡΠ°Π»ΡΠ½ΠΎΠΌ ΠΏΠΎΠ»ΠΎΠΆΠ΅Π½ΠΈΠΈ ΡΡΠΊΠΎΡΡΠΊΠΈ ΠΊΡΠ°Π½Π° ΡΠΏΡΠ°Π²Π»Π΅Π½ΠΈΡ Π΄Π°Π²Π»Π΅Π½ΠΈΠ΅ΠΌ Π²ΠΎΠ·Π΄ΡΡ Π° Π² ΡΠΈΠ½Π°Ρ ΠΈ ΠΎΡΠΊΡΡΡΡΡ ΠΊΠΎΠ»ΡΡΠ½ΡΡ ΠΊΡΠ°Π½Π°Ρ ΡΠΎΠΎΡΠ²Π΅ΡΡΡΠ²Π΅Π½Π½ΠΎ ΠΏΠ΅ΡΠ΅Π΄Π½ΠΈΡ ΠΈΠ»ΠΈ Π·Π°Π΄Π½ΠΈΡ ΠΊΠΎΠ»ΡΡ Π² ΡΠ»Π΅Π΄ΡΡΡΠ΅ΠΌ ΠΏΠΎΡΡΠ΄ΠΊΠ΅:
— ΠΎΡΠΊΡΡΡΡ ΠΊΠΎΠ»ΡΡΠ½ΡΠ΅ ΠΊΡΠ°Π½Ρ ΠΏΠ΅ΡΠ΅Π΄Π½ΠΈΡ
ΠΊΠΎΠ»ΡΡ;
— ΠΏΠΎΠ΄Π½ΡΡΡ Π²Π²Π΅ΡΡ
ΠΈ ΠΏΠΎΠ²Π΅ΡΠ½ΡΡΡ ΡΡΠΊΠΎΡΡΠΊΡ ΠΊΡΠ°Π½Π° ΡΠΏΡΠ°Π²Π»Π΅Π½ΠΈΡ (ΠΏΠΎ ΡΠ°ΡΠΎΠ²ΠΎΠΉ
ΡΡΡΠ΅Π»ΠΊΠ΅) Π² ΠΏΠΎΠ»ΠΎΠΆΠ΅Π½ΠΈΠ΅ Β«ΡΠ²Π΅Π»ΠΈΡΠ΅Π½ΠΈΠ΅ Π΄Π°Π²Π»Π΅Π½ΠΈΡΒ». ΠΠΎΠ»ΠΎΠΆΠ΅Π½ΠΈΡ ΡΡΠΊΠΎΡΡΠΊΠΈ ΠΊΡΠ°Π½Π°
ΡΠΏΡΠ°Π²Π»Π΅Π½ΠΈΡ ΡΠΊΠ°Π·Π°Π½Ρ Π½Π° ΡΠ°Π±Π»ΠΈΡΠΊΠ΅, ΡΡΡΠ°Π½ΠΎΠ²Π»Π΅Π½Π½ΠΎΠΉ Π½Π° ΠΏΠ°Π½Π΅Π»ΠΈ ΠΏΡΠΈΠ±ΠΎΡΠΎΠ²;
— ΠΏΡΠΈ Π½Π΅ΠΎΠ±Ρ
ΠΎΠ΄ΠΈΠΌΠΎΡΡΠΈ, ΠΏΡΡΡΠΈΡΡ Π΄Π²ΠΈΠ³Π°ΡΠ΅Π»Ρ ΠΈ Π½Π°ΠΊΠ°ΡΠ°ΡΡ ΡΠΈΠ½Ρ ΠΊΠΎΠ»ΡΡ Π΄ΠΎ
Π½ΠΎΠΌΠΈΠ½Π°Π»ΡΠ½ΠΎΠ³ΠΎ Π΄Π°Π²Π»Π΅Π½ΠΈΡ Π²ΠΎΠ·Π΄ΡΡ
Π° β 340 ΠΊΠΠ° (3,4 ΠΊΠ³Ρ/ΡΠΌ2)
— Π·Π°ΠΊΡΡΡΡ ΠΊΠΎΠ»ΡΡΠ½ΡΠ΅ ΠΊΡΠ°Π½Ρ ΠΏΠ΅ΡΠ΅Π΄Π½ΠΈΡ
ΠΊΠΎΠ»ΡΡ;
— Π²Π΅ΡΠ½ΡΡΡ ΡΡΠΊΠΎΡΡΠΊΡ ΠΊΡΠ°Π½Π° ΡΠΏΡΠ°Π²Π»Π΅Π½ΠΈΡ Π² Π½Π΅ΠΉΡΡΠ°Π»ΡΠ½ΠΎΠ΅ ΠΏΠΎΠ»ΠΎΠΆΠ΅Π½ΠΈΠ΅.
ΠΠ½Π°Π»ΠΎΠ³ΠΈΡΠ½ΠΎ ΠΏΡΠΎΠΈΠ·Π²ΠΎΠ΄ΠΈΡΡ ΠΏΡΠΎΠ²Π΅ΡΠΊΡ Π΄Π°Π²Π»Π΅Π½ΠΈΡ Π² ΡΠΈΠ½Π°Ρ Π·Π°Π΄Π½ΠΈΡ ΠΊΠΎΠ»ΡΡ. ΠΠΎΠΌΠΈΠ½Π°Π»ΡΠ½ΠΎΠ΅ Π΄Π°Π²Π»Π΅Π½ΠΈΠ΅ Π²ΠΎΠ·Π΄ΡΡ Π° Π² ΡΠΈΠ½Π°Ρ Π·Π°Π΄Π½ΠΈΡ ΠΊΠΎΠ»ΡΡ β 440 ΠΊΠΠ° (4,5 ΠΊΠ³Ρ/ΡΠΌ2).
Π£Ρ ΠΎΠ΄ Π·Π° ΡΠΈΡΡΠ΅ΠΌΠΎΠΉ ΡΠ΅Π³ΡΠ»ΠΈΡΠΎΠ²Π°Π½ΠΈΡ Π΄Π°Π²Π»Π΅Π½ΠΈΡ Π²ΠΎΠ·Π΄ΡΡ Π° Π² ΡΠΈΠ½Π°Ρ Π°Π²ΡΠΎΠΌΠΎΠ±ΠΈΠ»Π΅ΠΉ ΠΠΠ-3308, 33081, ΠΊΡΠΎΠΌΠ΅ ΡΠ²ΠΎΠ΅Π²ΡΠ΅ΠΌΠ΅Π½Π½ΠΎΠΉ ΡΠΌΠ°Π·ΠΊΠΈ ΠΌΠ°Π½ΠΆΠ΅Ρ Π±Π»ΠΎΠΊΠ° ΡΠΏΠ»ΠΎΡΠ½ΠΈΡΠ΅Π»Π΅ΠΉ, ΡΠΎΡΡΠΎΠΈΡ Π² ΡΠ»Π΅Π΄ΡΡΡΠ΅ΠΌ:
— ΠΡΠΎΠ²Π΅ΡΠΊΠ° Π³Π΅ΡΠΌΠ΅ΡΠΈΡΠ½ΠΎΡΡΠΈ ΡΠΈΡΡΠ΅ΠΌΡ Π² ΡΠ΅Π»ΠΎΠΌ ΠΈ Π΅Ρ ΠΎΡΠ΄Π΅Π»ΡΠ½ΡΡ ΡΠ»Π΅ΠΌΠ΅Π½ΡΠΎΠ².
ΠΡΠΎΠ±ΠΎΠ΅ Π²Π½ΠΈΠΌΠ°Π½ΠΈΠ΅ Π½Π°Π΄ΠΎ ΠΎΠ±ΡΠ°ΡΠ°ΡΡ Π½Π° Π³Π΅ΡΠΌΠ΅ΡΠΈΡΠ½ΠΎΡΡΡ ΡΠΎΠ΅Π΄ΠΈΠ½Π΅Π½ΠΈΠΉ ΡΡΡΠ±ΠΎΠΏΡΠΎΠ²ΠΎΠ΄ΠΎΠ² ΠΈ Π³ΠΈΠ±ΠΊΠΈΡ ΡΠ»Π°Π½Π³ΠΎΠ². ΠΠ΅ΡΡΠ° ΡΠΈΠ»ΡΠ½ΠΎΠΉ ΡΡΠ΅ΡΠΊΠΈ Π²ΠΎΠ·Π΄ΡΡ Π° ΠΌΠΎΠ³ΡΡ Π±ΡΡΡ ΠΎΠΏΡΠ΅Π΄Π΅Π»Π΅Π½Ρ Π½Π° ΡΠ»ΡΡ , ΠΌΠ΅ΡΡΠ° ΡΠ»Π°Π±ΠΎΠΉ ΡΡΠ΅ΡΠΊΠΈ β ΠΏΡΠΈ ΠΏΠΎΠΌΠΎΡΠΈ ΠΌΡΠ»ΡΠ½ΠΎΠΉ ΠΏΠ΅Π½Ρ.
Π ΠΈΡΠΏΡΠ°Π²Π½ΠΎΠΉ ΡΠΈΡΡΠ΅ΠΌΠ΅ ΠΏΡΠΈ ΠΎΡΠΊΡΡΡΡΡ Π·Π°ΠΏΠΎΡΠ½ΡΡ Π²ΠΎΠ·Π΄ΡΡΠ½ΡΡ ΠΊΡΠ°Π½Π°Ρ ΠΈ Π½Π΅ΠΉΡΡΠ°Π»ΡΠ½ΠΎΠΌ ΠΏΠΎΠ»ΠΎΠΆΠ΅Π½ΠΈΠΈ ΡΡΠΊΠΎΡΡΠΊΠΈ ΠΊΡΠ°Π½Π° ΡΠΏΡΠ°Π²Π»Π΅Π½ΠΈΡ ΠΏΠ°Π΄Π΅Π½ΠΈΠ΅ Π΄Π°Π²Π»Π΅Π½ΠΈΡ Π²ΠΎΠ·Π΄ΡΡ Π° Π² ΡΠΈΠ½Π°Ρ Π½Π΅ Π΄ΠΎΠ»ΠΆΠ½ΠΎ Π±ΡΡΡ Π±ΠΎΠ»Π΅Π΅ ΡΠ΅ΠΌ 50 ΠΊΠΠ° (0,5 ΠΊΠ³Ρ/ΡΠΌ2) Π·Π° 10 ΡΠ°ΡΠΎΠ². ΠΡΠΈ ΡΡΠΎΠΌ ΡΠ»Π΅Π΄ΡΠ΅Ρ ΠΈΠΌΠ΅ΡΡ Π² Π²ΠΈΠ΄Ρ, ΡΡΠΎ ΠΏΡΠΎΠ²Π΅ΡΠΊΠ° Π³Π΅ΡΠΌΠ΅ΡΠΈΡΠ½ΠΎΡΡΠΈ Π΄ΠΎΠ»ΠΆΠ½Π° ΠΏΡΠΎΠΈΠ·Π²ΠΎΠ΄ΠΈΡΡΡΡ ΠΏΠΎΡΠ»Π΅ ΠΎΡ Π»Π°ΠΆΠ΄Π΅Π½ΠΈΡ ΡΠΈΠ½ Π΄ΠΎ ΡΠ΅ΠΌΠΏΠ΅ΡΠ°ΡΡΡΡ ΠΎΠΊΡΡΠΆΠ°ΡΡΠ΅ΠΉ ΡΡΠ΅Π΄Ρ.
— ΠΠΎ ΠΈΠ·Π±Π΅ΠΆΠ°Π½ΠΈΠ΅ ΠΎΠ±ΡΠ°Π·ΠΎΠ²Π°Π½ΠΈΡ Π»Π΅Π΄ΡΠ½ΡΡ ΠΏΡΠΎΠ±ΠΎΠΊ Π² ΡΠΈΡΡΠ΅ΠΌΠ΅ ΠΏΡΠΈ Π΄Π»ΠΈΡΠ΅Π»ΡΠ½ΡΡ ΡΡΠΎΡΠ½ΠΊΠ°Ρ ΠΈ Π±Π΅Π·Π³Π°ΡΠ°ΠΆΠ½ΠΎΠΌ Ρ ΡΠ°Π½Π΅Π½ΠΈΠΈ Π°Π²ΡΠΎΠΌΠΎΠ±ΠΈΠ»Ρ Π² Π·ΠΈΠΌΠ½Π΅Π΅ Π²ΡΠ΅ΠΌΡ Π½Π΅ΠΎΠ±Ρ ΠΎΠ΄ΠΈΠΌΠΎ ΠΏΡΠΎΠ΄ΡΡΡ ΡΠΈΡΡΠ΅ΠΌΡ ΡΠΆΠ°ΡΡΠΌ Π²ΠΎΠ·Π΄ΡΡ ΠΎΠΌ. ΠΠ»Ρ ΡΡΠΎΠ³ΠΎ ΡΠ»Π΅Π΄ΡΠ΅Ρ Π½Π°ΠΊΠ°ΡΠ°ΡΡ ΡΠ°Π΄ΠΈΠ°Π»ΡΠ½ΡΠ΅ ΡΠΈΠ½Ρ Π΄ΠΎ 600 ΠΊΠΠ° (6 ΠΊΠ³Ρ/ΡΠΌ2) ΠΈ Π²ΡΠΏΡΡΡΠΈΡΡ Π²ΠΎΠ·Π΄ΡΡ Π΄ΠΎ 450 ΠΊΠΠ° (4,5 ΠΊΠ³Ρ/ΡΠΌ2) Π² Π·Π°Π΄Π½ΠΈΡ ΡΠΈΠ½Π°Ρ .
ΠΠ°ΠΊΡΡΡΡ ΠΊΠΎΠ»ΡΡΠ½ΡΠ΅ ΠΊΡΠ°Π½Ρ Π·Π°Π΄Π½Π΅Π³ΠΎ ΠΌΠΎΡΡΠ° ΠΈ ΡΠ½ΠΈΠ·ΠΈΡΡ Π΄Π°Π²Π»Π΅Π½ΠΈΠ΅ Π²ΠΎΠ·Π΄ΡΡ Π° Π² ΠΏΠ΅ΡΠ΅Π΄Π½ΠΈΡ ΡΠΈΠ½Π°Ρ Π΄ΠΎ 340 ΠΊΠΠ° (3,5 ΠΊΠ³Ρ/ΡΠΌ2). ΠΠ°ΠΊΡΡΡΡ ΠΊΠΎΠ»ΡΡΠ½ΡΠ΅ ΠΊΡΠ°Π½Ρ ΠΏΠ΅ΡΠ΅Π΄Π½Π΅Π³ΠΎ ΠΌΠΎΡΡΠ°.
_________________________________________________________________________________________
_________________________________________________________________________________________
_________________________________________________________________________________________
_________________________________________________________________________________________
_________________________________________________________________________________________
_________________________________________________________________________________________
_________________________________________________________________________________________
_________________________________________________________________________________________
_________________________________________________________________________________________
_________________________________________________________________________________________
spezz.ru
Π’ΠΎΡΠΌΠΎΠ·Π½Π°Ρ ΡΠΈΡΡΠ΅ΠΌΠ° ΠΠ°Π· 3307
Π’ΠΎΡΠΌΠΎΠ·Π½Π°Ρ ΡΠΈΡΡΠ΅ΠΌΠ° ΠΠ°Π· 3307.
Β Β
Β
Β
Β Β ΠΠ΄ΡΠ°Π²ΡΡΠ²ΡΠΉΡΠ΅ Π£Π²Π°ΠΆΠ°Π΅ΠΌΡΠ΅ Π΄ΡΡΠ·ΡΡ! Π ΡΠ΅Π³ΠΎΠ΄Π½ΡΡΠ½Π΅ΠΉ ΡΡΠ°ΡΡΠ΅ ΠΌΡ Ρ ΠΠ°ΠΌΠΈ ΡΠ°Π·Π±Π΅ΡΠ΅ΠΌ ΠΈ ΠΏΠΎΠ·Π½Π°ΠΊΠΎΠΌΠΈΠΌΡΡ Ρ ΡΠΎΡΠΌΠΎΠ·Π½ΠΎΠΉ ΡΠΈΡΡΠ΅ΠΌΠΎΠΉ Π³ΡΡΠ·ΠΎΠ²ΠΈΠΊΠ° ΠΠ°Π· 3307. ΠΠ°Π· 3307 ΠΎΠ±ΠΎΡΡΠ΄ΠΎΠ²Π°Π½ ΡΡΠ΅ΠΌΡ ΡΠΎΡΠΌΠΎΠ·Π½ΡΠΌΠΈ ΡΠΈΡΡΠ΅ΠΌΠ°ΠΌΠΈ: ΡΠ°Π±ΠΎΡΠΈΠΉ ΠΎΡΠ½ΠΎΠ²Π½ΠΎΠΉ, Π΄Π΅ΠΉΡΡΠ²ΡΡΡΠΈΠΉ Π½Π° Π²ΡΠ΅ ΠΊΠΎΠ»Π΅ΡΠ°; Π·Π°ΠΏΠ°ΡΠ½ΠΎΠΉ — ΡΡΠΎ Π΅ΡΠ»ΠΈ, Π΄ΠΎΠΏΡΡΡΠΈΠΌ, Ρ ΠΠ°Ρ ΠΎΡΠΊΠ°Π·Π°Π»ΠΈ Π·Π°Π΄Π½ΠΈΠ΅ ΡΠΎΡΠΌΠΎΠ·Π° ΠΏΠ΅ΡΠ΅Π΄Π½ΠΈΠ΅ ΠΎΡΡΠ°ΡΡΡΡ Π² ΡΠ°Π±ΠΎΡΠ΅ΠΌ ΡΠΎΡΡΠΎΡΠ½ΠΈΠ΅, ΡΠ°ΠΊ — ΠΊΠ°ΠΊ Ρ ΠΠ°Π· 3307, ΡΠΎΡΠΌΠΎΠ·Π½Π°Ρ ΡΠΈΡΡΠ΅ΠΌΠ° Π΄Π²ΡΡ ΠΊΠΎΠ½ΡΡΡΠ½Π°Ρ: ΠΎΠ΄ΠΈΠ½ ΠΊΠΎΠ½ΡΡΡ Π½Π° Π·Π°Π΄Π½ΠΈΠ΅ ΠΊΠΎΠ»Π΅ΡΠ° ΠΈ Π²ΡΠΎΡΠΎΠΉ ΡΠΎΠΎΡΠ²Π΅ΡΡΡΠ²Π΅Π½Π½ΠΎ Π½Π° ΠΏΠ΅ΡΠ΅Π΄Π½ΠΈΠ΅.
Π ΡΠ°ΠΊ, Π΅ΡΠ»ΠΈ ΠΎΡΠΊΠ°Π·Π°Π» ΠΎΠ΄ΠΈΠ½ ΠΊΠΎΠ½ΡΡΡ Π²ΡΠΎΡΠΎΠΉ ΠΎΡΡΠ°Π΅ΡΡΡ ΡΠ°Π±ΠΎΡΠΈΠΌ, ΡΠΎ Π΅ΡΡΡ, ΠΊΠ°ΠΊ ΠΏΠΎΠ»ΡΡΠ°Π΅ΡΡΡ Π·Π°ΠΏΠ°ΡΠ½ΠΎΠΉ. Π ΡΡΠ΅ΡΡΡ ΡΠΈΡΡΠ΅ΠΌΠ°: ΡΡΠΎ ΠΊΠΎΠ½Π΅ΡΠ½ΠΎ ΡΡΠΎΡΠ½ΠΎΡΠ½ΡΠΉ (ΡΡΡΠ½ΠΎΠΉ) ΡΠΎΡΠΌΠΎΠ·. ΠΠ° ΡΡΠ°ΡΡΡ ΠΌΠΎΠ΄Π΅Π»ΡΡ ΠΠ°Π· 3307 ΡΡΠΎΡΠ½ΠΎΡΠ½Π°Ρ ΡΠΎΡΠΌΠΎΠ·Π½Π°Ρ ΡΠΈΡΡΠ΅ΠΌΠ° ΠΈΠΌΠ΅Π΅Ρ ΠΌΠ΅Ρ Π°Π½ΠΈΡΠ΅ΡΠΊΠΈΠΉ ΠΏΡΠΈΠ²ΠΎΠ΄, ΠΊΠΎΡΠΎΡΡΠΉ Π²ΠΎΠ·Π΄Π΅ΠΉΡΡΠ²ΡΠ΅Ρ Π½Π° Π±Π°ΡΠ°Π±Π°Π½Π½ΡΠΉ ΡΠΎΡΠΌΠΎΠ·Π½ΠΎΠΉ ΠΌΠ΅Ρ Π°Π½ΠΈΠ·ΠΌ, Π·Π°ΠΊΡΠ΅ΠΏΠ»Π΅Π½Π½ΡΠΉ Π½Π° ΠΊΠΎΡΠΎΠ±ΠΊΠ΅ ΠΏΠ΅ΡΠ΅Π΄Π°Ρ. (ΡΠΌ. ΡΠΈΡ.1.)
Β
Β
Β
Β
Β
Β
Β

Π ΠΈΡ.1. Π‘ΡΠΎΡΠ½ΠΎΡΠ½ΡΠΉ ΡΠΎΡΠΌΠΎΠ· ΠΠ°Π· 3307, ΡΡΠ°ΡΠΎΠ³ΠΎ ΠΎΠ±ΡΠ°Π·ΡΠ°.
ΠΠ° Π½ΠΎΠ²ΡΡ ΠΌΠΎΠ΄Π΅Π»ΡΡ ΠΠ°Π· 3307, ΡΠΆΠ΅ Π½Π°ΡΠ°Π»ΠΈ ΡΡΡΠ°Π½Π°Π²Π»ΠΈΠ²Π°ΡΡ ΡΡΠΎΡΠ½ΠΎΡΠ½ΡΠΉ ΡΠΎΡΠΌΠΎΠ· Ρ Π²ΠΎΠ·Π΄Π΅ΠΉΡΡΠ²ΠΈΠ΅ΠΌ Π½Π° Π·Π°Π΄Π½ΠΈΠ΅ ΠΊΠΎΠ»Π΅ΡΠ°.(ΡΠΌ. ΡΠΈΡ.2.) ΠΠ°Π½Π½Π°Ρ ΠΊΠΎΠ½ΡΡΡΡΠΊΡΠΈΡ, ΡΡΠΎΡΠ½ΠΎΡΠ½ΠΎΠ³ΠΎ ΡΠΎΡΠΌΠΎΠ·Π°, Π½Π° Π»Π΅Π³ΠΊΠΎΠ²ΡΡ Π°Π²ΡΠΎΠΌΠΎΠ±ΠΈΠ»ΡΡ ΠΈΡΠΏΠΎΠ»ΡΠ·ΡΠ΅ΡΡΡ ΡΠΆΠ΅ Π΄ΠΎΡΡΠ°ΡΠΎΡΠ½ΠΎ Π΄Π°Π²Π½ΠΎ. Π Π²ΠΎΡ Π½Π° Π³ΡΡΠ·ΠΎΠ²ΡΡ Π°Π²ΡΠΎΠΌΠΎΠ±ΠΈΠ»ΡΡ Π½Π΅ ΡΠ°ΠΊ ΡΠΆ Π΄Π°Π²Π½ΠΎ. ΠΠΎΡΡΡ ΠΊΠΎΠ½Π΅ΡΠ½ΠΎ ΠΎΡΠΈΠ±ΠΈΡΡΡΡ, Π½ΠΎ Π²ΡΠ΅ ΡΠ°ΠΊΠΈ ΡΠΊΠ°ΠΆΡ: ΡΠ°ΠΊΡΡ ΡΠΈΡΡΠ΅ΠΌΡ ΡΡΠΎΡΠ½ΠΎΡΠ½ΠΎΠ³ΠΎ ΡΠΎΡΠΌΠΎΠ·Π° Π½Π° Π³ΡΡΠ·ΠΎΠ²ΠΈΠΊΠ°Ρ ΠΠ°Π· 3307 Π½Π°ΡΠ°Π»ΠΈ ΡΡΡΠ°Π½Π°Π²Π»ΠΈΠ²Π°ΡΡ ΠΏΡΠΈΠΌΠ΅ΡΠ½ΠΎ ΠΏΠΎΡΠ»Π΅ 2000 Π³ΠΎΠ΄Π°. (ΠΠΎ Π΅ΡΠ»ΠΈ ΠΎΡΠΈΠ±Π°ΡΡΡ ΠΏΡΠΎΡΡ ΠΏΡΠΎΡΠ΅Π½ΠΈΡ, ΡΠΎΡΠ½ΠΎ Π½Π΅ ΠΏΠΎΠΌΠ½Ρ, Π½ΠΎ ΡΡΠΎ Π½Π΅ ΡΠ°ΠΊ ΡΠΆ Π²Π°ΠΆΠ½ΠΎ).
Β

Π ΠΈΡ.2. Π ΡΡΠ½ΠΎΠΉ (ΡΡΠΎΡΠ½ΠΎΡΠ½ΡΠΉ) ΡΠΎΡΠΌΠΎΠ· ΠΠ°Π· 3307, Π½ΠΎΠ²ΠΎΠ³ΠΎ ΠΎΠ±ΡΠ°Π·ΡΠ°.
1. Π ΡΡΠ°Π³; 2. ΠΠ΅ΡΠ΅Π΄Π½ΠΈΠΉ ΡΡΠΎΡ; 3. ΠΠ°Π³Π»ΡΡΠΊΠ°; 4. Π Π΅Π³ΡΠ»ΠΈΡΠΎΠ²ΠΎΡΠ½ΡΠΉ Π²ΠΈΠ½Ρ; 5. Π Π°Π·ΠΆΠΈΠΌΠ½ΠΎΠ΅ Π·Π²Π΅Π½ΠΎ; 6. ΠΠΏΠΎΡΠ½Π°Ρ Π²ΡΡΠ»ΠΊΠ°; 7. Π ΡΡΠ°Π³ ΠΏΡΠΈΠ²ΠΎΠ΄Π°; 8,9. ΠΠ°Π΄Π½ΠΈΠ΅ ΡΡΠΎΡΡ; 10. Π ΡΡΠ°Π³ ΡΡΠ°Π²Π½ΠΈΡΠ΅Π»Ρ; 11. Π£ΡΠ°Π²Π½ΠΈΡΠ΅Π»Ρ; 12. ΠΡΠΎΠ½ΡΡΠ΅ΠΉΠ½; 13. Π Π΅Π³ΡΠ»ΠΈΡΠΎΠ²ΠΎΡΠ½Π°Ρ Π³Π°ΠΉΠΊΠ°; 14. ΠΠΎΠ½ΡΡΠ³Π°ΠΉΠΊΠ°.
Π‘ΡΠΎΠΈΡ ΠΎΠ±ΡΠ°ΡΠΈΡΡ ΠΎΡΠΎΠ±ΠΎΠ΅ Π²Π½ΠΈΠΌΠ°Π½ΠΈΠ΅ Π½Π° ΡΠ΅Π³ΡΠ»ΠΈΡΠΎΠ²ΠΊΡ ΡΡΠΎΡΠ½ΠΎΡΠ½ΠΎΠ³ΠΎ ΡΠΎΡΠΌΠΎΠ·Π° ΠΠ°Π· 3307. Π Π½ΡΠΆΠ½ΠΎ ΠΏΠΎΠ΄Π΄Π΅ΡΠΆΠΈΠ²Π°ΡΡ Π² ΡΠ°Π±ΠΎΡΠ΅ΠΌ ΡΠΎΡΡΠΎΡΠ½ΠΈΠ΅. ΠΡΠ»ΠΈ Π½Π΅ ΠΏΡΠ°Π²ΠΈΠ»ΡΠ½ΠΎ ΠΎΡΡΠ΅Π³ΡΠ»ΠΈΡΠΎΠ²Π°Π½, ΡΠΎ ΠΌΠΎΠΆΠ΅Ρ Π±ΡΡΡ ΡΠ°ΠΌΠΎΡΠΎΡΠΌΠΎΠΆΠ΅Π½ΠΈΠ΅ ΠΈΠ»ΠΈ ΠΆΠ΅ ΡΠ»Π°Π±ΠΎΠ΅ ΡΠΎΡΠΌΠΎΠΆΠ΅Π½ΠΈΠ΅ ΡΡΠΎΡΠ½ΠΎΡΠ½ΠΎΠ³ΠΎ ΡΠΎΡΠΌΠΎΠ·Π°. ΠΠΎΠ³ΡΡ Π±ΡΡΡ ΡΠ°Π·Π½ΡΠ΅ ΠΏΠΎΡΠ»Π΅Π΄ΡΡΠ²ΠΈΡ, ΠΏΠΎΡΡΠΎΠΌΡ, Π»ΡΡΡΠ΅ Π²ΠΎ Π²ΡΠ΅ΠΌΡ ΠΈ ΠΏΡΠ°Π²ΠΈΠ»ΡΠ½ΠΎ ΠΎΡΡΠ΅Π³ΡΠ»ΠΈΡΠΎΠ²Π°ΡΡ ΡΡΠΎΡΠ½ΠΎΡΠ½ΡΠΉ ΡΠΎΡΠΌΠΎΠ·. Π§ΡΠΎ Π±Ρ ΠΎΡΡΠ΅Π³ΡΠ»ΠΈΡΠΎΠ²Π°ΡΡ ΡΡΠΎΡΠ½ΠΎΡΠ½ΡΠΉ ΡΠΎΡΠΌΠΎΠ· ΠΠ°Π· 3307 Π½ΡΠΆΠ½ΠΎ ΠΏΡΠΎΠ΄Π΅Π»Π°ΡΡ ΡΠ»Π΅Π΄ΡΡΡΠΈΠ΅ Π΄Π΅ΠΉΡΡΠ²ΠΈΡ. ΠΡΠ»ΠΈ ΠΏΡΠΈ ΡΠΎΡΠΌΠΎΠΆΠ΅Π½ΠΈΠΈ ΡΡΠΎΡΠ½ΠΎΡΠ½ΠΎΠΉ ΡΠΎΡΠΌΠΎΠ·ΒΠ½ΠΎΠΉ ΡΠΈΡΡΠ΅ΠΌΠΎΠΉ ΡΡΡΠ°Π³ 1 (ΡΠΌ. ΡΠΈΡ. 2) ΠΏΡΠΈ ΠΏΡΠΈΒΠ»ΠΎΠΆΠ΅Π½ΠΈΠΈ ΠΊ Π½Π΅ΠΌΡ ΡΡΠΈΠ»ΠΈΡ 600 Π (60 ΠΊΠ³Ρ) ΠΈ Π±ΠΎΠ»Π΅Π΅ ΡΠΈΠΊΡΠΈΡΡΠ΅ΡΡΡ Π½Π° ΠΊΡΠ°ΠΉΠ½ΠΈΡ Π²Π΅ΡΡ Π½ΠΈΡ Π·ΡΒΠ±ΡΡΡ ΡΠ΅ΠΊΡΠΎΡΠ°, ΡΠΎ ΡΠ»Π΅Π΄ΡΠ΅Ρ ΠΎΡΡΠ΅Π³ΡΠ»ΠΈΡΠΎΠ²Π°ΡΡ ΠΏΡΠΈΠ²ΠΎΠ΄ Π² ΡΠ»Π΅Π΄ΡΡΡΠ΅ΠΌ ΠΏΠΎΡΡΠ΄ΠΊΠ΅:
- Β ΠΎΠΏΡΡΡΠΈΡΡ ΡΡΡΠ°Π³ 1 Π² ΠΊΡΠ°ΠΉΠ½Π΅Π΅ Π½ΠΈΠΆΠ½Π΅Π΅ ΠΏΠΎΠ»ΠΎΒΠΆΠ΅Π½ΠΈΠ΅, Π° ΡΡΡΠ°Π³ ΠΊΠΎΡΠΎΠ±ΠΊΠΈ ΠΏΠ΅ΡΠ΅Π΄Π°Ρ Π² Π½Π΅ΠΉΡΒΡΠ°Π»ΡΠ½ΠΎΠ΅ ΠΏΠΎΠ»ΠΎΠΆΠ΅Π½ΠΈΠ΅;
- Β ΠΏΠΎΠ»Π½ΠΎΡΡΡΡ ΠΎΡΠ»Π°Π±ΠΈΡΡ Π½Π°ΡΡΠΆΠ΅Π½ΠΈΠ΅ ΡΡΠΎΡΠΎΠ², ΠΎΡΠΏΡΡΡΠΈΠ² ΡΠ΅Π³ΡΠ»ΠΈΡΠΎΠ²ΠΎΡΠ½ΡΡ Π³Π°ΠΉΠΊΡ 13;
- Β ΠΏΠΎΠ΄Π½ΡΡΡ Π·Π°Π΄Π½ΠΈΠ΅ ΠΊΠΎΠ»Π΅ΡΠ° Π΄ΠΎΠΌΠΊΡΠ°ΡΠΎΠΌ;
- Β ΡΠ½ΡΡΡ Π·Π°Π³Π»ΡΡΠΊΡ 3 Π² ΡΠΎΡΠΌΠΎΠ·Π½ΠΎΠΌ ΠΌΠ΅Ρ Π°Π½ΠΈΠ·ΠΌΠ΅;
- Β Π²ΡΠ²ΠΎΡΠ°ΡΠΈΠ²Π°Ρ ΠΎΡΠ²Π΅ΡΡΠΊΠΎΠΉ ΡΠ΅ΡΠ΅Π· ΠΏΡΠΎΡΠ΅Π·Ρ Π² ΡΠΈΡΠ΅ ΡΠ΅Π³ΡΠ»ΠΈΡΠΎΠ²ΠΎΡΠ½ΡΠΉ Π²ΠΈΠ½Ρ 4, Π²ΡΠ±ΡΠ°ΡΡ Π·Π°Π·ΠΎΡ ΠΌΠ΅ΠΆΠ΄Ρ ΡΠ°Π·ΠΆΠΈΠΌΠ½ΡΠΌ Π·Π²Π΅Π½ΠΎΠΌ 5 ΠΈ ΡΡΡΠ°Π³ΠΎΠΌ 7 ΠΏΡΠΈΠ²ΠΎΠ΄Π°, Π²ΡΠ°ΡΠ°Ρ ΡΡΠΊΠΎΠΉ ΠΊΠΎΠ»Π΅ΡΠΎ Π²ΠΏΠ΅ΡΠ΅Π΄ Π΄ΠΎ Π΅Π³ΠΎ Π·Π°ΡΠΎΡΠΌΠ°ΠΆΠΈΠ²Π°Π½ΠΈΡ;
- Β Π·Π°Π²Π΅ΡΠ½ΡΡΡ Π²ΠΈΠ½Ρ 4 Π΄ΠΎ Π½Π°ΡΠ°Π»Π° ΡΠ²ΠΎΠ±ΠΎΠ΄Π½ΠΎΠ³ΠΎ Π²ΡΠ°ΡΠ΅Π½ΠΈΡ ΠΊΠΎΠ»Π΅ΡΠ°;
- Β ΡΡΡΠ°Π½ΠΎΠ²ΠΈΡΡ Π·Π°Π³Π»ΡΡΠΊΡ Π² ΡΠΎΡΠΌΠΎΠ·Π½ΠΎΠΉ ΠΌΠ΅Ρ Π°ΒΠ½ΠΈΠ·ΠΌ;
- Β ΠΎΡΡΠ΅Π³ΡΠ»ΠΈΡΠΎΠ²Π°ΡΡ Π²ΡΠΎΡΠΎΠ΅ ΠΊΠΎΠ»Π΅ΡΠΎ Π² ΡΠΎΠΉ ΠΆΠ΅ ΠΏΠΎΡΠ»Π΅Π΄ΠΎΠ²Π°ΡΠ΅Π»ΡΠ½ΠΎΡΡΠΈ;
- Β ΠΏΠ΅ΡΠ΅ΠΌΠ΅ΡΡΠΈΡΡ ΡΡΡΠ°Π³ 1 Π½Π° ΠΎΠ΄ΠΈΠ½ Π·ΡΠ± Π·Π°ΠΏΠΈΡΠ°ΒΡΡΠ΅Π³ΠΎ ΠΌΠ΅Ρ Π°Π½ΠΈΠ·ΠΌΠ°;
- Β Π²ΡΠ°ΡΠ°Ρ ΡΠ΅Π³ΡΠ»ΠΈΡΠΎΠ²ΠΎΡΠ½ΡΡ Π³Π°ΠΉΠΊΡ 13 ΠΏΠ΅ΡΠ΅Π΄ΒΠ½Π΅Π³ΠΎ ΡΡΠΎΡΠ°, Π½Π°ΡΡΠ½ΡΡΡ Π·Π°Π΄Π½ΠΈΠ΅ ΡΡΠΎΡΡ Π΄ΠΎ Π½Π°ΡΠ°Π»Π° ΠΏΡΠΈΡΠΎΡΠΌΠ°ΠΆΠΈΠ²Π°Π½ΠΈΡ ΠΎΠ΄Π½ΠΎΠ³ΠΎ ΠΈΠ· ΠΊΠΎΠ»Π΅Ρ;
- Β ΠΎΠΏΡΡΡΠΈΡΡ ΡΡΡΠ°Π³ 1 Π² ΠΊΡΠ°ΠΉΠ½Π΅Π΅ Π½ΠΈΠΆΠ½Π΅Π΅ ΠΏΠΎΠ»ΠΎΒΠΆΠ΅Π½ΠΈΠ΅ ΠΈ ΡΠ±Π΅Π΄ΠΈΡΡΡΡ Π² ΠΎΡΡΡΡΡΡΠ²ΠΈΠΈ ΠΏΡΠΈΡΠΎΡΠΌΠ°ΒΠΆΠΈΠ²Π°Π½ΠΈΡ Π·Π°Π΄Π½ΠΈΡ ΠΊΠΎΠ»Π΅Ρ;
- Β Π·Π°ΠΊΠΎΠ½ΡΡΠΈΡΡ ΡΠ΅Π³ΡΠ»ΠΈΡΠΎΠ²ΠΎΡΠ½ΡΡ Π³Π°ΠΉΠΊΡ 13 ΠΊΠΎΠ½ΡΡΠ³Π°ΠΉΠΊΠΎΠΉ;
- Β ΠΎΠΏΡΡΡΠΈΡΡ Π°Π²ΡΠΎΠΌΠΎΠ±ΠΈΠ»Ρ Π½Π° ΠΊΠΎΠ»Π΅ΡΠ°.
ΠΡΠΈ ΠΏΡΠ°Π²ΠΈΠ»ΡΠ½ΠΎ ΠΎΡΡΠ΅Π³ΡΠ»ΠΈΡΠΎΠ²Π°Π½Π½ΠΎΠΌ ΠΏΡΠΈΠ²ΠΎΒΠ΄Π΅, ΡΡΠΎΡΠ½ΠΎΡΠ½ΠΎΠΉ ΡΠΎΡΠΌΠΎΠ·Π½ΠΎΠΉ ΡΠΈΡΡΠ΅ΠΌΡ, ΡΡΡΠ°Π³ ΠΏΡΠΈΒΠ²ΠΎΠ΄Π° ΠΏΡΠΈ ΠΏΡΠΈΠ»ΠΎΠΆΠ΅Π½ΠΈΠΈ ΡΡΠΈΠ»ΠΈΡ 600 Π (60 ΠΊΠ³Ρ) Π΄ΠΎΠ»ΠΆΠ΅Π½ ΠΏΠ΅ΡΠ΅ΠΌΠ΅ΡΠ°ΡΡΡΡ Π½Π° 15-20 Π·ΡΠ±ΡΠΎΠ² Π·Π°ΒΠΏΠΈΡΠ°ΡΡΠ΅Π³ΠΎ ΠΌΠ΅Ρ Π°Π½ΠΈΠ·ΠΌΠ°.Β
Π Π°Π±ΠΎΡΠ°Ρ ΡΠΎΡΠΌΠΎΠ·Π½Π°Ρ ΡΠΈΡΡΠ΅ΠΌΠ° Π°Π²ΡΠΎΠΌΠΎΠ±ΠΈΠ»Ρ ΠΠΠ-3307.
ΠΠ° Π°Π²ΡΠΎΠΌΠΎΠ±ΠΈΠ»Π΅ ΠΠΠ-3307 ΡΡΡΠ°Π½ΠΎΠ²Π»Π΅Π½ ΡΠΎΡΠΌΠΎΠ·Π½ΠΎΠΉ ΠΏΡΠΈΠ²ΠΎΠ΄ Ρ ΡΠΈΡΡΠ΅ΠΌΠΎΠΉ ΡΠΈΠ³Π½Π°Π»ΠΈΠ·Π°ΡΠΈΠΈ Π½Π΅ΠΈΡΠΏΡΠ°Π²Π½ΠΎΡΡΠ΅ΠΉ, Ρ ΡΠ°Π·Π΄Π΅Π»ΡΠ½ΡΠΌ ΡΠΎΡΠΌΠΎΠΆΠ΅Π½ΠΈΠ΅ΠΌ ΠΎΡΠ΅ΠΉ (ΡΠΌ.ΡΠΈΡ.3) ΠΈ ΠΈΠΌΠ΅ΡΡΠΈΠΉ Π² ΠΊΠ°ΠΆΠ΄ΠΎΠΌ ΠΊΠΎΠ½ΡΡΡΠ΅ Π³ΠΈΠ΄ΡΠΎΠ²Π°ΠΊΡΡΠΌΠ½ΡΠΉ ΡΡΠΈΠ»ΠΈΡΠ΅Π»Ρ ΠΈ Π²Π°ΠΊΡΡΠΌΠ½ΡΠΉ Π±Π°Π»Π»ΠΎΠ½ Ρ Π·Π°ΠΏΠΎΡΠ½ΡΠΌ ΠΊΠ»Π°ΠΏΠ°Π½ΠΎΠΌ.
Β
Β 
Π ΠΈΡ.3. Π‘Ρ Π΅ΠΌΠ° ΡΠΎΡΠΌΠΎΠ·Π½ΠΎΠΉ ΡΠΈΡΡΠ΅ΠΌΡ ΠΠ°Π· 3307.
IβΡΠ°Π·ΡΠ΅ΠΆΠ΅Π½ΠΈΠ΅; IIβΠ²ΠΎΠ·Π΄ΡΡ ; IIIβΡΠΎΡΠΌΠΎΠ·Π½Π°Ρ ΠΆΠΈΠ΄ΠΊΠΎΡΡΡ; 1βΠ²ΠΏΡΡΠΊΠ½ΠΎΠΉ ΠΊΠΎΠ»Π»Π΅ΠΊΡΠΎΡ (ΠΏΠ°ΡΠΊ) Π΄Π²ΠΈΠ³Π°ΡΠ΅Π»Ρ; 2βΠ·Π°ΠΏΠΎΡΠ½ΡΠΉ ΠΊΠ»Π°ΠΏΠ°Π½; 3βΠ²Π°ΠΊΡΡΠΌΠ½ΡΠΉ Π±Π°Π»Π»ΠΎΠ½ ΠΏΠ΅ΡΠ΅Π΄Π½Π΅Π³ΠΎ ΠΊΠΎΠ½ΡΡΡΠ°; 4βΡΠΈΠ³Π½Π°Π»ΠΈΠ·Π°ΡΠΎΡΡ; 5βΠ³ΠΈΠ΄ΡΠΎΠ²Π°ΠΊΡΡΠΌΠ½ΡΠΉ ΡΡΠΈΠ»ΠΈΡΠ΅Π»Ρ ΠΏΠ΅ΡΠ΅Π΄Π½Π΅Π³ΠΎ ΠΊΠΎΠ½ΡΡΡΠ°; 6βΠ²Π°ΠΊΡΡΠΌΠ½ΡΠΉ Π±Π°Π»Π»ΠΎΠ½ Π·Π°Π΄Π½Π΅Π³ΠΎ ΠΊΠΎΠ½ΡΡΡΠ°; 7βΡΠΎΡΠΌΠΎΠ·Π½ΠΎΠΉ ΠΌΠ΅Ρ Π°Π½ΠΈΠ·ΠΌ Π·Π°Π΄Π½Π΅Π³ΠΎ ΠΊΠΎΠ»Π΅ΡΠ°; 8βΠΊΠ°ΡΡΠ΅Ρ Π·Π°Π΄Π½Π΅Π³ΠΎ ΠΌΠΎΡΡΠ°; 9βΡΠ΅Π³ΡΠ»ΡΡΠΎΡ Π΄Π°Π²Π»Π΅Π½ΠΈΡ; 10βΠ³ΠΈΠ΄ΡΠΎΠ²Π°ΠΊΡΡΠΌΠ½ΡΠΉ ΡΡΠΈΠ»ΠΈΡΠ΅Π»Ρ Π·Π°Π΄Π½Π΅Π³ΠΎ ΠΊΠΎΠ½ΡΡΠ° ; 11βΠ²ΠΎΠ·Π΄ΡΡΠ½ΡΠΉ ΡΠΈΠ»ΡΡΡ; 12βΠ΄Π°ΡΡΠΈΠΊ ΡΠΈΠ³Π½Π°Π»ΠΈΠ·Π°ΡΠΎΡΠ° Π°Π²Π°ΡΠΈΠΉΠ½ΠΎΠ³ΠΎ ΠΏΠ°Π΄Π΅Π½ΠΈΡ ΡΡΠΎΠ²Π½Ρ ΡΠΎΡΠΌΠΎΠ·Π½ΠΎΠΉ ΠΆΠΈΠ΄ΠΊΠΎΡΡΠΈ; 13βΠ½Π°ΠΏΠΎΠ»Π½ΠΈΡΠ΅Π»ΡΠ½ΡΠΉ Π±Π°ΡΠΎΠΊ; 14βΠ³Π»Π°Π²Π½ΡΠΉ ΡΠΈΠ»ΠΈΠ½Π΄Ρ; 15βΡΠΎΡΠΌΠΎΠ·Π½ΠΎΠΉ ΠΌΠ΅Ρ Π°Π½ΠΈΠ·ΠΌ ΠΏΠ΅ΡΠ΅Π΄Π½Π΅Π³ΠΎ ΠΊΠΎΠ»Π΅ΡΠ°.
ΠΠ°ΠΊΡΡΠΌΠ½ΡΠ΅ Π±Π°Π»Π»ΠΎΠ½Ρ ΠΎΠ±Π΅ΡΠΏΠ΅ΡΠΈΠ²Π°ΡΡ Π½Π΅Π·Π°Π²ΠΈΡΠΈΠΌΠΎΠ΅ ΠΏΠΈΡΠ°Π½ΠΈΠ΅ ΠΊΠ°ΠΆΠ΄ΠΎΠ³ΠΎ ΠΊΠΎΠ½ΡΡΡΠ°. ΠΠΎΠ½ΡΡΠΎΠ»Ρ Π·Π° Π²Π΅Π»ΠΈΡΠΈΠ½ΠΎΠΉ Π²Π°ΠΊΡΡΠΌΠ° ΠΎΡΡΡΠ΅ΡΡΠ²Π»ΡΠ΅ΡΡΡ Π²Π°ΠΊΡΡΠΌΠ½ΡΠΌΠΈ Π΄Π°ΡΡΠΈΠΊΠ°ΠΌΠΈ Ρ ΡΠΈΠ³Π½Π°Π»ΠΈΠ·Π°ΡΠΎΡΠ°ΠΌΠΈ (Π½Π° ΡΠΈΡΠΊΠ΅ ΠΏΡΠΈΠ±ΠΎΡΠΎΠ²) ΠΊΡΠ°ΡΠ½ΠΎΠ³ΠΎ ΡΠ²Π΅ΡΠ° Π΄Π»Ρ ΠΊΠ°ΠΆΠ΄ΠΎΠ³ΠΎ ΠΊΠΎΠ½ΡΡΡΠ°. ΠΠ°Π³ΠΎΡΠ°Π½ΠΈΠ΅ ΠΎΠ΄Π½ΠΎΠΉ ΠΈΠ· Π»Π°ΠΌΠΏ ΡΠΈΠ³Π½Π°Π»ΠΈΠ·Π°ΡΠΎΡΠΎΠ² ΡΠ²ΠΈΠ΄Π΅ΡΠ΅Π»ΡΡΡΠ²ΡΠ΅Ρ ΠΎ Π½Π΅Π΄ΠΎΡΡΠ°ΡΠΎΡΠ½ΠΎΠΉ Π²Π΅Π»ΠΈΡΠΈΠ½Π΅ Π²Π°ΠΊΡΡΠΌΠ° Π² ΡΠΎΠΎΡΠ²Π΅ΡΡΡΠ²ΡΡΡΠ΅ΠΌ ΠΊΠΎΠ½ΡΡΡΠ΅.Β
Π Π³ΠΈΠ΄ΡΠΎΠΏΡΠΈΠ²ΠΎΠ΄Π΅ ΡΠΎΡΠΌΠΎΠ·Π½ΡΡ ΠΌΠ΅Ρ Π°Π½ΠΈΠ·ΠΌΠΎΠ² Π·Π°Π΄Π½ΠΈΡ ΠΊΠΎΠ»Π΅Ρ ΠΠ°Π· 3307 ΡΡΡΠ°Π½ΠΎΠ²Π»Π΅Π½ ΡΠ΅Π³ΡΠ»ΡΡΠΎΡ Π΄Π°Π²Π»Π΅Π½ΠΈΡ ΡΠΎΡΠΌΠΎΠ·Π½ΡΡ ΡΠΈΠ». ΠΠ³ΠΎ ΡΡΠ½ΠΊΡΠΈΠΈ Π² ΡΠ»ΡΡΠ°Π΅ Π²ΡΡ ΠΎΠ΄Π° ΠΈΠ· ΡΡΡΠΎΡ Π»ΡΠ±ΠΎΠ³ΠΎ ΠΈΠ· Π΄Π²ΡΡ ΠΊΠΎΠ½ΡΡΡΠΎΠ² Π²ΡΠΏΠΎΠ»Π½ΡΠ΅Ρ ΠΎΡΡΠ°Π²ΡΠΈΠΉΡΡ ΠΈΡΠΏΡΠ°Π²Π½ΡΠΌ ΠΊΠΎΠ½ΡΡΡ (ΠΏΠ΅ΡΠ΅Π΄Π½Π΅Π³ΠΎ ΠΈΠ»ΠΈ Π·Π°Π΄Π½Π΅Π³ΠΎ ΠΌΠΎΡΡΠ°). Β
ΠΡΠΈ ΡΡΠΎΠΌ Π½Π°Π±Π»ΡΠ΄Π°Π΅ΡΡΡ ΡΠ²Π΅Π»ΠΈΡΠ΅Π½ΠΈΠ΅ Ρ ΠΎΠ΄Π° ΠΏΠ΅Π΄Π°Π»ΠΈ Π½Π° 90β115 ΠΌΠΌ. Π’ΠΎΡΠΌΠΎΠΆΠ΅Π½ΠΈΠ΅ Π² ΡΡΠΎΠΌ ΡΠ»ΡΡΠ°Π΅ ΠΌΠΎΠΆΠ΅Ρ Π½Π°ΡΡΡΠΏΠ°ΡΡ ΠΏΡΠΈ Π·Π°Π·ΠΎΡΠ΅ ΠΌΠ΅ΠΆΠ΄Ρ ΠΏΠ΅Π΄Π°Π»ΡΡ ΠΈ ΠΏΠΎΠ»ΠΎΠΌ ΠΊΠ°Π±ΠΈΠ½Ρ-15 ΠΌΠΌ.Β
Β
Β ΠΠ»Π°Π²Π½ΡΠΉ ΡΠΎΡΠΌΠΎΠ·Π½ΠΎΠΉ ΡΠΈΠ»ΠΈΠ½Π΄Ρ (ΠΠ’Π¦).
Β 
Β Π ΠΈΡ.4. ΠΠ΅ΡΠ°Π»ΠΈ ΠΠ’Π¦ ΠΠ°Π· 3307.
IβΠΏΠ΅ΡΠ²ΠΈΡΠ½Π°Ρ ΠΏΠΎΠ»ΠΎΡΡΡ; IIβΠ²ΡΠΎΡΠΈΡΠ½Π°Ρ ΠΏΠΎΠ»ΠΎΡΡΡ; 1βΠ·Π°ΡΠΈΡΠ½ΡΠΉ ΠΊΠΎΠ»ΠΏΠ°ΡΠΎΠΊ; 2βΠ΄Π°ΡΡΠΈΠΊ ΡΠΈΠ³Π½Π°Π»ΠΈΠ·Π°ΡΠΎΡΠ° Π°Π²Π°ΡΠΈΠΉΠ½ΠΎΠ³ΠΎ ΠΏΠ°Π΄Π΅Π½ΠΈΡ ΡΡΠΎΠ²Π½Ρ ΡΠΎΡΠΌΠΎΠ·Π½ΠΎΠΉ ΠΆΠΈΠ΄ΠΊΠΎΡΡΠΈ; 3βΠΏΠΎΠΏΠΎΠ»Π½ΠΈΡΠ΅Π»ΡΠ½ΡΠΉ Π±Π°ΡΠΎΠΊ; 4βΡΠΎΠ΅Π΄ΠΈΠ½ΠΈΡΠ΅Π»ΡΠ½Π°Ρ Π²ΡΡΠ»ΠΊΠ°; 5βΡΡΡΠ±ΠΊΠ°; 6βΡΡΡΡΠ΅Ρ Π±Π°ΡΠΊΠ°; 7 ΠΈ 20βΠΊΠΎΡΠΏΡΡΠ°; 8βΠ·Π°ΡΠΈΡΠ½ΡΠΉ ΠΊΠΎΠ»ΠΏΠ°ΠΊ; 9βΡΠΎΠ»ΠΊΠ°ΡΠ΅Π»Ρ; 10 ΠΈ 18βΠΏΠΎΡΡΠ½ΠΈ; 11βΡΠΏΠΎΡΠ½ΡΠΉ Π±ΠΎΠ»Ρ; 12βΡΠΏΠ»ΠΎΡΠ½ΠΈΡΠ΅Π»ΡΠ½ΠΎΠ΅ ΠΊΠΎΠ»ΡΡΠΎ Π³ΠΎΠ»ΠΎΠ²ΠΊΠΈ; 13βΠΌΠ°Π½ΠΆΠ΅ΡΠ°; 14βΠ³ΠΎΠ»ΠΎΠ²ΠΊΠ° ΠΏΠΎΡΡΠ½Ρ; 15βΡΠΏΠΎΡΠ½ΡΠΉ ΡΡΠ΅ΡΠΆΠ΅Π½Ρ; 16βΠ²ΠΎΠ·Π²ΡΠ°ΡΠ½Π°Ρ ΠΏΡΡΠΆΠΈΠ½Π°; 17βΡΠΏΠΎΡ ΠΏΠ΅ΡΠ²ΠΈΡΠ½ΠΎΠ³ΠΎ ΠΏΠΎΡΡΠ½Ρ; 19βΠΏΡΡΠΆΠΈΠ½Π° Π³ΠΎΠ»ΠΎΠ²ΠΊΠΈ ΠΏΠΎΡΡΠ½Ρ; 21βΡΠΏΠΎΡ Π²ΡΠΎΡΠΈΡΠ½ΠΎΠ³ΠΎ ΠΏΠΎΡΡΠ½Ρ; 22βΠΏΠ»Π°ΡΡΠΈΠ½Π° ΠΊΠ»Π°ΠΏΠ°Π½Π°; 23βΠΊΠ»Π°ΠΏΠ°Π½ ΠΈΠ·Π±ΡΡΠΎΡΠ½ΠΎΠ³ΠΎ Π΄Π°Π²Π»Π΅Π½ΠΈΡ; 24βΡΡΡΡΠ΅Ρ.Β
Β
Β ΠΡΠΈΠ½ΡΠΈΠΏ ΡΠ°Π±ΠΎΡΡ ΠΠ’Π¦ ΠΠ°Π· 3307.
ΠΠ° ΠΏΠΎΡΡΠ½ΡΡ Π³Π»Π°Π²Π½ΠΎΠ³ΠΎ ΡΠΎΡΠΌΠΎΠ·Π½ΠΎΠ³ΠΎ ΡΠΈΠ»ΠΈΠ½Π΄ΡΠ° ΠΠ°Π· 3307 ΡΡΡΠ°Π½ΠΎΠ²Π»Π΅Π½Ρ ΠΏΠ»Π°Π²Π°ΡΡΠΈΠ΅ Π³ΠΎΠ»ΠΎΠ²ΠΊΠΈ 14, Π²ΡΠΏΠΎΠ»Π½ΡΡΡΠΈΠ΅ ΡΠΎΠ»Ρ ΠΏΠ΅ΡΠ΅ΠΏΡΡΠΊΠ½ΠΎΠ³ΠΎ ΠΊΠ»Π°ΠΏΠ°Π½Π°. Π ΠΈΡΡ ΠΎΠ΄Π½ΠΎΠΌ (ΡΠ°ΡΡΠΎΡΠΌΠΎΠΆΠ΅Π½Π½ΠΎΠΌ) ΠΏΠΎΠ»ΠΎΠΆΠ΅Π½ΠΈΠΈ ΠΏΠΎΠ΄ Π΄Π΅ΠΉΡΡΠ²ΠΈΠ΅ΠΌ Π²ΠΎΠ·Π²ΡΠ°ΡΠ½ΡΡ ΠΏΡΡΠΆΠΈΠ½ 16 ΡΡΡΠ°Π½Π°Π²Π»ΠΈΠ²Π°Π΅ΡΡΡ Π·Π°Π·ΠΎΡ ΠΌΠ΅ΠΆΠ΄Ρ Π³ΠΎΠ»ΠΎΠ²ΠΊΠΎΠΉ ΠΈ ΠΏΠΎΡΡΠ½Π΅ΠΌ: ΡΠ°Π±ΠΎΡΠΈΠ΅ ΠΏΠΎΠ»ΠΎΡΡΠΈ ΠΏΠ΅ΡΠ΅Π΄Π½Π΅Π³ΠΎ ΠΈ Π·Π°Π΄Π½Π΅Π³ΠΎ ΠΊΠΎΠ½ΡΡΡΠΎΠ² ΠΏΡΠΈ ΡΡΠΎΠΌ ΡΠΎΠΎΠ±ΡΠ°ΡΡΡΡ Ρ Π±Π°ΡΠΊΠΎΠΌ 3.Β (ΡΠΌ. ΡΠΈΡ.4).
ΠΡΠΈ Π½Π°ΠΆΠ°ΡΠΈΠΈ Π½Π° ΠΏΠ΅Π΄Π°Π»Ρ ΡΠΎΡΠΌΠΎΠ·Π° ΠΏΠΎΡΡΠ½ΠΈ ΠΏΠ΅ΡΠ΅ΠΌΠ΅ΡΠ°ΡΡΡΡ, Π³ΠΎΠ»ΠΎΠ²ΠΊΠΈ 14 ΠΏΠΎΠ΄ Π΄Π΅ΠΉΡΡΠ²ΠΈΠ΅ΠΌ ΠΏΡΡΠΆΠΈΠ½ 19 ΠΏΡΠΈΠΆΠΈΠΌΠ°ΡΡΡΡ ΠΊ ΡΠΎΡΡΡ ΠΏΠΎΡΡΠ½Π΅ΠΉ, ΡΠ°Π·ΠΎΠ±ΡΠ°Ρ ΡΠ°Π±ΠΎΡΠΈΠ΅ ΠΏΠΎΠ»ΠΎΡΡΠΈ Ρ Π±Π°ΡΠΊΠΎΠΌ, ΠΈ Π² ΠΏΡΠΈΠ²ΠΎΠ΄Π΅ ΡΠΎΠ·Π΄Π°Π΅ΡΡΡ Π΄Π°Π²Π»Π΅Π½ΠΈΠ΅. Π£ΠΏΠ»ΠΎΡΠ½Π΅Π½ΠΈΠ΅ ΠΎΠ±Π΅ΡΠΏΠ΅ΡΠΈΠ²Π°Π΅ΡΡΡ Π·Π° ΡΡΠ΅Ρ ΡΠ΅Π·ΠΈΠ½ΠΎΠ²ΡΡ ΠΊΠΎΠ»Π΅Ρ 12, ΡΡΡΠ°Π½ΠΎΠ²Π»Π΅Π½Π½ΡΡ Π² Π³ΠΎΠ»ΠΎΠ²ΠΊΠ°Ρ ΠΏΠΎΡΡΠ½Π΅ΠΉ. ΠΠ»Π°ΠΏΠ°Π½Ρ 23 ΠΏΠΎΠ΄Π΄Π΅ΡΠΆΠΈΠ²Π°ΡΡ Π² ΡΠΈΡΡΠ΅ΠΌΠ΅ ΠΈΠ·Π±ΡΡΠΎΡΠ½ΠΎΠ΅ Π΄Π°Π²Π»Π΅Π½ΠΈΠ΅ ΡΠΎΡΠΌΠΎΠ·Π½ΠΎΠΉ ΠΆΠΈΠ΄ΠΊΠΎΡΡΠΈ 40β80 ΠΊΠΠ° (0,4β0,8 ΠΊΠ³Ρ/ΡΠΌ2).Β
ΠΡΡ ΠΎΠ΄ ΠΈΠ· ΡΡΡΠΎΡ ΠΎΠ΄Π½ΠΎΠ³ΠΎ ΠΈΠ· ΠΊΠΎΠ½ΡΡΡΠΎΠ² ΡΠΎΡΠΌΠΎΠ·Π½ΠΎΠΉ ΡΠΈΡΡΠ΅ΠΌΡ ΠΠ°Π· 3307 ΡΠΎΠΏΡΠΎΠ²ΠΎΠΆΠ΄Π°Π΅ΡΡΡ ΡΠ²Π΅Π»ΠΈΡΠ΅Π½ΠΈΠ΅ΠΌ Ρ ΠΎΠ΄Π° ΠΏΠ΅Π΄Π°Π»ΠΈ ΡΠΎΡΠΌΠΎΠ·Π° Π²ΡΠ»Π΅Π΄ΡΡΠ²ΠΈΠ΅ Ρ ΠΎΠ»ΠΎΡΡΠΎΠ³ΠΎ ΠΏΠ΅ΡΠ΅ΠΌΠ΅ΡΠ΅Π½ΠΈΡ ΠΏΠΎΡΡΠ½Ρ Π½Π΅ΠΈΡΠΏΡΠ°Π²Π½ΠΎΠ³ΠΎ ΠΊΠΎΠ½ΡΡΡΠ°. Π ΠΈΡΠΏΡΠ°Π²Π½ΠΎΠΌ ΠΊΠΎΠ½ΡΡΡΠ΅ ΡΠΎΠ·Π΄Π°Π΅ΡΡΡ Π΄Π°Π²Π»Π΅Π½ΠΈΠ΅ ΡΠΎΡΠΌΠΎΠ·Π½ΠΎΠΉ ΠΆΠΈΠ΄ΠΊΠΎΡΡΠΈ, Π½Π΅ΠΎΠ±Ρ ΠΎΠ΄ΠΈΠΌΠΎΠ΅ Π΄Π»Ρ ΡΠΎΡΠΌΠΎΠΆΠ΅Π½ΠΈΡ. Β
Β
Β Π Π΅ΠΌΠΎΠ½Ρ ΠΈ ΡΠ΅Ρ Π½ΠΈΡΠ΅ΡΠΊΠΎΠ΅ ΠΎΠ±ΡΠ»ΡΠΆΠΈΠ²Π°Π½ΠΈΠ΅ ΠΠ’Π¦ ΠΠ°Π· 3307.
ΠΠ»Ρ Π·Π°ΠΌΠ΅Π½Ρ ΠΈΠ·Π½ΠΎΡΠΈΠ²ΡΠΈΡ ΡΡ Π΄Π΅ΡΠ°Π»Π΅ΠΉ Π½Π΅ΠΎΠ±Ρ ΠΎΠ΄ΠΈΠΌΠΎ ΡΠ½ΡΡΡ ΡΠ·Π΅Π» Ρ Π°Π²ΡΠΎΠΌΠΎΠ±ΠΈΠ»Ρ, ΡΠ°Π·ΡΠ΅Π΄ΠΈΠ½ΠΈΡΡ ΠΊΠΎΡΠΏΡΡΠ° 7 ΠΈ 20 Ρ Π²ΡΠ²Π΅ΡΠ½ΡΡΡ ΡΠΏΠΎΡΠ½ΡΠ΅ Π±ΠΎΠ»ΡΡ 11 ΠΈ Π²ΡΠ½ΡΡΡ ΠΏΠΎΡΡΠ½ΠΈ. ΠΠ΅ΡΠ΅Π΄ ΡΠ±ΠΎΡΠΊΠΎΠΉ Π²ΡΠ΅ Π΄Π΅ΡΠ°Π»ΠΈ ΠΏΡΠΎΠΌΡΡΡ ΡΠΈΡΡΠΎΠΉ ΡΠΎΡΠΌΠΎΠ·Π½ΠΎΠΉ ΠΆΠΈΠ΄ΠΊΠΎΡΡΡΡ. ΠΠ΅ Π΄ΠΎΠΏΡΡΠΊΠ°ΡΡ ΠΏΠΎΠΏΠ°Π΄Π°Π½ΠΈΡ Π² ΡΠ·Π΅Π» ΠΏΠΎΡΡΠΎΡΠΎΠ½Π½ΠΈΡ ΡΠ°ΡΡΠΈΡ, Π³ΡΡΠ·ΠΈ, ΠΌΠ°ΡΠ»Π°. ΠΡΠΎΠ²Π΅ΡΠΈΡΡ Π½Π°Π»ΠΈΡΠΈΠ΅ Π·Π°Π·ΠΎΡΠ° 0,4β1 ΠΌΠΌ ΠΌΠ΅ΠΆΠ΄Ρ ΡΠΎΡΡΠΎΠΌ ΠΏΠΎΡΡΠ½Ρ ΠΈ ΡΠΏΠ»ΠΎΡΠ½ΠΈΡΠ΅Π»ΡΠ½ΡΠΌ ΠΊΠΎΠ»ΡΡΠΎΠΌ 12, ΠΎΡΠΆΠ°Π² Π³ΠΎΠ»ΠΎΠ²ΠΊΡ 14 ΡΡΠΊΠ°ΠΌΠΈ Π΄ΠΎ ΡΠΏΠΎΡΠ°. ΠΡΠΈ ΡΠ±ΠΎΡΠΊΠ΅ ΡΠ·Π»Π° ΡΠΏΠΎΡΠ½ΡΠ΅ Π±ΠΎΠ»ΡΡ 11 Π΄ΠΎΠ»ΠΆΠ½Ρ Π²ΠΎΠΉΡΠΈ Π² ΠΏΠ°Π·Ρ ΠΏΠΎΡΡΠ½Π΅ΠΉ.Β
ΠΠΈΡΠ°Π½ΠΈΠ΅ ΡΠΈΡΡΠ΅ΠΌΡ ΡΠΎΡΠΌΠΎΠ·ΠΎΠ² ΠΠ°Π· 330766 ΠΎΡΡΡΠ΅ΡΡΠ²Π»ΡΠ΅ΡΡΡ ΠΈΠ· Π±Π°ΡΠΊΠ° 3. ΠΡΠΈ ΡΠ½ΡΡΠΎΠΌ Π΄Π°ΡΡΠΈΠΊΠ΅ 2 ΠΈ Π½ΠΎΠ²ΡΡ Π½Π°ΠΊΠ»Π°Π΄ΠΊΠ°Ρ ΡΠΎΡΠΌΠΎΠ·Π½ΡΡ ΠΌΠ΅Ρ Π°Π½ΠΈΠ·ΠΌΠΎΠ² ΡΡΠΎΠ²Π΅Π½Ρ ΠΆΠΈΠ΄ΠΊΠΎΡΡΠΈ Π² Π±Π°ΡΠΊΠ΅ Π΄ΠΎΠ»ΠΆΠ΅Π½ Π±ΡΡΡ Π½Π° ΡΡΠΎΠ²Π½Π΅ ΠΌΠ΅ΡΠΊΠΈ Β«ΠΠΠ₯Β». ΠΠΎΠ½ΠΈΠΆΠ΅Π½ΠΈΠ΅ ΡΡΠΎΠ²Π½Ρ ΠΆΠΈΠ΄ΠΊΠΎΡΡΠΈ Π² ΡΠΊΡΠΏΠ»ΡΠ°ΡΠ°ΡΠΈΠΈ ΠΏΡΠΈ ΠΈΡΠΏΡΠ°Π²Π½ΠΎΠΉ ΡΠΎΡΠΌΠΎΠ·Π½ΠΎΠΉ ΡΠΈΡΡΠ΅ΠΌΠ΅ ΠΠ°Π· 3307 ΡΠ²ΡΠ·Π°Π½ΠΎ Ρ ΠΈΠ·Π½ΠΎΡΠΎΠΌ Π½Π°ΠΊΠ»Π°Π΄ΠΎΠΊ Π² ΡΠΎΡΠΌΠΎΠ·Π½ΡΡ ΠΌΠ΅Ρ Π°Π½ΠΈΠ·ΠΌΠ°Ρ , ΠΏΠΎΡΡΠΎΠΌΡ Π·Π°Π»ΠΈΠ²Π°ΡΡ ΠΆΠΈΠ΄ΠΊΠΎΡΡΡ Π² Π±Π°ΡΠΎΠΊ Π½Π΅ ΡΠ»Π΅Π΄ΡΠ΅Ρ, ΡΠ°ΠΊ ΠΊΠ°ΠΊ ΠΏΠΎΡΠ»Π΅ ΡΡΡΠ°Π½ΠΎΠ²ΠΊΠΈ Π½ΠΎΠ²ΡΡ Π½Π°ΠΊΠ»Π°Π΄ΠΎΠΊ ΡΡΠΎΠ²Π΅Π½Ρ ΠΆΠΈΠ΄ΠΊΠΎΡΡΠΈ ΠΏΠΎΠ΄Π½ΠΈΠΌΠ°Π΅ΡΡΡ Π΄ΠΎ Π½ΠΎΡΠΌΠ°Π»ΡΠ½ΠΎΠ³ΠΎ.Β
ΠΠ°Π³ΠΎΡΠ°Π½ΠΈΠ΅ ΡΠΈΠ³Π½Π°Π»ΠΈΠ·Π°ΡΠΎΡΠ° Π°Π²Π°ΡΠΈΠΉΠ½ΠΎΠ³ΠΎ ΠΏΠ°Π΄Π΅Π½ΠΈΡ ΡΡΠΎΠ²Π½Ρ ΡΠΎΡΠΌΠΎΠ·Π½ΠΎΠΉ ΠΆΠΈΠ΄ΠΊΠΎΡΡΠΈ ΡΠ²ΠΈΠ΄Π΅ΡΠ΅Π»ΡΡΡΠ²ΡΠ΅Ρ ΠΎ Π½Π°ΡΡΡΠ΅Π½ΠΈΠΈ Π³Π΅ΡΠΌΠ΅ΡΠΈΡΠ½ΠΎΡΡΠΈ ΡΠΎΡΠΌΠΎΠ·Π½ΠΎΠΉ ΡΠΈΡΡΠ΅ΠΌΡ. ΠΠΎΠ»ΠΈΠ²Π°ΡΡ ΠΆΠΈΠ΄ΠΊΠΎΡΡΡ Π² ΡΡΠΎΠΌ ΡΠ»ΡΡΠ°Π΅ Π½Π΅ΠΎΠ±Ρ ΠΎΠ΄ΠΈΠΌΠΎ ΡΠΎΠ»ΡΠΊΠΎ ΠΏΠΎΡΠ»Π΅ Π²ΠΎΡΡΡΠ°Π½ΠΎΠ²Π»Π΅Π½ΠΈΡ Π³Π΅ΡΠΌΠ΅ΡΠΈΡΠ½ΠΎΡΡΠΈ ΡΠΈΡΡΠ΅ΠΌΡ. ΠΠ»Ρ ΠΏΡΠΎΠ²Π΅ΡΠΊΠΈ ΠΈΡΠΏΡΠ°Π²Π½ΠΎΡΡΠΈ Π΄Π°ΡΡΠΈΠΊΠ° Π°Π²Π°ΡΠΈΠΉΠ½ΠΎΠ³ΠΎ ΠΏΠ°Π΄Π΅Π½ΠΈΡ ΡΡΠΎΠ²Π½Ρ ΠΆΠΈΠ΄ΠΊΠΎΡΡΠΈ Π½Π΅ΠΎΠ±Ρ ΠΎΠ΄ΠΈΠΌΠΎ, ΠΏΡΠΈ Π²ΠΊΠ»ΡΡΠ΅Π½Π½ΠΎΠΌ Π·Π°ΠΆΠΈΠ³Π°Π½ΠΈΠΈ, Π½Π°ΠΆΠ°ΡΡ ΡΠ²Π΅ΡΡ Ρ Π½Π° ΡΠ΅Π½ΡΡΠ°Π»ΡΠ½ΡΡ ΡΠ°ΡΡΡ Π·Π°ΡΠΈΡΠ½ΠΎΠ³ΠΎ ΠΊΠΎΠ»ΠΏΠ°ΡΠΊΠ° 1. ΠΡΠΈ ΡΡΠΎΠΌ Π΄ΠΎΠ»ΠΆΠ΅Π½ Π·Π°Π³ΠΎΡΠ΅ΡΡΡΡ ΡΠΈΠ³Π½Π°Π»ΠΈΠ·Π°ΡΠΎΡ Π½Π° ΡΠΈΡΠΊΠ΅ ΠΏΡΠΈΠ±ΠΎΡΠΎΠ².Β
Β
Β Π Π΅ΠΌΠΎΠ½Ρ ΠΈ ΡΠ΅Ρ Π½ΠΈΡΠ΅ΡΠΊΠΎΠ΅ ΠΎΠ±ΡΠ»ΡΠΆΠΈΠ²Π°Π½ΠΈΠ΅ ΡΠΎΡΠΌΠΎΠ·Π½ΡΡ Π±Π°ΡΠ°Π±Π°Π½ΠΎΠ².
Π’ΠΎΡΠΌΠΎΠ·Π½ΠΎΠΉ Π±Π°ΡΠ°Π±Π°Π½ ΠΎΡΠΈΡΠ°ΡΡ ΠΎΡ Π³ΡΡΠ·ΠΈ, ΡΠΆΠ°Π²ΡΠΈΠ½Ρ ΠΈ Π·Π°ΡΠΈΡΠ°ΡΡ Π·Π°Π±ΠΎΠΈΒΠ½Ρ. ΠΠ°ΡΠ°Π±Π°Π½ Π·Π°ΠΌΠ΅Π½ΡΡΡ, Π΅ΡΠ»ΠΈ Π½Π° Π΅Π³ΠΎ ΡΠ°ΒΠ±ΠΎΡΠ΅ΠΉ ΠΏΠΎΠ²Π΅ΡΡ Π½ΠΎΡΡΠΈ ΠΎΠ±ΡΠ°Π·ΠΎΠ²Π°Π»ΠΈΡΡ ΡΡΠ΅ΒΡΠΈΠ½Ρ ΠΈΠ»ΠΈ ΠΎΠ½ Π΄Π΅ΡΠΎΡΠΌΠΈΡΠΎΠ²Π°Π½, ΠΈΠ»ΠΈ Π΅Π³ΠΎ ΡΠ°Π±ΠΎΡΠΈΠ΅ ΠΏΠΎΠ²Π΅ΡΡ Π½ΠΎΡΡΠΈ ΠΈΠ·Π½ΠΎΡΠΈΠ»ΠΈΡΡ Π½Π°ΒΡΡΠΎΠ»ΡΠΊΠΎ, ΡΡΠΎ Π² ΡΠ»ΡΡΠ°Π΅ Π΅Π³ΠΎ ΡΠ°ΡΡΠΎΡΠΊΠΈ Π΄ΠΈΠ°ΒΠΌΠ΅ΡΡ ΡΠ°Π±ΠΎΡΠ΅ΠΉ ΠΏΠΎΠ²Π΅ΡΡ Π½ΠΎΡΡΠΈ Π±ΡΠ΄Π΅Ρ Π±ΠΎΒΠ»Π΅Π΅ 383 ΠΌΠΌ. ΠΠ΅Π»ΠΊΠΈΠ΅ Π·Π°Π΄ΠΈΡΡ, ΡΠ°ΡΠ°ΠΏΠΈΠ½Ρ Π½Π° ΡΠ°Π±ΠΎΡΠ΅ΠΉ ΠΏΠΎΠ²Π΅ΡΡ Π½ΠΎΡΡΠΈ Π±Π°ΡΠ°Π±Π°Π½Π° ΡΠ΄Π°Π»ΡΡΡ ΠΌΠ΅Π»ΠΊΠΎΠ·Π΅ΡΠ½ΠΈΡΡΠΎΠΉ ΡΠ»ΠΈΡΠΎΠ²Π°Π»ΡΠ½ΠΎΠΉ ΡΠΊΡΡΠΊΠΎΠΉ.Β
ΠΡΠ»ΠΈ Π±Π°ΡΠ°Π±Π°Π½ ΠΈΠΌΠ΅Π΅Ρ Π±ΠΈΒΠ΅Π½ΠΈΠ΅ Π±ΠΎΠ»Π΅Π΅ 0,3 ΠΌΠΌ, Π° ΡΠ°ΠΊΠΆΠ΅ Π³Π»ΡΠ±ΠΎΠΊΠΈΠ΅ ΡΠΈΡΠΊΠΈ ΠΈ Π·Π°Π΄ΠΈΡΡ, ΡΠΎ ΠΏΠ»ΠΎΡΠ½ΠΎ ΠΏΡΠΈΠΆΠΈΠΌΠ°ΡΡ ΡΠ»Π°Π½Π΅Ρ Π±Π°ΡΠ°Π±Π°Π½Π° ΠΊ ΡΡΡΠΏΠΈΡΠ΅ Ρ ΠΏΠΎΒΠΌΠΎΡΡΡ Π³Π°Π΅ΠΊ ΠΊΡΠ΅ΠΏΠ»Π΅Π½ΠΈΡ ΠΊΠΎΠ»Π΅Ρ, ΠΏΠΎΠ²Π΅ΡΒΠ½ΡΠ² ΠΈΡ ΠΎΠ±ΡΠ°ΡΠ½ΠΎΠΉ ΡΡΠΎΡΠΎΠ½ΠΎΠΉ Π½Π° ΡΠΏΠΈΠ»ΡΠΊΠΈ, ΠΈ, Π±Π°Π·ΠΈΡΡΡΡΡ Π½Π° Π½Π°ΡΡΠΆΠ½ΡΠ΅ ΠΎΠ±ΠΎΠΉΠΌΡ ΠΏΠΎΠ΄ΡΠΈΠΏΠ½ΠΈΠΊΠΎΠ², ΡΠ°ΡΡΠ°ΡΠΈΠ²Π°ΡΡ Π±Π°ΡΠ°Π±Π°Π½ Π΄ΠΎ ΠΈΡΡΠ΅Π·Π½ΠΎΠ²Π΅Π½ΠΈΡ ΡΠΈΡΠΎΠΊ ΠΈ Π·Π°Π΄ΠΈΡΠΎΠ².Β
ΠΠΈΒΠ΅Π½ΠΈΠ΅ ΠΏΠΎΡΠ»Π΅ ΡΠ°ΡΡΠΎΡΠΊΠΈ Π΄ΠΎΠ»ΠΆΠ½ΠΎ Π±ΡΡΡ Π½Π΅ Π±ΠΎΠ»Π΅Π΅ 0,2 ΠΌΠΌ. ΠΠΈΠ΅Π½ΠΈΠ΅ ΠΏΡΠΎΠ²Π΅ΡΡΡΡ ΠΎΡΠ½ΠΎΒΡΠΈΡΠ΅Π»ΡΠ½ΠΎ ΠΊΠΎΠ»Π΅Ρ ΠΏΠΎΠ΄ΡΠΈΠΏΠ½ΠΈΠΊΠΎΠ² Ρ Π½Π°Π²Π΅ΡΒΠ½ΡΡΡΠΌΠΈ Π³Π°ΠΉΠΊΠ°ΠΌΠΈ. ΠΠΈΠ°ΠΌΠ΅ΡΡ ΡΠ°ΡΡΠΎΡΠ΅Π½ΒΠ½ΠΎΠ³ΠΎ Π±Π°ΡΠ°Π±Π°Π½Π° Π΄ΠΎΠ»ΠΆΠ΅Π½ ΡΠ²Π΅Π»ΠΈΡΠΈΡΡΡΡ Π½Π΅ Π±ΠΎΠ»Π΅Π΅ ΡΠ΅ΠΌ Π½Π° 3 ΠΌΠΌ, Ρ. Π΅. Π΄ΠΎΠ»ΠΆΠ΅Π½ Π±ΡΡΡ Π½Π΅ Π±ΠΎΠ»Π΅Π΅ 383 ΠΌΠΌ.Β
Β
ΠΠΈΠ΄ΡΠΎΠ²Π°ΠΊΡΡΠΌΠ½ΡΠΉ ΡΡΠΈΠ»ΠΈΡΠ΅Π»Ρ ΡΠΎΡΠΌΠΎΠ·Π° ΠΠΠ-3307.Β
Β 
Β Π ΠΈΡ. 5. ΠΠΈΠ΄ΡΠΎΠ²Π°ΠΊΡΡΠΌΠ½ΡΠΉ ΡΡΠΈΠ»ΠΈΡΠ΅Π»Ρ ΡΠΎΡΠΌΠΎΠ·Π½ΠΎΠΉ ΡΠΈΡΡΠ΅ΠΌΡ ΠΠ°Π· 3307.
Β 1βΠ΄ΠΈΠ°ΡΡΠ°Π³ΠΌΠ°; 2βΠΊΠΎΡΠΏΡΡ; 3βΡΠ°ΡΠ΅Π»ΠΊΠ° Π΄ΠΈΠ°ΡΡΠ°Π³ΠΌΡ; 4βΡΠΎΠ»ΠΊΠ°ΡΠ΅Π»Ρ ΠΏΠΎΡΡΠ½Ρ; 5βΠΏΡΡΠΆΠΈΠ½Π°; 6βΠ²Π°ΠΊΡΡΠΌΠ½ΡΠΉ ΠΊΠ»Π°ΠΏΠ°Π½; 7βΠ°ΡΠΌΠΎΡΡΠ΅ΡΠ½ΡΠΉ ΠΊΠ»Π°ΠΏΠ°Π½; 8βΠΊΡΡΡΠΊΠ° ΠΊΠΎΡΠΏΡΡΠ°; 9βΠΏΡΡΠΆΠΈΠ½Π° Π°ΡΠΌΠΎΡΡΠ΅ΡΠ½ΠΎΠ³ΠΎ ΠΊΠ»Π°ΠΏΠ°Π½Π°; 10βΠΊΠΎΡΠΏΡΡ ΠΊΠ»Π°ΠΏΠ°Π½Π° ΡΠΏΡΠ°Π²Π»Π΅Π½ΠΈΡ; 11βΠΏΡΡΠΆΠΈΠ½Π° ΠΊΠ»Π°ΠΏΠ°Π½Π°; 12βΠΏΠΎΡΡΠ΅Π½Ρ ΠΊΠ»Π°ΠΏΠ°Π½Π° ΡΠΏΡΠ°Π²Π»Π΅Π½ΠΈΡ; 13βΠΏΠ΅ΡΠ΅ΠΏΡΡΠΊΠ½ΠΎΠΉ ΠΊΠ»Π°ΠΏΠ°Π½; 14βΠΏΠΎΡΡΠ΅Π½Ρ; 15βΠΊΠ»Π°ΠΏΠ°Π½ ΠΏΠΎΡΡΠ½Ρ; 16βΠΌΠ°Π½ΠΆΠ΅ΡΠ° ΠΏΠΎΡΡΠ½Ρ; 17βΡΠΎΠ»ΠΊΠ°ΡΠ΅Π»Ρ ΠΊΠ»Π°ΠΏΠ°Π½Π°; 18βΡΠΏΠΎΡΠ½Π°Ρ ΡΠ°ΠΉΠ±Π° ΠΏΠΎΡΡΠ½Ρ; 19βΡΠΈΠ»ΠΈΠ½Π΄Ρ.
ΠΠΈΠ΄ΡΠΎΠ²Π°ΠΊΡΡΠΌΠ½ΡΠΉ ΡΡΠΈΠ»ΠΈΡΠ΅Π»Ρ ΡΠΎΡΠΌΠΎΠ·ΠΎΠ² ΠΠ°Π· 3307 ΡΠΎΡΡΠΎΠΈΡ ΠΈΠ· ΠΊΠ°ΠΌΠ΅ΡΡ ΡΡΠΈΠ»ΠΈΡΠ΅Π»Ρ, Π³ΠΈΠ΄ΡΠ°Π²Π»ΠΈΡΠ΅ΡΠΊΠΎΠ³ΠΎ ΡΠΈΠ»ΠΈΠ½Π΄ΡΠ° ΠΈ ΠΊΠ»Π°ΠΏΠ°Π½Π° ΡΠΏΡΠ°Π²Π»Π΅Π½ΠΈΡ (ΡΠΌ. ΡΠΈΡ.5.). ΠΠΎΡΠΏΡΡ ΠΊΠ°ΠΌΠ΅ΡΡ ΡΠΎΠ΅Π΄ΠΈΠ½ΡΠ΅ΡΡΡ Ρ Π²ΠΏΡΡΠΊΠ½ΠΎΠΉ ΡΡΡΠ±ΠΎΠΉ ΠΈ Π°ΡΠΌΠΎΡΡΠ΅ΡΠΎΠΉ ΡΠ΅ΡΠ΅Π· ΠΊΠ»Π°ΠΏΠ°Π½ ΡΠΏΡΠ°Π²Π»Π΅Π½ΠΈΡ.Β
ΠΠ°ΠΏΠΎΡΠ½ΡΠΉ ΠΊΠ»Π°ΠΏΠ°Π½ ΡΠΎΡΠΌΠΎΠ·Π½ΠΎΠΉ ΡΠΈΡΡΠ΅ΠΌΡ ΠΠ°Π· 3307 ΡΡΡΠ°Π½ΠΎΠ²Π»Π΅Π½ Π² Π²Π°ΠΊΡΡΠΌΠ½ΠΎΠΌ Π±Π°Π»Π»ΠΎΠ½Π΅ ΠΊΠ°ΠΆΠ΄ΠΎΠ³ΠΎ ΠΊΠΎΠ½ΡΡΡΠ°. ΠΡΠΈ ΠΎΡΡΠ°Π½ΠΎΠ²ΠΊΠ΅ Π΄Π²ΠΈΠ³Π°ΡΠ΅Π»Ρ ΠΎΠ½ Π°Π²ΡΠΎΠΌΠ°ΡΠΈΡΠ΅ΡΠΊΠΈ ΡΠ°Π·ΡΠ΅Π΄ΠΈΠ½ΡΠ΅Ρ Π²ΠΏΡΡΠΊΠ½ΡΡ ΡΡΡΠ±Ρ Ρ Π²Π°ΠΊΡΡΠΌΠ½ΡΠΌ Π±Π°Π»Π»ΠΎΠ½ΠΎΠΌ. ΠΡΠΎ Π΄Π°Π΅Ρ Π²ΠΎΠ·ΠΌΠΎΠΆΠ½ΠΎΡΡΡ Π·Π° ΡΡΠ΅Ρ Π·Π°ΠΏΠ°ΡΠ° Π²Π°ΠΊΡΡΠΌΠ° Π² ΡΠΈΡΡΠ΅ΠΌΠ΅ ΠΏΡΠΎΠΈΠ·Π²Π΅ΡΡΠΈ ΡΠ΅ΡΡΡΠ΅-ΠΏΡΡΡ ΡΡΡΠ΅ΠΊΡΠΈΠ²Π½ΡΡ ΡΠΎΡΠΌΠΎΠΆΠ΅Π½ΠΈΠΉ.Β
Π Π΅Π³ΡΠ»ΡΡΠΎΡ Π΄Π°Π²Π»Π΅Π½ΠΈΡ ΡΠΎΡΠΌΠΎΠ·ΠΎΠ² ΠΠ°Π· 3307 ΠΊΠΎΡΡΠ΅ΠΊΡΠΈΡΡΠ΅Ρ Π΄Π°Π²Π»Π΅Π½ΠΈΠ΅ ΡΠΎΡΠΌΠΎΠ·Π½ΠΎΠΉ ΠΆΠΈΠ΄ΠΊΠΎΡΡΠΈ Π² ΠΏΡΠΈΠ²ΠΎΠ΄Π΅ Π·Π°Π΄Π½ΠΈΡ ΡΠΎΡΠΌΠΎΠ·Π½ΡΡ ΠΌΠ΅Ρ Π°Π½ΠΈΠ·ΠΌΠΎΠ² Π² Π·Π°Π²ΠΈΡΠΈΠΌΠΎΡΡΠΈ ΠΎΡ ΠΈΠ·ΠΌΠ΅Π½Π΅Π½ΠΈΡ Π½Π°Π³ΡΡΠ·ΠΊΠΈ Π½Π° Π·Π°Π΄Π½ΠΈΠ΅ ΠΊΠΎΠ»Π΅ΡΠ° Π΄Π»Ρ ΠΏΡΠ΅Π΄ΠΎΡΠ²ΡΠ°ΡΠ΅Π½ΠΈΡ Π·Π°Π½ΠΎΡΠ° Π°Π²ΡΠΎΠΌΠΎΠ±ΠΈΠ»Ρ ΠΏΡΠΈ ΠΈΠ½ΡΠ΅Π½ΡΠΈΠ²Π½ΠΎΠΌ ΡΠΎΡΠΌΠΎΠΆΠ΅Π½ΠΈΠΈ.Β
Π ΠΏΡΠΎΡΠ΅ΡΡΠ΅ ΡΠΊΡΠΏΠ»ΡΠ°ΡΠ°ΡΠΈΠΈ ΠΈ ΠΏΡΠΈ Π·Π°ΠΌΠ΅Π½Π΅ Π·Π°Π΄Π½ΠΈΡ ΡΠ΅ΡΡΠΎΡ Π½Π΅ΠΎΠ±Ρ ΠΎΠ΄ΠΈΠΌΠΎ ΡΠ΅Π³ΡΠ»ΠΈΡΠΎΠ²Π°ΡΡ ΡΡΠΈΠ»ΠΈΠ΅, Π΄Π΅ΠΉΡΡΠ²ΡΡΡΠ΅Π΅ ΡΠΎ ΡΡΠΎΡΠΎΠ½Ρ ΡΠΏΡΡΠ³ΠΎΠ³ΠΎ ΡΠ»Π΅ΠΌΠ΅Π½ΡΠ° Π½Π° ΠΏΠΎΡΡΠ΅Π½Ρ ΡΠ΅Π³ΡΠ»ΡΡΠΎΡΠ°.Β
Β Β ΠΡ ΡΡΠΎ ΠΆΠ΅, Π΄ΡΠΌΠ°Ρ Π½Π° ΡΡΠΎΠΌ, ΠΌΡ Ρ ΠΠ°ΠΌΠΈ, ΠΏΠΎΡΡΠ°Π²ΠΈΠΌ, ΡΠ°ΠΊ ΡΠΊΠ°Π·Π°ΡΡ, ΠΆΠΈΡΠ½ΡΡ ΡΠΎΡΠΊΡ. ΠΠ°Π΄Π΅ΡΡΡ ΠΠ°ΠΌ ΡΡΠΎ Π½ΠΈΠ±ΡΠ΄Ρ ΡΠΎ ΠΏΠΎΠΌΠΎΠΆΠ΅Ρ ΠΈΠ· ΡΡΠΎΠΉ ΡΡΠ°ΡΡΠΈ. ΠΡΠ»ΠΈ Π²Π΄ΡΡΠ³, ΠΡ ΡΡΠΎ ΡΠΎ Π½Π΅ Π½Π°ΡΠ»ΠΈ, ΠΈΠ»ΠΈ Ρ ΠΠ°Ρ ΠΏΡΠΎΡΡΠΎ Π½Π΅Ρ Π²ΡΠ΅ΠΌΠ΅Π½ΠΈ Π½Π° ΠΏΠΎΠΈΡΠΊΠΈ, ΡΠΎ Ρ ΡΠ΅ΠΊΠΎΠΌΠ΅Π½Π΄ΡΡ ΠΎΠ·Π½Π°ΠΊΠΎΠΌΠΈΡΡΡΡ ΡΠΎ ΡΡΠ°ΡΡΡΠΌΠΈ Π² ΠΊΠ°ΡΠ΅Π³ΠΎΡΠΈΠΉ «Π Π΅ΠΌΠΎΠ½Ρ ΠΠΠ«. Π― ΡΠ²Π΅ΡΠ΅Π½ ΠΡ Π½Π°ΠΉΠ΄Π΅ΡΠ΅ ΠΎΡΠ²Π΅Ρ Π½Π° ΡΠ²ΠΎΠΉ Π²ΠΎΠΏΡΠΎΡ, Π° Π΅ΡΠ»ΠΈ ΠΆΠ΅ Π½Π΅Ρ Π½Π°ΠΏΠΈΡΠΈΡΠ΅ Π² ΠΊΠΎΠΌΠΌΠ΅Π½ΡΠ°ΡΠΈΡΡ ΠΈΠ½ΡΠ΅ΡΠ΅ΡΡΡΡΠΈΠΉ ΠΠ°Ρ Π²ΠΎΠΏΡΠΎΡ Ρ ΠΎΠ±ΡΠ·Π°ΡΠ΅Π»ΡΠ½ΠΎ ΠΎΡΠ²Π΅ΡΡ.Β
Β
Β
gaz3307.ru
